Battery not charging, which fuses should I check?

Tiny
BEASTY83
  • MEMBER
  • 2000 FORD MUSTANG
  • 3.8L
  • 6 CYL
  • 2WD
  • AUTOMATIC
  • 2,100,000 MILES
I just got a refurbished alternator, and my car still does not charge. So, I went back to the store and had them test my old alternator and it was good, so I returned the refurbished one and now I was thinking of the fuses that I would need to check. Could you please let me know which ones I need to check or what I need to do now?
Tuesday, August 16th, 2022 AT 9:58 PM

1 Reply

Tiny
BORIS K
  • MECHANIC
  • 836 POSTS
Hello,

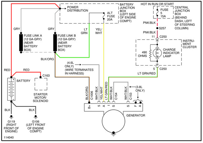
Please see the diagram below of the charging system.
Ensure that both fuses, alt fuse(20A) and charge indicator lamp fuse(5A) are good.

How to check fuse:
https://www.2carpros.com/articles/how-to-check-a-car-fuse

Next check that there is battery voltage at the B+ terminal, black/orange wire, at the alternator.

This can be done by using a voltmeter or test light.

How to:
https://www.2carpros.com/articles/how-to-use-a-voltmeter
and
https://www.2carpros.com/articles/how-to-use-a-test-light-circuit-tester

Check that there is battery voltage at terminal A, yellow/white wire, at the alternator
With ignition on, engine not running, we should also have battery voltage at the I terminal, green/red wire, at the alternator.

If all these inputs are given and the alternator is still not charging, i.e. charging lamp does not extinguish, then next check voltage at the B+ terminal with engine running. Are you getting battery voltage or readings of around 14V?

Please also try and connect a battery jumper cable from the alternator to a good chassis ground, see if this makes a difference.

Hope this helps.

Cheers, Boris
Was this
answer
helpful?
Yes
No
Wednesday, August 17th, 2022 AT 4:33 AM

Please login or register to post a reply.