Battery light continues to light up on dashboard after incorrectly installing alternator wire

Tiny
AL N EVIE
  • MEMBER
  • 2005 DODGE NEON
  • 2.0L
  • 4 CYL
  • 2WD
  • AUTOMATIC
  • 9 MILES
I recently discovered that the black connector wire to my alternator was not connected, and just hanging. After replacing the connector ring, with a new one, I accidentally screwed in the black wire connector to the alternator in the wrong screw hole. Upon connecting my battery terminals, a large amount of white smoke indicated that something went wrong. Unfortunately, I fried my alternator. Since then, I have installed a new battery and alternator, and there still seems to be a problem because the battery light indicator on my dashboard is coming on, as if my battery is dying, or in need of charge. Furthermore, is it possible, that the computer was damaged, when the alternator was fried?
Any answers, from you pro's would be considered a Blessing, and truly helpful. ✌
Saturday, March 23rd, 2019 AT 12:31 PM

9 Replies

Tiny
JOETECHPRO
  • MECHANIC
  • 705 POSTS
Hey AL N EVIE,

Please check all of the fuses in the under hood fuse box and report back.

Guide for checking fuses below:

https://www.2carpros.com/articles/how-to-check-a-car-fuse

Replace any blown fuses and retest.

If all of these are ok we can run some further tests.

Regards, Joe
Was this
answer
helpful?
Yes
No
+1
Saturday, March 23rd, 2019 AT 2:26 PM
Tiny
AL N EVIE
  • MEMBER
  • 3 POSTS
Okay, Mr. Joe. Thank you so much. I appreciate you answering my question and concerns. I'll keep you posted, once I'm done checking all fuses. Thanks.
Was this
answer
helpful?
Yes
No
Saturday, March 23rd, 2019 AT 4:14 PM
Tiny
JOETECHPRO
  • MECHANIC
  • 705 POSTS
Hey AL N EVIE,

Please do let us know what you find.

Regards, Joe
Was this
answer
helpful?
Yes
No
+1
Saturday, March 23rd, 2019 AT 5:52 PM
Tiny
AL N EVIE
  • MEMBER
  • 3 POSTS
Good Morning guys. I have checked every fuse the car has, under the hood, and on the side panel of the dashboard, as well. I also replaced three black relay fuses under the hood and after about twelve minutes of driving, the battery light indicator comes back on. Which shortly after, the car loses power and eventually shutdown. Nonetheless, I have a brand new battery, and alternator installed.
Was this
answer
helpful?
Yes
No
Sunday, March 24th, 2019 AT 6:23 AM
Tiny
AL N EVIE
  • MEMBER
  • 3 POSTS
Today, the car doesn't start at all. Lost all power once again. Any suggestions on what could've happen?
Was this
answer
helpful?
Yes
No
Sunday, March 24th, 2019 AT 3:47 PM
Tiny
JOETECHPRO
  • MECHANIC
  • 705 POSTS
Hey AL N EVIE,

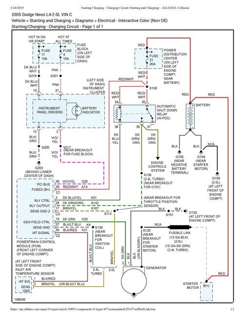
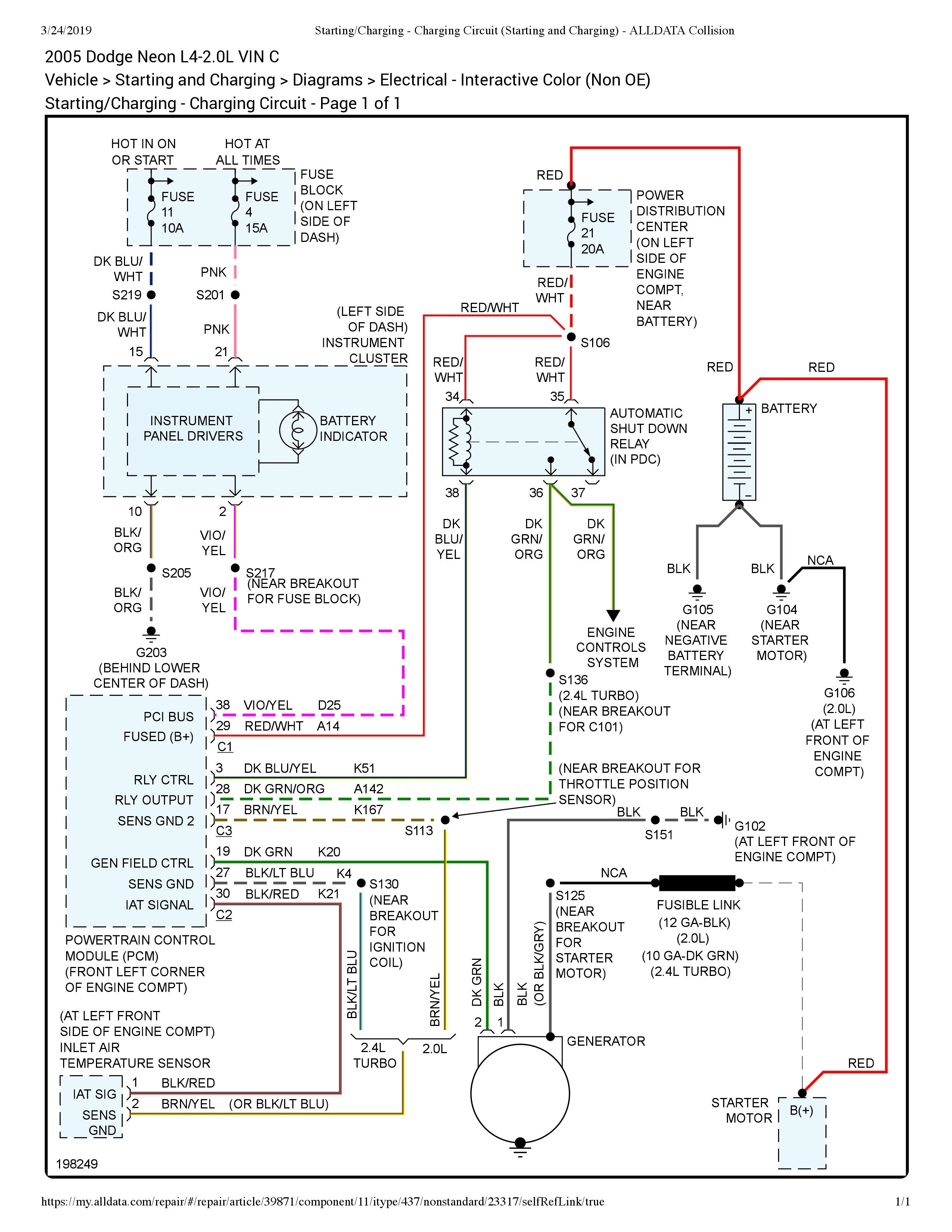
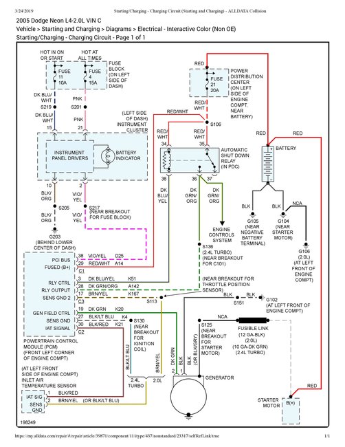
I have attached the wiring diagram for the starting/charging system on your vehicle.

It looks like there is an in line fusible link in the black wire you shorted out originally when fitting the alternator. This wire goes from the starter directly to the alternator not through the fuse box.

Can you please check voltage between battery negative and the bolted terminal on the alternator (black wire) with a multimeter and see what you have.

Let me know if you need further information on how to do this.

Regards, Joe
Was this
answer
helpful?
Yes
No
+1
Sunday, March 24th, 2019 AT 5:09 PM
Tiny
KEN L
  • MASTER CERTIFIED MECHANIC
  • 55,535 POSTS
You might fo blown out the PCM, here is the location os you can get a rebuilt/used unit to try it. Check out the diagrams (below). Please let us know what you find. We are interested to see what it is.
Was this
answer
helpful?
Yes
No
Monday, March 25th, 2019 AT 10:25 AM
Tiny
AL N EVIE
  • MEMBER
  • 3 POSTS
Hey Ken, Thank you for responding. Your buddy/partner - Joe, has given me some great advise and resource this morning, regarding my vehicle's problem. I believe now 100% that, that is the problem I seem to be having. " In-Line Fusible Link". As soon as I'm able to get that repaired, I will send you another message, and let know you my vehicle's status. Once again, I truly appreciate you guys taking the time to answer my questions, and I'm humbled, and honored, by your professionalism and concern to help others. Thank you.
Was this
answer
helpful?
Yes
No
Monday, March 25th, 2019 AT 11:17 AM
Tiny
KEN L
  • MASTER CERTIFIED MECHANIC
  • 55,535 POSTS
JOETECHPRO is one of our best! Use 2CarPros anytime, we are here to help. Please tell a friend.
Was this
answer
helpful?
Yes
No
+1
Monday, March 25th, 2019 AT 11:18 AM

Please login or register to post a reply.