HOME
ASK A QUESTION
REPAIR GUIDES
BECOME A MEMBER
LOG IN
Login with Facebook
OR
Remember me
NOT A MEMBER?
FORGOT PASSWORD?
CONTACT US
PRIVACY POLICY
TERMS AND CONDITIONS
☰
Home
Oldsmobile
Delta 88
Warning Lights
Battery Light
Battery light remains on after replacing alternator and battery
SWEETJESUS
MEMBER
1998 OLDSMOBILE DELTA 88
3.8L
V6
AUTOMATIC
169,000 MILES
Replaced both battery and alternator and battery light still on. What could be wrong? Is it a fuse, pulley?
Thursday, November 5th, 2020 AT 8:27 PM
1 Reply
ASEMASTER6371
MECHANIC
52,796 POSTS
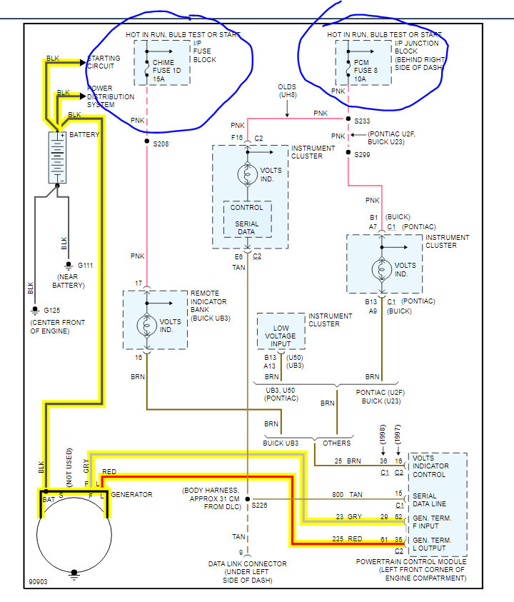
Good morning,
I attached a wiring diagram for you to view. Check the 2 fuses that I circled for power on both sides.
https://www.2carpros.com/articles/how-to-check-wiring
https://www.2carpros.com/articles/how-to-check-a-car-fuse
If they are good, we need to test for voltage to the alternator. You will need a voltmeter for the test. The ECM controls the alternator but before we go there, we need to do these checks.
https://www.2carpros.com/articles/how-to-check-a-car-alternator
Roy
Image (Click to make bigger)
Was this
answer
helpful?
Yes
No
Friday, November 6th, 2020 AT 4:56 AM
Please
login
or
register
to post a reply.
Related Battery Light Content
1987 Oldsmobile Delta 88 No Charge Light On The Dash
Can Not Locate The Alternator Fuse, Nothing In Fuse Panel Is Marked Alternator. Need Help Locating Fuse Or Fues For This Circuit. Car Runs...
Asked by
cc4669
·
3 ANSWERS
1987
OLDSMOBILE DELTA 88
Recently My Headlights Start Flashing In Their Own And...
Recently My Headlights Start Flashing In Their Own And My Charge Battery Lights Pops On And Off We Have Changed The Fuses And Put A New...
Asked by
Anonymous
·
3 ANSWERS
4 IMAGES
1983
OLDSMOBILE DELTA 88
1998 Oldsmobile Delta 88 Check Engine Light On,low On...
Hi! My 98 Olds Lss Won't Start. It Was Running Fine. Then The Check Engine Light Came On & It Was Running Rough For Awhile Then It...
Asked by
indy77
·
1 ANSWER
1998
OLDSMOBILE DELTA 88
Anti-lock Break Light And Service Engine Light
The Anti-lock Break Light Stays On Constantly, And Sometimes If I Punch The Gas To Go Faster The Service Light Engine Comes On And The Car...
Asked by
kat12312
·
7 ANSWERS
1 IMAGE
1993
OLDSMOBILE DELTA 88
1991 Oldsmobile Delta 88 Check Engine Light Flashies.
Driving Down Road At 55 Mile A Hour And Speedommiter Drops Down To 40 Mpr Then Shoots Back To 55 Mph, And Check Engine Light Flashies Along...
Asked by
thebabypud1
·
2 ANSWERS
1991
OLDSMOBILE DELTA 88
VIEW MORE
Ask a Car Question. It's Free!
How to Test an Alternator
Alternator Test
Alternator Replacement