Battery drains due to under-hood light circuit?

Tiny
ROBLEWIS
  • MEMBER
  • 1991 FORD RANGER
  • 4.0L
  • V6
  • 4WD
  • AUTOMATIC
  • 97,000 MILES
Ammeter on the battery lead shows 2.4 amp draw with everything off. Pulling the 15A "under-hood lamp" fuse (in the power distribution box) reduces the draw to a presumably negligible 0.01A.
BUT when I start the truck, the charging warning icon (little red battery) comes on.
If I reinstall the fuse, the charging warning goes away but the 2.4-amp parasitic draw comes back.
The manual implies that this fuse only affects the under-hood lamp, but this is apparently not the case.
Sunday, May 11th, 2025 AT 3:04 PM

24 Replies

Tiny
CARADIODOC
  • MECHANIC
  • 34,465 POSTS
I can't find a fuse layout drawing for the power distribution box under the hood, but based on your dandy observation, unplug the three-wire connector at the back / side of the generator, then see if the draw goes away. If it does, it suggests the voltage regulator is not turning off.

See if here are fuse numbers on that fuse box. I show fuses # 4 and 12 related to the charging system.
Was this
answer
helpful?
Yes
No
+1
Sunday, May 11th, 2025 AT 8:29 PM
Tiny
ROBLEWIS
  • MEMBER
  • 17 POSTS
Thanks so much! Will study the diagrams in the manual and try your suggestion. By "that fuse box" I presume you mean the under-hood power distribution box near the battery, and not the fuse panel in the driver-side footwell? Back shortly.
Was this
answer
helpful?
Yes
No
Monday, May 12th, 2025 AT 12:17 PM
Tiny
ROBLEWIS
  • MEMBER
  • 17 POSTS
Okay, this makes a lot more sense!
I apparently misinterpreted the diagram of the power distribution box. The fuse I've been pulling is NOT F-11, the under-hood lamp fuse, but rather F-12, labeled "Alternator".
Because when I unplug the 3-wire connector at the rear of the alternator, the current drain stops immediately.
You say this suggests a bad voltage regulator. Is this a separate part, or perhaps built into the alternator? Is it something a modestly capable DIYer could tackle?
(Not that it's significant, but I noticed that the current drain started out around 2.5A and slowly declined to 2.2A as I was working.)
I'm attaching 3 pages from the owner's manual if that helps. Thank you again!
Was this
answer
helpful?
Yes
No
Monday, May 12th, 2025 AT 3:12 PM
Tiny
CARADIODOC
  • MECHANIC
  • 34,465 POSTS
Wonderful. The maximum current the generator's field circuit can draw is close to 3.0 amps. That's with the engine running and system voltage up to 14.5 volts. At 12.6 volts with the engine off, current flow through the field circuit will be a little lower. Factor in the normal resistance in the wires, and 2.4 amps is exactly what we'd expect to see for that drain. The reason your current drops a little is likely due to other computers timing out and turning off. On newer vehicles that can be as much as three amps that takes up to 20 minutes to go to "sleep" mode.

The first thing you should do, with the ignition switch off, is to check that the "Battery" light on the dash is not on. If it is, one section of the ignition switch is melted and staying on, and that will keep the voltage regulator on. If that light is not on, continue on.

The circuit in question is the yellow / white wire in that three-wire plug. That is tied directly to battery voltage all the time, but current flow is supposed to be blocked by the voltage regulator. (That's what's not happening now). Normal operation is to turn the ignition switch to "run", then current flows through the dash "Battery" warning light, then down through the green / red wire in the three-wire plug. Roughly ten volts is dropped across the bulb to light it up, leaving about 2.5 volts at the plug. If you'd care to measure that, it must be done with the connector plugged in. You reach the terminal with the voltmeter's probe by poking it through the rubber weather seal around that wire.

The 2.5 volts on the green / red wire is what wakes up the voltage regulator and causes it to turn on. At that point current flows through the yellow / white wire, the rotating field winding, (rotor), the voltage regulator circuitry, then to ground and back to the battery.

I must add a note here; to generate a voltage mechanically, you need three things, a coil of wire, a magnetic field, and most importantly, movement between them. That why we spin the rotor with a pulley and belt. The magnetic field is an electromagnet because it is easily adjustable to adjust its strength, and therefore control the charging voltage and output current to meet the needs of the electrical system.

The last step is when the generator develops output voltage and current, a sample of that comes out on the white / black wire which also goes into the regulator. That tells the regulator the system is working. In response, the regulator puts full system voltage back out on the green / red wire. Now full voltage is on both sides of the "Battery" light. The difference is 0.0 volts, so the warning light turns off.

With this design, charging continues until the movement stops, meaning the engine stopped running. At that time, the regulator switches off the field current on the yellow / white wire. That's what's not happening.

This photo below shows the back of the generator on a Tempo that I built in "bugs" for my students to diagnose. Yours should look the same, but you may need to remove the generator from the engine. On Tempos, the regulator could be replaced without removing the generator. The engineers must have figured out this was too easy, so by the late '90s models they added a stamped tin cover to the back of the generator to be sure it was more difficult to work on.

For future reference, when you have a no-charge condition, one of the potential suspects is a failed regulator. You can bypass it by using a piece of wire or stretched-out paper clip to ground the test point my blue arrow is pointing to. You'll need to scratch around a little to break through any corrosion, and of course, this has to be done with the engine running. Turn the headlights on or connect a voltmeter to the battery to indicate system voltage. When you ground the test point to bypass a failed regulator, the lights will get noticeably brighter, and battery voltage will rise from around 12.6 volts to over 15.0 volts. Don't raise engine speed during this test as it is possible for system voltage to go high enough to damage computers and burn out any bulbs that are turned on.

Another common failure on all brands and models is worn brushes that pass the current to the spinning field winding. On this design, the brushes are bolted right to the voltage regulator, so you get new brushes with the new regulator. Once you can get to the back of the generator, remove the four torx screws in the four corners of the regulator. The "Ground here to test" screw, (blue arrow), and its mate on the other side don't get touched for this service. It's the other four, in the corners, you must remove, then the regulator pulls straight out.

The new regulator will come with a small wooden stick in the hole with the red arrow. Don't pull that stick out, ... Yet. Bolt on the new regulator, then spin the pulley to be sure nothing is binding or hitting, THEN it's okay to remove the stick. It can stick a little. You might need a needle nose pliers to pull it out. As you do, you'll hear two light clicks as the spring-loaded brushes snap into place. If the regulator is removed now, those brushes must be reloaded into their holder before reinstalling the regulator.

Thank you for posting the photos. The first one is the one not shown in the online service manuals.
Was this
answer
helpful?
Yes
No
+1
Tuesday, May 13th, 2025 AT 5:19 PM
Tiny
ROBLEWIS
  • MEMBER
  • 17 POSTS
Hey, Doc. Taking things one step at a time here:
With the F-12 Alternator fuse in place and ignition off, there is no "Battery" warning light on the dash, so I guess that's good.
Attached is the best photo I could get of the rear of my alternator without removing it. I guess the thing that the 3-wire plug attaches to is the voltage regulator, right? Since they aren't very expensive, what about just replacing it and seeing if that fixes the problem? Might this be possible with the alternator in place?
Also wanted to ask if it's okay to drive the truck like it is. I know if I leave it parked with F-12 in place it will drain the battery, but driving it will keep the battery charged, right?
Guess I will attempt the regulator test tomorrow.
P.S. Really appreciate your help! I just donated to your GoFundMe.
P.P.S. I'm a retired Electrical/Computer Engineer. Don't know much about auto electrics but don't hesitate to throw tech terms at me.
Was this
answer
helpful?
Yes
No
Wednesday, May 14th, 2025 AT 8:01 PM
Tiny
CARADIODOC
  • MECHANIC
  • 34,465 POSTS
I'm pretty sure you'll need to remove the generator off the engine, but that is the regulator in your photo, and that three-wire plug does go into it. It sounds like the regulator circuit itself is working properly during engine operation. What is not happening is the field circuit is not being turned off when the engine stops running. Knowing you're a computer wizard makes this easier and more fun. I was afraid of insulting you with showing off my electrical knowledge. The comment I had in mind was the typical field winding is 4 ohms, so according to Ohm's Law, it draws near three amps when you bypass the regulator. That puts full battery or full system voltage across the coil.

If you'd like to do some experimenting, under normal conditions the only time the field circuit draws that full three amps is when the regulator is bypassed. At all other times, once system voltage, (engine running), is reached, the regulator becomes a higher and higher resistance, and field current can drop to less than one amp. With yours that isn't turning off, or with a good regulator that's turned on, (ignition switch in "run" but engine off), the regulator "sees" less than the desired 13.75 to 14.75 volts, so it tries to pass more and more field current in a futile attempt to get system voltage up higher. That's why you're seeing the full three amps.

It's getting late and my mind appears to be starting to wander. What this boils down to is the regulator is pretty easy to replace, and it comes with new brushes, but you will have to pull the generator off the engine. The photo I posted earlier is for a Tempo with the sideways engine. That regulator is wide open to servicing on the engine. I had that one modified so my students could flip a switch, then diagnose an open regulator, open brushes, or an open dash light circuit. Ah, what dastardly fun!

If you need to drive the truck for a while with this problem, I'd like you to measure battery voltage with the engine running. Thinking further about this regulator, there's the variable resistance section that adjusts current flow through the field winding. That could be shorted, then would keep current flowing since the yellow / white wire is never switched off from battery voltage. There's also the section in the regulator that has that turn-off circuitry. That's basically one switching transistor which could be what's shorted. If the regulating circuit is shorted, system voltage will go dangerously high and can take out computer modules and light bulbs. We want system voltage, (battery voltage), to be between 13.75 and 14.75 volts, engine running. If that's okay, keep driving, but pull the fuse when the truck is parked to prevent draining the battery. A common 194 "peanut" bulb in the glove box draws close to half an amp. That can ruin a good battery within a day or less, so we know a three amp drain overnight will leave you sitting in a pile of tears in the morning.

As a side note, you might consider finding a used regulator in a pick-your-own-parts salvage yard. You'll get used brushes, but this regulator has a very good track record with few failures. Chances of getting a bad one are very low. You may lose the springs for the brushes so watch out for that. When that happens, push in one spring first, then the brush, do the second one, then stick in a tooth pick or stretched-out paper clip to hold the brushes retracted until the regulator is bolted in place, then you can pull that "tool" out and the brushes will click into place.

If the brushes are badly worn, you can switch your old ones onto the replacement regulator by removing the two screws. One is the "Ground here to test" screw pointed out with my blue arrow, and the one across from it. You'll see what I mean when you have the regulator in your hand.

Please keep me updated on your progress. Thank you for the donation. That helps the site owners keep this site running, and it pays for their very high cost to get access to online service manuals. I use that almost every day.
Was this
answer
helpful?
Yes
No
Wednesday, May 14th, 2025 AT 9:16 PM
Tiny
ROBLEWIS
  • MEMBER
  • 17 POSTS
Just checked rockauto.com. I've picked up a number of deeply discounted "wholesaler closeout" items from them. In this case they had 1 left of this regulator for $14 shipped so I went for it. https://www.rockauto.com/?carcode=1137776&parttype=4884
It looks like the right part. Won't get here for a week, though.
Going to do the battery voltage test with engine running now.
Was this
answer
helpful?
Yes
No
Thursday, May 15th, 2025 AT 1:34 PM
Tiny
ROBLEWIS
  • MEMBER
  • 17 POSTS
Okay, battery voltage with engine idling (and F-12 installed) varies a little, between 13.2 and 13.3 V.
Was this
answer
helpful?
Yes
No
Thursday, May 15th, 2025 AT 2:40 PM
Tiny
CARADIODOC
  • MECHANIC
  • 34,465 POSTS
That's too low. If it comes up to at least 13.75 volts when you raise engine speed, the battery is likely less than fully charged. I'm happiest when it's around 14.5 volts.

You might also do that "Ground here to test" procedure by grounding that screw with the engine running. Keep engine at idle speed, but the voltage should rise significantly. If it stays in the lower 13s, there may be a defective diode. When one of the six of them fails, you lose exactly two thirds of the generator's current-producing capacity. That's usually not enough to meet the demands of the electrical system under all conditions, so the battery may run down over days or weeks. We can discuss that further if it becomes necessary. Pop that new regulator on first, then we'll see what you have.
Was this
answer
helpful?
Yes
No
+1
Friday, May 16th, 2025 AT 7:14 PM
Tiny
ROBLEWIS
  • MEMBER
  • 17 POSTS
I posted a reply with the following info earlier today but it has not appeared in the thread. Did something go wrong?
At any rate, I decided to get more data before diving into replacement of the voltage regulator. Here is the measured battery voltage under 3 conditions:
†Open (disconnected): 13.02V
†Engine idling: 13.12V
†Engine at medium RPM: 14.45V
Also, the passive drain I'm now seeing with everything off is 4.3A, not the 2.4A I previously reported. HOWEVER, these new readings were taken with my Fluke 87 meter, not the old B&K I was previously using. I'm not that versed in measuring *current*, but I'd trust the Fluke over the B&K.

Next step is to try the "Ground here to test" procedure.
Was this
answer
helpful?
Yes
No
Tuesday, May 20th, 2025 AT 9:28 PM
Tiny
ROBLEWIS
  • MEMBER
  • 17 POSTS
Did the "ground here to test" procedure. Battery voltage measured:
†Open, F-12 removed: 13.02V
†Fuse F-12 installed: 12.56V
†Engine idling: 12.77V slowly increasing to 13.0V ±
†Regulator test point grounded: no change
Note I'm not *100% positive* I got a good ground on the test point but I'm reasonably sure I did. Made no difference at all in the voltage.
Was this
answer
helpful?
Yes
No
Wednesday, May 21st, 2025 AT 2:08 PM
Tiny
CARADIODOC
  • MECHANIC
  • 34,465 POSTS
Ah, B&K. Fond memories. I was in tv / vcr repair since the mid '70s. I have a lot of their test equipment, but there's no use for it now.

From everything we know, it looks like the regulator function is working fine. What it's not doing is turning off. Current flow through the "Battery" light on the dash is what tells the regulator to turn on and start passing current through the field winding. Once an output is developed, a sample goes back on the white wire to tell the regulator the charging system is working. In response, the regulator puts full system voltage back out on the green / red wire to turn the "Battery" light off. That turn-on circuit goes dead when the ignition switch is turned off, and output current stops being developed when the engine stops rotating. Those things tell the regulator to turn field current off. That last step is what's not happening.

The clincher was when you disconnected the plug on the back of the generator. With the ignition switch off, the green / red wire and the white wire are dead. Only the yellow one has constant 12 volts on it, and you found the drain on the battery goes away when that wire is unplugged.

I want you to tell me it's working correctly after you replace the regulator. The only other thing I can think of is I had a student with an early '90s Escort with weird electrical problems that turned out to be caused by the ignition switch. I doubt your truck uses the same switch design, but it's worth mentioning. His switch had a plastic cam, or wheel, that rotated with the ignition key. Ramps on that cam pushed up what looked like small plastic nails with their points pushing strips of metal for the contacts. As I recall, there were four, or maybe five of those switches and plastic nails. Two of the contacts had overheated multiple times and caused those "nails" to melt. Some of the contacts would not push to turn off, and at least one contact would not turn on. That nail was melted in the "pushed" position and was stuck there.

If any part of that story applies to your truck, the clue would be your "Battery" light is on all the time. The voltage regulator would think you have the ignition switch in "run" and you're preparing to start the engine. That could also explain why you find different values for that drain at different times.
Was this
answer
helpful?
Yes
No
Wednesday, May 21st, 2025 AT 7:47 PM
Tiny
ROBLEWIS
  • MEMBER
  • 17 POSTS
Hi, Doc. Finally got the new voltage regulator installed, but the news isn't good.
Had to buy an air impact wrench to get the 3 alternator mounting bolts loose (used a generous application of anti-seize when replacing them).
The regulator I bought didn't include the brush mounting block. So now I finally understand what you were talking about with the wooden stick in the hole to retain the brushes. My brushes looked pretty worn, but I was able to improvise a retainer with a small plastic straw from a spray can. I *think* I got them back correctly.
Sadly, this didn't eliminate the parasitic battery drain, though it does seem to be a bit lower: fluctuating between about 2.0 and 2.4 amps;
Since pulling fuse F-12 stops the drain, I don't know where else to look. Maybe a new alternator?
As part of this whole exercise, I'm at least installing a new serpentine belt, which was long overdue!
Was this
answer
helpful?
Yes
No
Sunday, May 25th, 2025 AT 8:56 PM
Tiny
CARADIODOC
  • MECHANIC
  • 34,465 POSTS
Rats. The only other thing I can think of is the ignition switch is keeping the "Battery" light circuit on, telling the regulator to turn on. Your truck doesn't use the type of switch I described previously, with the plastic "nails" that overheat and melt. Your switch is mounted on the side of the steering column, under the dash. There's two things I can think of to consider.

First, I would unplug the ignition switch, then see if the current drain goes away. If it does, the first issue is this switch is adjustable. We commonly run into a switch that has shifted to the point the key won't go quite far enough to get the engine to crank, but everything else turns on. If yours is misadjusted the other way, the switch might not quite fully turn off. To check for that, see what happens to the drain when you turn the ignition switch back further to the "Accessory" position.

The second thing to look for is overheated / darkened connector terminals. The switch contacts can arc and become pitted, then overheat to the point that heat migrates out to the connector terminals. If that gets bad enough, carbon-tracking can develop between a pair of terminals. To solve that, the switch and the overheated terminals must be replaced. If you find evidence of that, I can share more details on how I handle that repair.
Was this
answer
helpful?
Yes
No
Monday, May 26th, 2025 AT 4:03 PM
Tiny
ROBLEWIS
  • MEMBER
  • 17 POSTS
I found this in Rock Auto's troubleshooting info:
"I know from personal experience with a Ford 5.0L. That sometimes an alternator can charge fine when the engine is running but drain the battery when the engine is off. It probably has something to do with the rectifier diodes in the alternator not properly blocking current from draining away from the battery. This problem may be intermittent. It certainly was on my Ford 5.0. Disconnect all the electrical connections from the alternator when the car is put away for the night. If the battery never goes dead with the alternator disconnected but goes dead when the alternator is hooked up, then that might point to an alternator diode problem. RockAuto sells replacement diodes for some alternators. The diodes are buried so deep inside many modern alternators that replacing the entire alternator is often the most practical option."
Whaddya think?
You mentioned diodes a while back but we never pursued it.
Was this
answer
helpful?
Yes
No
Monday, May 26th, 2025 AT 7:13 PM
Tiny
ROBLEWIS
  • MEMBER
  • 17 POSTS
Apparently this is the diode bridge module that looks like it attaches to the alternator in much the same way as the voltage regulator: https://www.rockauto.com/en/moreinfo.php?pk=941408&cc=1137776&pt=2452&jsn=10549
Was this
answer
helpful?
Yes
No
Monday, May 26th, 2025 AT 9:15 PM
Tiny
ROBLEWIS
  • MEMBER
  • 17 POSTS
Starting to think a rebuilt alternator might be my best bet. The ignition switch just seems like an unlikely cause of the problem. The truck has less than 100,000 miles and the switch doesn’t seem excessively worn.
Was this
answer
helpful?
Yes
No
Tuesday, May 27th, 2025 AT 10:01 AM
Tiny
CARADIODOC
  • MECHANIC
  • 34,465 POSTS
The miles aren't the issue with the ignition switch. This design, with the slotted mounting holes, commonly gets out of adjustment, but as I mentioned, the more common complaint is the key can't be turned quite far enough to crank the engine. I haven't really seen the mounting screws work loose. I suspect the cause was someone previously misadjusted it, or the linkage between the switch and key cylinder is bent. That switch can be rather hard to move, and the linkage has some bends in it that create weak points that are easy to loose their shape.

For that diode block, you are correct that most are very tedious to replace. The only easy one was GM's 1986 and older model. They redesigned them for 1987 and really did a horrible job. The entire unit can't be disassembled without breaking the flimsy tabs off the diode block, so you have to replace that, then, there's no way to test the voltage regulator or the integrity of the brushes, so you might as well replace them too. That's one miserable unit that should just be replaced.

Normally you must have two of those six diodes shorted, but then you'll have a direct short to ground and a burned-open fuse link wire. There's two sets of diodes. People call them the "negative" diodes and the "positive" diodes, referring to those that have their case connected to ground or the output terminal. One of each has to be shorted to get that dead short. That isn't real common because most of the time when one diode shorts, it overheats and its terminal burns off, then you have an open circuit. Even if another diode in the other group shorts, there would still not be a dead short from the output terminal to ground.

Where there's a clinker in my thinker is Ford uses that white wire tapped off the stator winding to tell the regulator when output is being developed. If you have a shorted positive diode, I can see how that might keep the regulator turned on. Rather than disconnecting everything, just remove the output wire if you can do that safely without the wrench touching ground. If you see the drain drop to less than 35 milliamps, you are right about a shorted diode.

Another way to approach this is with a professional load test on the charging system. Besides the charging voltage of 13.75 to 14.75 volts, it will measure full-load output current and "ripple" voltage. Those last two can confirm one of the six diodes is defective.

All "AC generators" put out three-phase output which is very stable and efficient. In my drawing below, the red line represents the output voltage. Ripple voltage is the difference between the high and low points, in this case, 0.5 volts. When one diode fails, you lose one phase, then the output looks like the lower drawing. There I made it 5.2 volts. There are a few testers that make a paper printout. Those actually provide a voltage for ripple voltage. Most testers just show it as "low" or "high" with a series of flashing LED lights.

The second test that shows a failed diode is the full-load output current test. This is the only time output current will reach the full potential of the generator. With one bad diode, the most the generator can develop is exactly one third of its rated output. The standard generator for your truck is a 75-amp unit. During the full-load output current test, with one bad diode, the most that will be developed is close to 25 amps. You might get by with that on a '91 model, but on newer models with all the computers, the battery will have to make up the difference as it slowly runs down over days or weeks.

It's best to have these tests done with the generator on the engine as it can take a good five horsepower to run it wide open for the few seconds the test takes. Bench testers at auto parts stores have one horsepower or smaller motors so they can't drive the generator very hard. Also, during the full-load test, a standard part of the test requires engine speed to be raised to 2,000 rpm. Can't get anywhere near that with a bench tester. Generating a current mechanically requires a magnet, a coil of wire, and most importantly, movement between them. That's why we spin them with a belt and pulley. The motors in bench testers do get close to 2,000 rpm, but the motor's pulley is the same size as the pulley on your generator. On the engine, the drive pulley on the vibration damper is a few times larger than the generator's pulley, so it spins it a lot faster than the bench tester does.

Let me know if that helps, and what you find next.
Was this
answer
helpful?
Yes
No
Tuesday, May 27th, 2025 AT 5:13 PM
Tiny
ROBLEWIS
  • MEMBER
  • 17 POSTS
Well, after being led astray by a clip lead with an intermittent open circuit, I decided to re-measure everything.
The following are with ignition off:
†With fuse F-12 installed, current drain measured with the Fluke starts at 4.4 A and slowly declines to 4.1 A. The dome light adds another 2 A.
†With F-12 pulled, current falls to 13 mA.
†If I replace the fuse and disconnect the 3-wire plug that connects to the voltage regulator, current falls to 1-2 mA. In this state, turning the key to either ON or ACC causes a jump to 13 mA, declining slowly to 1-2 mA.

You wrote: "Rather than disconnecting everything, just remove the output wire if you can do that safely without the wrench touching ground. If you see the drain drop to less than 35 milliamps, you are right about a shorted diode."
But I don't know which wire is the output wire. The only other connection to the alternator is another, larger 3-wire plug. How do I "remove the output wire"?

And just to be sure, it's OK to drive it like this if I pull the fuse when it's parked, right? It presumably will charge the battery?
Was this
answer
helpful?
Yes
No
Wednesday, May 28th, 2025 AT 4:49 PM
Tiny
CARADIODOC
  • MECHANIC
  • 34,465 POSTS
Ahh; I see the problem of which you speak. This is the only generator in the world I'm aware of where the output wire plugs in. To handle the current, there's two of them. The clinker here is according to Ford, you are never supposed to unplug that connector. Their story goes that the integrity of the connections is degraded each time it's reconnected. It adds a little resistance, which adds heat, which gets progressively worse until the terminals burn up. When you get a rebuilt unit, it comes with that plug already installed, and the two wires that you're supposed to splice and solder in.

I do remember seeing one of these with the blackened and melted terminals a long time ago. There was no other defect, but it did require the generator to be replaced.

At this point I think the better approach is the professional load test. If you find the most you can get is around 25 amps, the story is over. There has to be a defective diode.

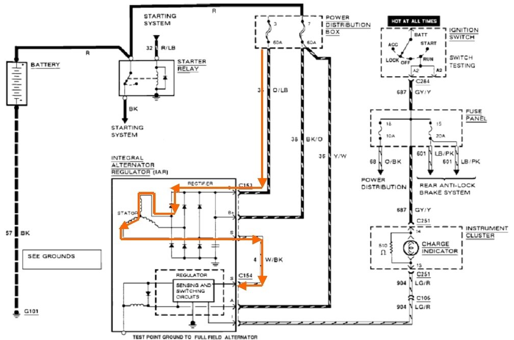
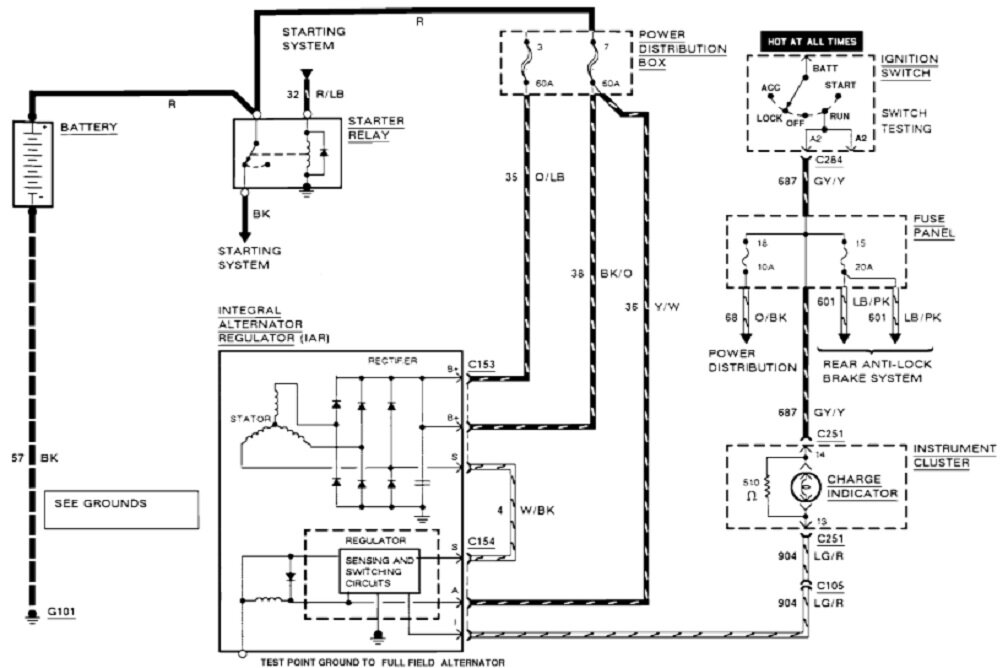
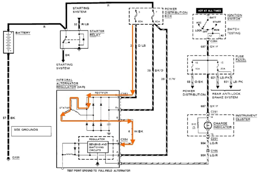
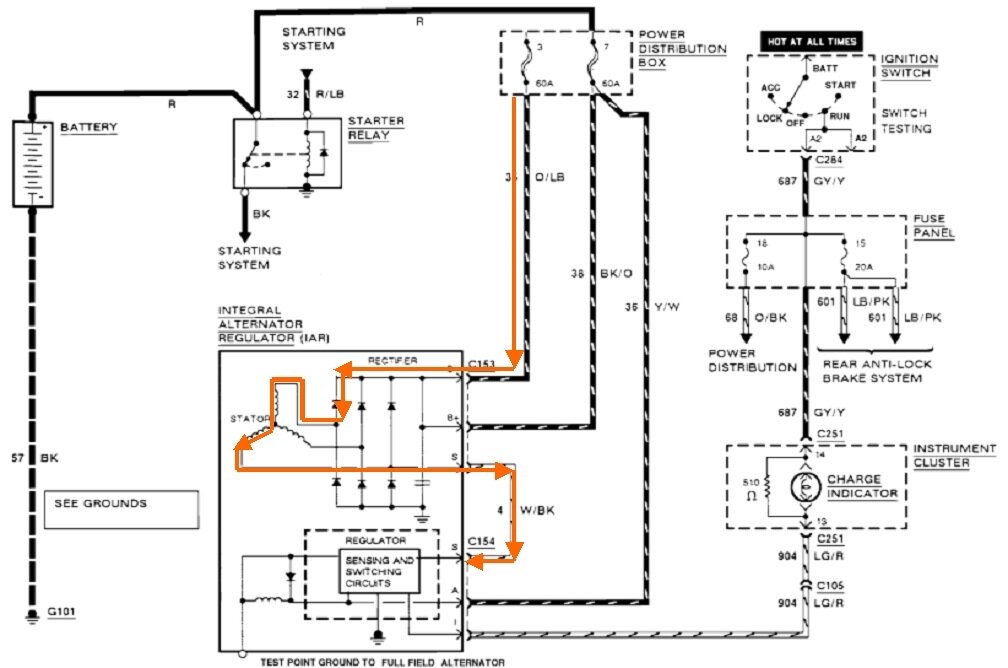
There is one more thing you can check. The first diagram below is for your charging system. In the second one, I added the orange lines to show how a shorted diode could put 12 volts on the white / black wire in the three-wire plug. Check that one for 12 volts. If it's there, one of the positive diodes has to be shorted.

Under normal operation, around 2.0 volts has to show up on the green / red wire to turn the regulator on, then normally around 6.0 volts shows up on the white / black wire to tell the regulator to stay on. It turns off when the ignition switch is turned off because there's 0.0 volts on the green / red turn-on wire, and motion stops, so there's no output on the white / black wire.

With the shorted diode, voltage remains on the white / black wire so the regulator thinks output is still being developed. It stays on and keeps working. My question now is what happens if you disconnect the battery or the three-wire connector? Leave the ignition switch off so that turn-on circuit doesn't kick in. Now reconnect that plug. If this story is correct, 12 volts will appear again on the white / black wire, but will that turn the regulator on by itself? You may find the drain doesn't come back until you turn on the ignition switch, but then it will remain even after the ignition switch is turned back off. Just curious to see what happens.
Was this
answer
helpful?
Yes
No
+1
Thursday, May 29th, 2025 AT 8:07 PM

Please login or register to post a reply.