Wednesday, February 27th, 2019 AT 5:49 AM
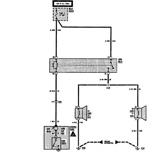
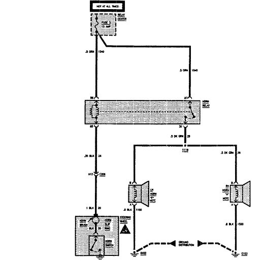
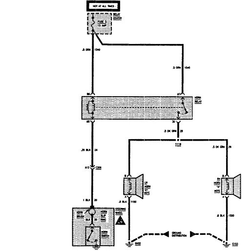
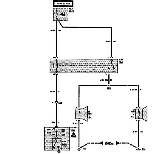
When the car sets for more than three or four days the battery goes completely dead, won't even charge unless I disconnect it and let it set for a day or so. Then I can charge it fully. The cars starts okay as long as I drive it every day. Not sure if this is a clue to the problem but I had to disconnect the horn because it was continually blowing. The relay has been checked so I have been told it is probably the switch in the steering wheel.

