Shuts off while driving

Tiny
PSYCOJEDI
  • MEMBER
  • 2004 CHRYSLER SEBRING
  • 1.2L
  • 4 CYL
  • 2WD
  • AUTOMATIC
  • 150,000 MILES
Bought the car my daughter. When I went to drive it home it shut off, it needed to be jumped. Same thing happens over and over on way home time it stays running shortened when headlights on. Changed battery and alternator so very disappointed same issue. Started running while parked drove it 5 blocks lights started to dim flicker eventually shut off. Now sits on road.
Tuesday, March 15th, 2022 AT 12:54 AM

1 Reply

Tiny
CARADIODOC
  • MECHANIC
  • 34,463 POSTS
This system should be rather easy to diagnose. A test light will work fine for the first few measurements. If you need it, here's a link to an article on how to use one:

https://www.2carpros.com/articles/how-to-use-a-test-light-circuit-tester

You can find a dandy test light at Harbor Freight Tools, Walmart, or any hardware store for less than $5.00.

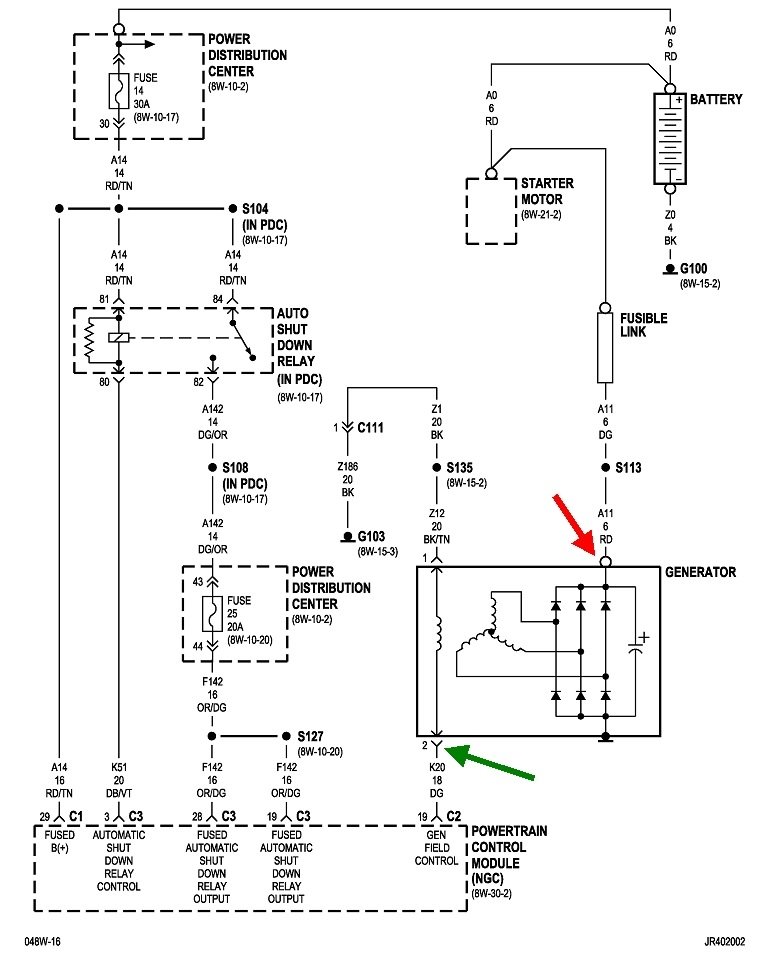
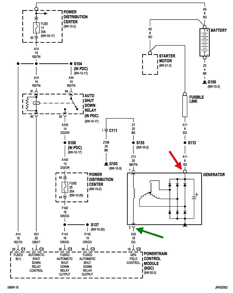
Connect its clip lead to the battery's negative post or any paint-free point on the engine or body sheet metal. Now touch the probe to the large stud on the back of the alternator, (red arrow in the second photo). You must find full battery voltage on that stud. It will be 12.6 volts if the battery is good and fully charged. Even if the battery is discharged, you can expect to find 12.2 volts. Either way, the test light will be full brightness. If you find 0 volts, double-check the ground clip for the test light. If you still find 0 volts, we have to look at the fusible link. If that is blown, it was likely due to the old alternator being shorted, even though that is rather rare.

The engine must be running for the next test. Look at the smaller plug with two wires in it, (green and blue arrows). Back-probe through the rubber seal alongside the dark green wire. There must be some voltage there, but the test light can be expected to be less than full brightness. If you find 0 volts, we have to look at the voltage regulator. That's built into the Engine Computer.

Assuming you do find some voltage on the green wire, do the same check on the black wire. There must be 0 volts on that one. If that's what you find, the last test involves using an ohm meter to measure continuity between those two smaller terminals. Remove the plug, then measure the resistance between the two terminals. This article shows how to use an ohm meter:

https://www.2carpros.com/articles/how-to-use-a-voltmeter

They show using an "auto-ranging" meter. We can get by with an inexpensive standard meter. I can help you set it up if necessary. Harbor Freight Tools has a perfectly fine little red meter for around $7.00. Switch it to the lowest "Ohms" setting, then place one probe on each of those two terminals. The typical reading is near 4 ohms, but it's common to see higher readings. If you find an open circuit, (infinite or "over-range" indication), irritate the belt and pulley a little. Often there's a poor connection when the pulley isn't spinning. Moving the pulley, a little will solve that. This last test is likely to be okay since you have a new alternator already, but we still want to check it.

Let me know what you find up to this point.
Was this
answer
helpful?
Yes
No
Tuesday, March 15th, 2022 AT 2:45 PM

Please login or register to post a reply.