Will not start, flashing Anti-theft light?

Tiny
MINDY_SUE89
  • MEMBER
  • 2002 FORD ESCAPE
  • 2.2L
  • 6 CYL
  • 2WD
  • AUTOMATIC
  • 240,000 MILES
I just purchased the vehicle listed above a week ago and the previous owner had lost the key fob, but still had the key. When I went out to leave work yesterday, I got in and tried to start it and it wouldn't start. I then saw that the anti-theft light was flashing. I've tried every suggestion I can find on google and nothing has worked. I even had a locksmith come today and get me a new key and key fob, but even this didn't work. I really need to get this fixed without having to go to a dealership for a reset because money is tight for us at the moment. Please, any help and suggestions you can give me are greatly appreciated.
Sunday, March 10th, 2024 AT 7:30 PM

1 Reply

Tiny
STEVE W.
  • MECHANIC
  • 15,697 POSTS
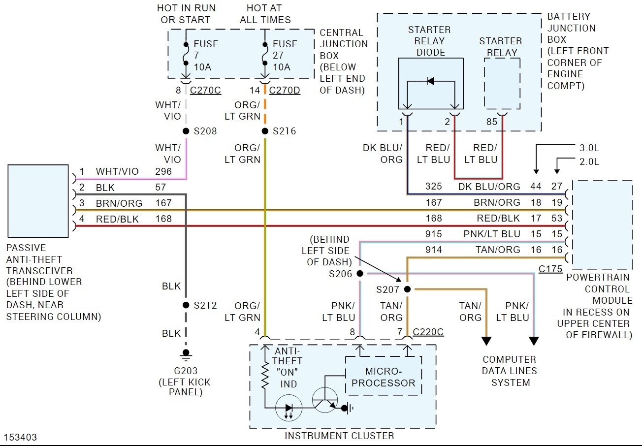
From the description it sounds like it isn't reading a valid key. That can be caused by a wrong key, or it can be that the antenna on the PATS isn't working or there is an error in the PATS module. The normal indications are a slow flash about every 2-3 seconds, which shows that PATS is working. Then you put a good key in, and the light should come on for a few seconds and go out. If you put a key in and the light starts flashing faster, it cannot read the key or it's the wrong key and if the light stays on solid there is a fault in the module. In your case it's the fast flash. You say the new key doesn't work either? Did the smith test it before leaving or did they not get it to function and gave up? I'll guess the latter. From what you wrote the first thing I would do is to use a scan tool and see what the PATS system is doing. With the scan tool connected it can show you if the key is in if it reads it or not or if it's just not programmed. I think it will likely be that it isn't reading it. However, without a scan tool it would be difficult to know for sure. The PATS modules are not that hard to change out but about the only place to get a new one is the dealer. To replace it you remove the trim from around the steering column, then remove the PATS module by removing the electrical connector and the screws. Then reverse the process to install the new one. You don't need to program it or the keys after the install. I would suggest checking the fuses in the panel but as the light is working it's likely not either fuse.
For a scan tool you could get a copy of FORscan https://forscan.org/home.html and the adapter they suggest.
However by the time you do that you likely would spend less at a shop in terms of time and money overall.
Was this
answer
helpful?
Yes
No
Sunday, March 10th, 2024 AT 8:36 PM

Please login or register to post a reply.