Alternator wiring diagram?

Tiny
CFOOTE1969
  • MEMBER
  • 2007 CHRYSLER PT CRUISER
  • 2.4L
  • 4 CYL
  • 2WD
  • AUTOMATIC
  • 162,000 MILES
Is there any way I can get the alternator wiring diagrams it is not working?
Friday, March 2nd, 2018 AT 11:05 AM

1 Reply

Tiny
KEN L
  • MASTER CERTIFIED MECHANIC
  • 55,488 POSTS
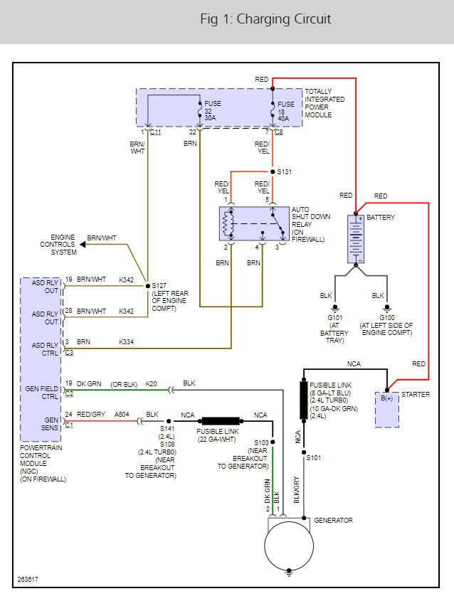
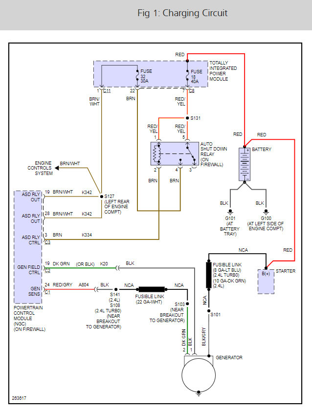
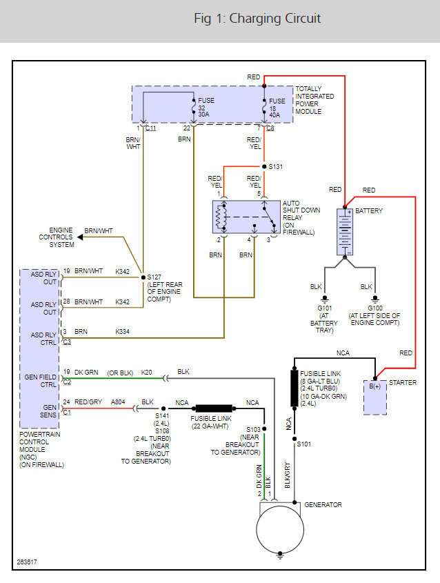
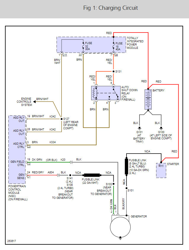
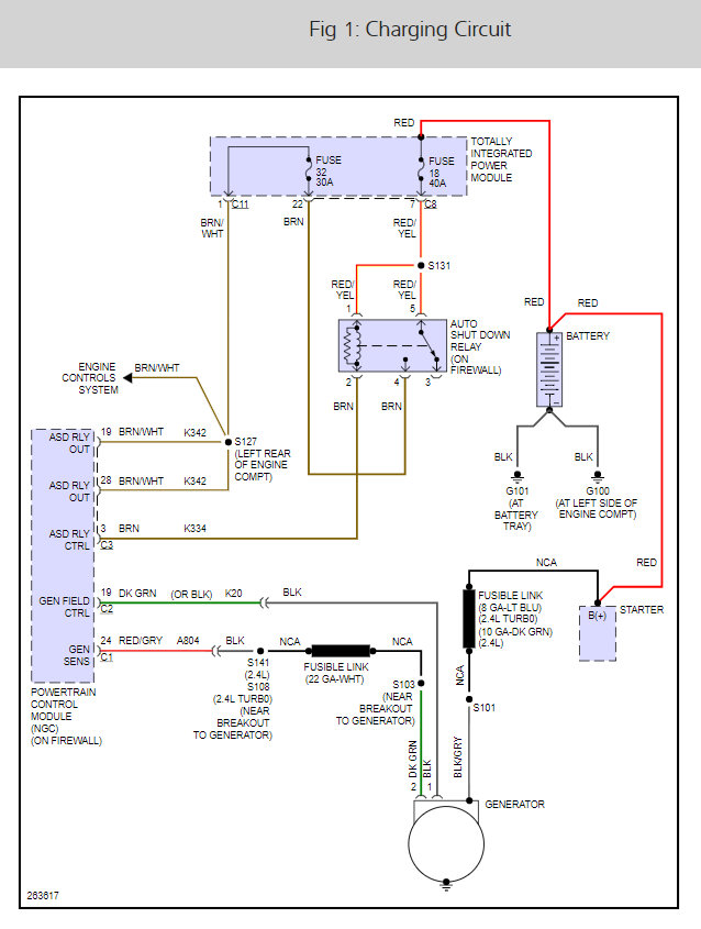
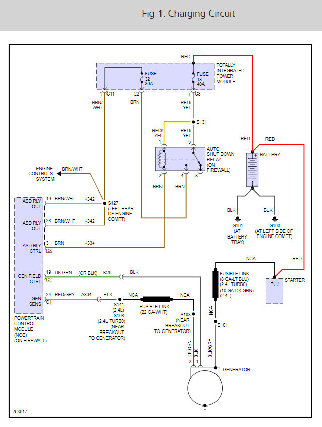
There are two fuses # 32 and 18 that need to be checked here is a guide and the alternator wiring diagram so we can see how the system works.

https://www.2carpros.com/articles/how-to-check-a-car-fuse

The u code can be telling us the computer is having a problem which there is something I want to try if the fuses are okay, let me know. The P code is for a map or MAF sensor that is out or off a little.

Check out the diagrams (Below)

Please let us know what you find.

Cheers, Ken
Was this
answer
helpful?
Yes
No
+1
Thursday, March 15th, 2018 AT 10:45 AM

Please login or register to post a reply.