Replaced alternator battery light was on still

Tiny
TROYBOY007
  • MEMBER
  • 2005 CHRYSLER PT CRUISER
  • 2.4L
  • 4 CYL
  • AUTOMATIC
  • 151 MILES
Replaced alternator battery light was on still and when we started the car it backfired is it due to a problem with the battery or is it something else please help as we need the car ASAP!
Saturday, January 18th, 2014 AT 2:06 AM

1 Reply

Tiny
KASEKENNY
  • MECHANIC
  • 18,907 POSTS
This could be an issue with the battery, but we need to start with checking the basics so that we are not chasing our tail.

This means we need to start with checking the alternator and battery as shown in these guides:

https://www.2carpros.com/articles/car-battery-load-test

https://www.2carpros.com/articles/how-to-check-a-car-alternator

Even though the alternator is new, we still need to check it because new parts can be faulty as well.

Then we need to check the voltage at the alternator and find out what is there.

https://www.2carpros.com/articles/how-to-check-wiring

Basically, we could have a PCM issue as this is the field control, but we need to start with this and go from there.

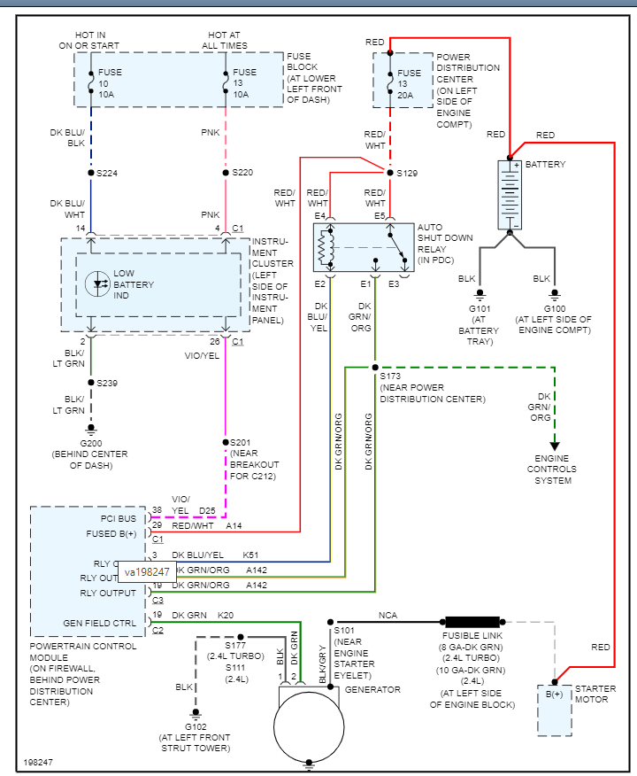
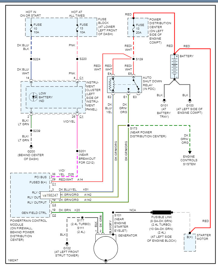
Please see the wiring diagram below for more info and let us know what you find. Thanks
Was this
answer
helpful?
Yes
No
Tuesday, November 2nd, 2021 AT 1:34 PM

Please login or register to post a reply.