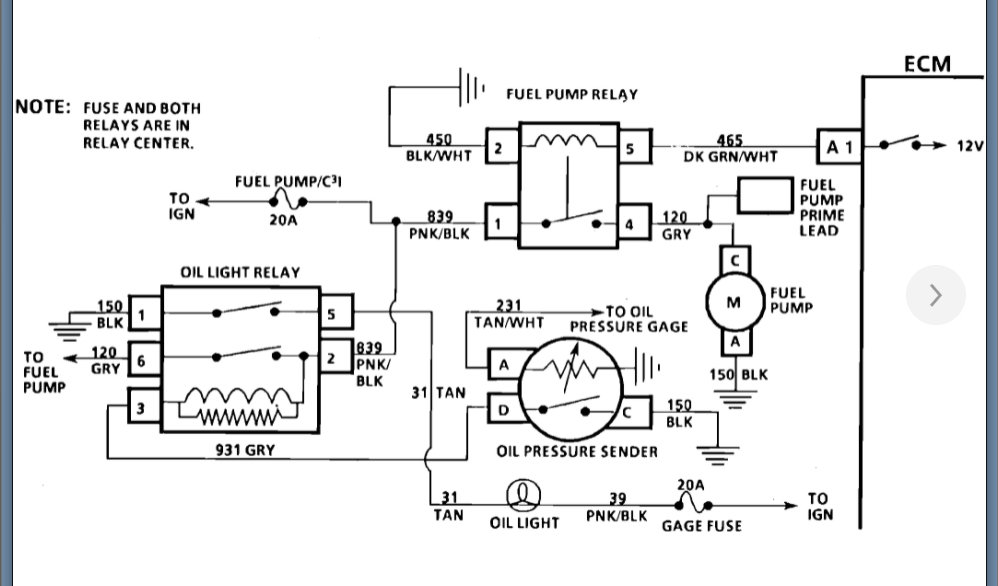
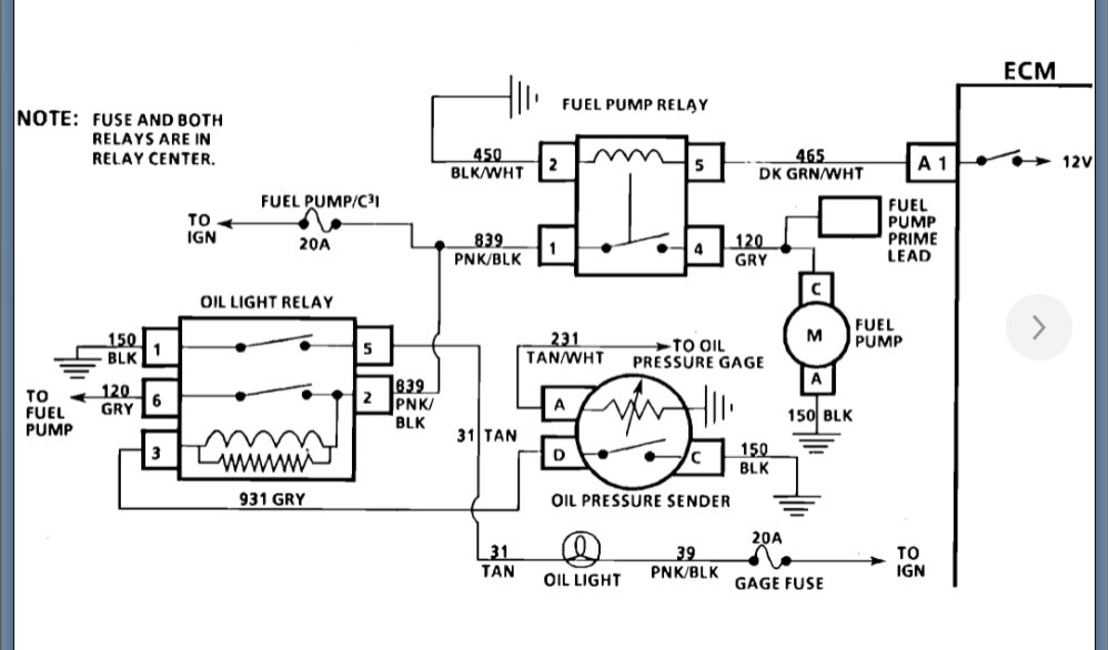
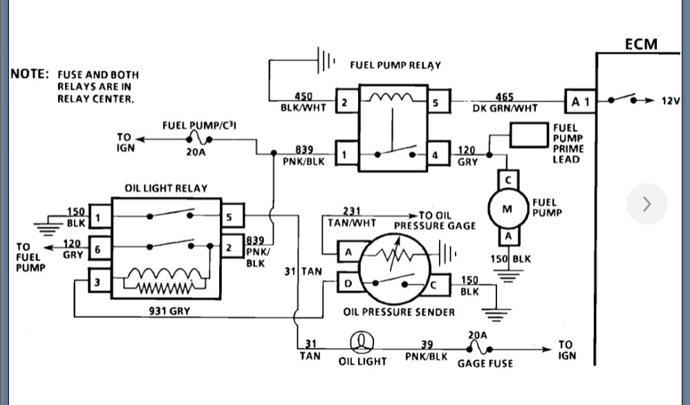
car died. replaced crank sensor. fired right up ran beautiful for two days. did the exact same thing. so did the jumper wire. code 12. obviously something is wrong. but 12 is the only number that comes up
Apr 7, 2022 at 1:10 PM
