Alarm activated

Tiny
ACOSTAAE
  • MEMBER
  • 14 POSTS
All I get is humming noise under the dash. Could it be the ignition switch
Was this
answer
helpful?
Yes
No
Tuesday, October 27th, 2020 AT 11:28 AM (Merged)
Tiny
KHLOW2008
  • MECHANIC
  • 41,814 POSTS
Guessing doen not work. You need to perform tests to find out. Get a testlight ready and have you done as advised?
Was this
answer
helpful?
Yes
No
Tuesday, October 27th, 2020 AT 11:28 AM (Merged)
Tiny
ACOSTAAE
  • MEMBER
  • 14 POSTS
Yes
Was this
answer
helpful?
Yes
No
Tuesday, October 27th, 2020 AT 11:28 AM (Merged)
Tiny
KBANNICK
  • MEMBER
  • 1 POST
  • 1997 HONDA CIVIC
  • 4 CYL
  • FWD
  • AUTOMATIC
  • 100,000 MILES
The alarm will not let the car start, I have bought a new battery for the keyless entry. Every thing turns on but the car will not start. Diasabled the siren but alarm stays on. I have tried removing battery, removing fuses to security system. Tried key in the door. How do I disable the security system?
Was this
answer
helpful?
Yes
No
Tuesday, October 27th, 2020 AT 11:28 AM (Merged)
Tiny
DAVE H
  • MECHANIC
  • 13,384 POSTS
TRANSMITTER PROGRAMMING
Insert ignition key into ignition switch. Turn ignition switch to ON position. Within 10 seconds, press and hold valet switch for at least 5 seconds. See Fig. 1 . The sound of lock actuators turning to UNLOCK will be audible.
NOTE:If radio tuner is ON, it will go off and come on again when programming procedure is completed.

Within 10 seconds, press one of the transmitter buttons. The sound of lock actuators turning to UNLOCK will be audible.
Turn ignition switch to OFF position. After storing its code, ensure transmitter works properly by repeatedly pressing one of its buttons. System begins working after pressing any transmitter button 6 times.
NOTE:If it is desired to program codes of more than one transmitter, repeat step 2) within 10 seconds with next transmitter.

Fig. 1: Storing Transmitter Codes
Courtesy of AMERICAN HONDA MOTOR CO., INC.


https://www.2carpros.com/forum/automotive_pictures/266999_valet_1.jpg

Was this
answer
helpful?
Yes
No
+1
Tuesday, October 27th, 2020 AT 11:28 AM (Merged)
Tiny
ACOSTAAE
  • MEMBER
  • 14 POSTS
K I replaced the starter bypassed it to make sure while key is front and on nuetural n starter just runs by it self. Could it be the flywheel. But it still don't crank. But starts when u push Start it.
Was this
answer
helpful?
Yes
No
Tuesday, October 27th, 2020 AT 11:28 AM (Merged)
Tiny
ACOSTAAE
  • MEMBER
  • 14 POSTS
And battery is good.
Was this
answer
helpful?
Yes
No
Tuesday, October 27th, 2020 AT 11:28 AM (Merged)
Tiny
KHLOW2008
  • MECHANIC
  • 41,814 POSTS
How did you bypass the starter?
Was this
answer
helpful?
Yes
No
Tuesday, October 27th, 2020 AT 11:28 AM (Merged)
Tiny
ACOSTAAE
  • MEMBER
  • 14 POSTS
Lol. K im sure a perfessional wouldn't recommend it 0:) but with a screw driver to both bolts. But only did it two times I didn't want to burn it out
Was this
answer
helpful?
Yes
No
Tuesday, October 27th, 2020 AT 11:28 AM (Merged)
Tiny
KHLOW2008
  • MECHANIC
  • 41,814 POSTS
In one of my previous post I told you to use a remote wire to apply battery voltage to the starter solenoid. That is the proper way. Using a screwdiver and at the wrong terminals, that can mean disaster if anything goes wrong. Under such testing, the starter would run but it is not going to engage as the pinion gear is not being pushed out by the solenoid.

At starter disconnect ONLY the solenoid wire.
Get a piece of wire, add a fuse to it and attach one end to the starter solenoid terminal. Touch the other end to the battery positive terminal and see if it cranks. Remember to have the vehicle in NEUTRAL.

Just for confirmation in case the starter is good. We would be doing other testings from here so I need to be very sure I understand you correctly the present conditions and symptoms.

1. No clicking noise when ignition key is turned to crank engine. True/False.
2. Security light stays on during cranking.
3. Dash indicator lights stays on when turned to On or while cranking.
4. Clicking noise of relay underdash, during ignition on or while cranking?
5. Was anything done prior to this occurring?

We are working on whatever information you have provided and if you do not provide the correct information or do not perform work as we suggested, we would be wasting our time as the desired result is not achieved.
Was this
answer
helpful?
Yes
No
Tuesday, October 27th, 2020 AT 11:28 AM (Merged)
Tiny
ACOSTAAE
  • MEMBER
  • 14 POSTS
1. Yes there is no clicking noise.
2. No security light stays on all the time with and without putting the key on. Stays completely on even when car is NOT being messed with.
3. Yes
4. Yes
5. No
Was this
answer
helpful?
Yes
No
Tuesday, October 27th, 2020 AT 11:28 AM (Merged)
Tiny
KHLOW2008
  • MECHANIC
  • 41,814 POSTS
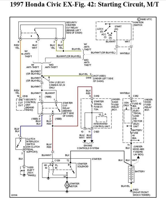
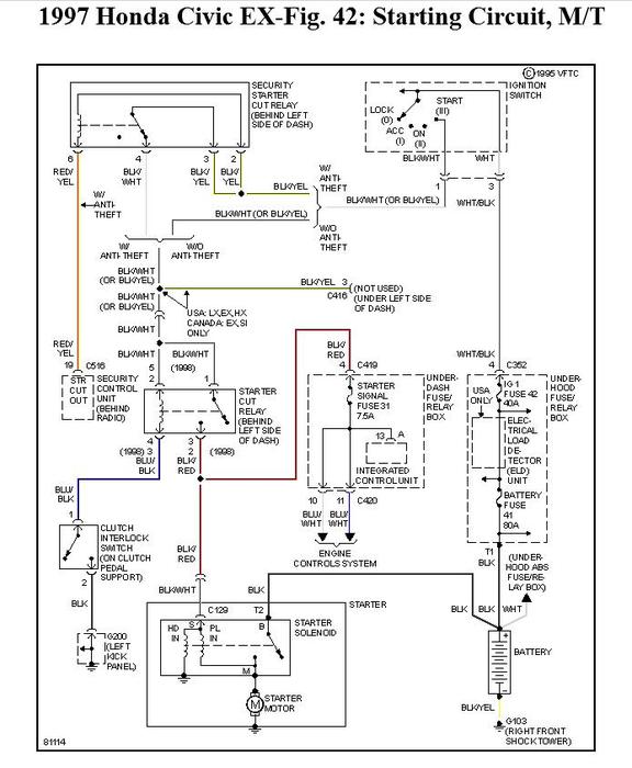
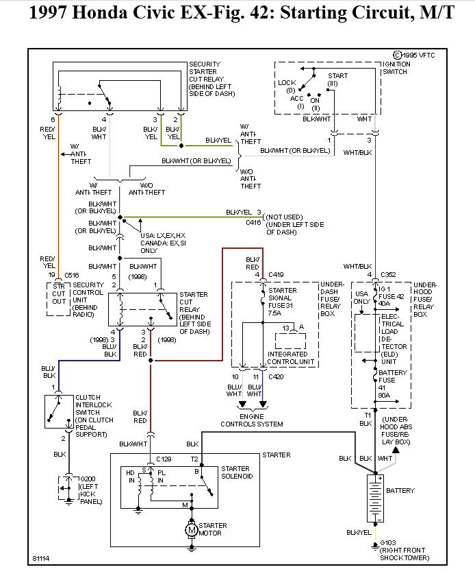
We shall concentrate on the starting circuit for now. The starting system is rather simple and not many items to check. Get a DVOM and test light ready and go through the wiring schematics I have attached to understand the system first.
Was this
answer
helpful?
Yes
No
Tuesday, October 27th, 2020 AT 11:28 AM (Merged)
Tiny
ACOSTAAE
  • MEMBER
  • 14 POSTS
The only problem I don't have a test light. Or dvom but I can see if I can buy one in the morning. It's 3 am n Perty tired :) thank u berry much Mr machanic I will let u know manyana thank u again :)
Was this
answer
helpful?
Yes
No
Tuesday, October 27th, 2020 AT 11:28 AM (Merged)
Tiny
MRDANJK
  • MEMBER
  • 6 POSTS
  • 1996 HONDA CIVIC
  • 4 CYL
  • FWD
  • AUTOMATIC
  • 156,000 MILES
My key-less entry does not unlock my doors anymore, yet it does engage the factory alarm. My power locks don't work anymore either, the other day I noticed that they would work if I had my driver door all the way open, so I wiggled the rubber boot/cover that protects the wiring from the door to the engine and now they don't work at all, plus my driver side window won't roll down. Any suggestions? Please? Thanks.
Was this
answer
helpful?
Yes
No
Tuesday, October 27th, 2020 AT 11:29 AM (Merged)
Tiny
KHLOW2008
  • MECHANIC
  • 41,814 POSTS
Hi MrDanJK,

There is a possibility by wiggling the wire harness, you have cause further damage to a bad wire or you could have dislodged the wire connectors.
I would suggest unpluggint the door wire harness connector to check for contaminations or loose contacts. You would have to crawl under the dash to get at the connectors at the side kick panel.
Was this
answer
helpful?
Yes
No
Tuesday, October 27th, 2020 AT 11:29 AM (Merged)
Tiny
ZAYMONEY
  • MEMBER
  • 2 POSTS
  • 1994 HONDA CIVIC
  • 1.4L
  • 4 CYL
  • 2WD
  • AUTOMATIC
  • 200,000 MILES
So I have a very known car that has the potential to get stolen. I have an alarm already but I want back up protection, I’ve seen people installed kill switch wire up from the fuel pump relay, I’m wondering if I can make a kill switch wireless. As in on the internet I’ve seen modulars with remotes is it safe to put a wireless kill switch or any other good protection for that kind of car.
Was this
answer
helpful?
Yes
No
Tuesday, October 27th, 2020 AT 11:29 AM (Merged)
Tiny
JOETECHPRO
  • MECHANIC
  • 705 POSTS
Hey ZAYMONEY,

If installed correctly you could add a second layer of immobilization of the vehicle.

This would however give you one more thing to potentially fail and cause you a non start condition.

If you are more worried about the car getting stolen than it potentially not starting then going down this route is a workable option.

Which motor do you have in your vehicle, I see the options for a 1.5L either 8V, 16V or 16V with VTEC.

Let us know which motor you have and we can provide you with schematics and suggestions of where is best to install a switch.

Regards, Joe
Was this
answer
helpful?
Yes
No
Tuesday, October 27th, 2020 AT 11:29 AM (Merged)
Tiny
LATERALUS420
  • MEMBER
  • 1 POST
  • 1994 HONDA CIVIC
94 honda civic, mileage: 115,000. My aftermarket car alarm system stopped working all of a sudden. The remote will still lock and unlock the doors, but will not set the alarm like it is supposed to. I don't know what to do, please help.
Was this
answer
helpful?
Yes
No
Tuesday, October 27th, 2020 AT 11:29 AM (Merged)
Tiny
BRUCE HUNT
  • MECHANIC
  • 3,754 POSTS
I think you said the key word "aftermarket". I hate alarm systems, but I know there is often a need or a percieved need. You have three options:

1. Pull the alarm out of the car
2. Contact the manufacturer
3. Provide much more info on the system in the off chance that someone else knows about it and hope they respond.
Was this
answer
helpful?
Yes
No
Tuesday, October 27th, 2020 AT 11:29 AM (Merged)
Tiny
BRYAN08
  • MEMBER
  • 12 POSTS
  • 2001 HONDA CIVIC
  • 1.7L
  • 4 CYL
  • TURBO
  • MANUAL
  • 97,500 MILES
I have the car listed above that I have not used for two days and now I cannot make it to start. I noticed that my green key on the dash is not turning on at all and all four ignition coils do not have a spark at all. I bought new key immobilizer and installed it, now green key in dash are flushing. I do not know what could be the problem. Please help me on this.
Was this
answer
helpful?
Yes
No
Monday, January 4th, 2021 AT 12:24 PM (Merged)

Please login or register to post a reply.