I need to know where my turn signal fuse?

Tiny
OLSEN85
  • MEMBER
  • 1992 ACURA LEGEND
  • 6 CYL
  • 2WD
  • AUTOMATIC
  • 266,000 MILES
I have the same problem as the 91 acura with my fuse box but mine is not the same as his. I need to know where my turn signal fuse is but have know idea. Chris
Sunday, March 28th, 2010 AT 11:22 PM

1 Reply

Tiny
JACOBANDNICKOLAS
  • MECHANIC
  • 110,194 POSTS
Hi,

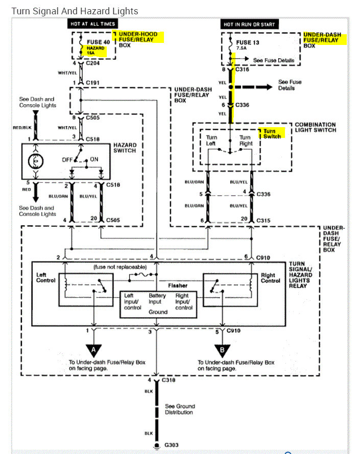
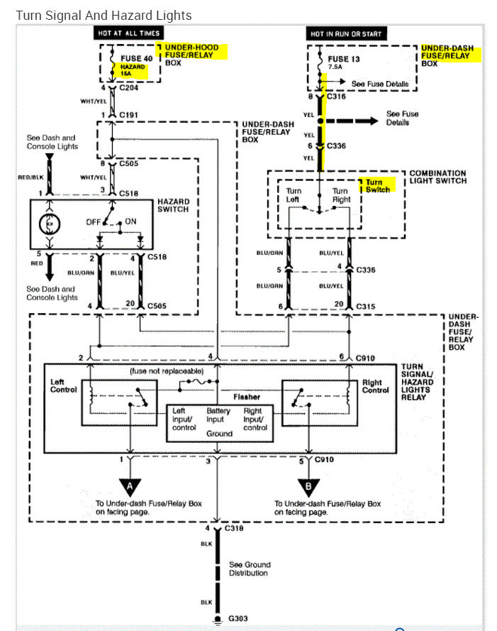
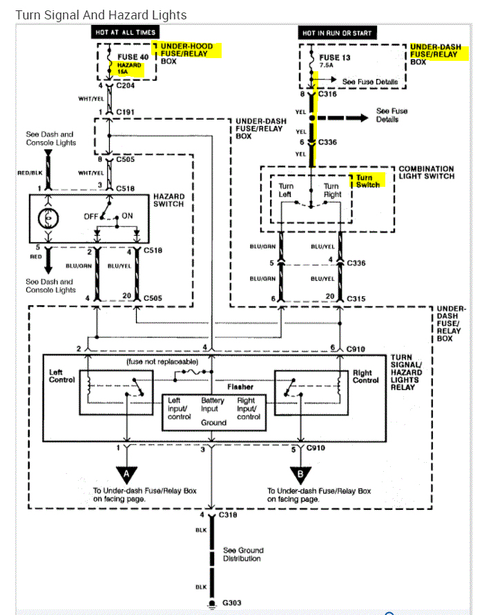
The fuse you are looking for is fuse 13. It's located in the fuse box under the dash on the left side.

When you check a fuse, it is important to both check the fuse condition and if power is present to and from the fuse. A fuse can check good, but have no power being supplied to it.

Here is a link that explains how to perform the test:

https://www.2carpros.com/articles/how-to-check-a-car-fuse

If you look below, I provided the wiring schematic indicating both the fuse for the signals and the hazard lights. Again, both will be in the fuse box under the left side of the dash.

I hope this helps. Let me know if you have other questions.

Take care,

Joe

See pic below.
Was this
answer
helpful?
Yes
No
Thursday, December 9th, 2021 AT 8:02 PM

Please login or register to post a reply.