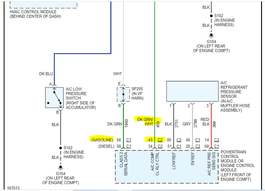
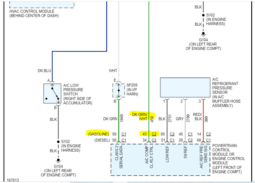
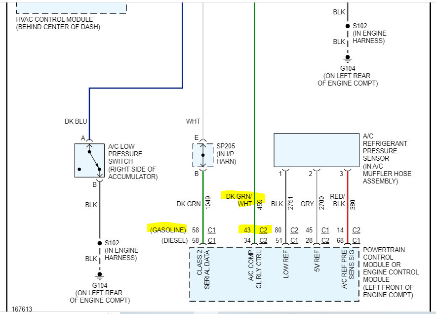
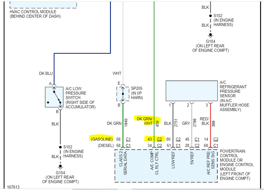
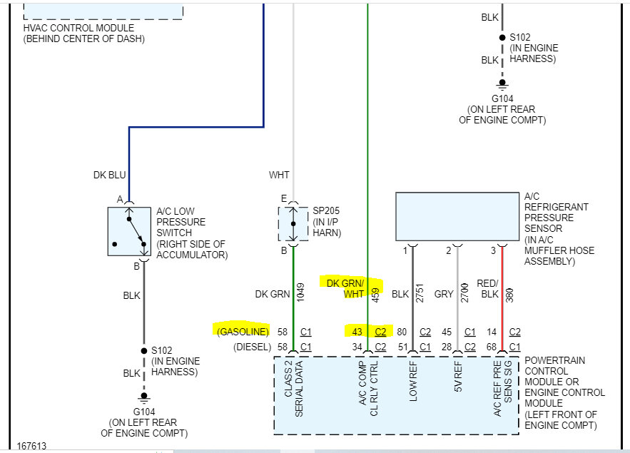
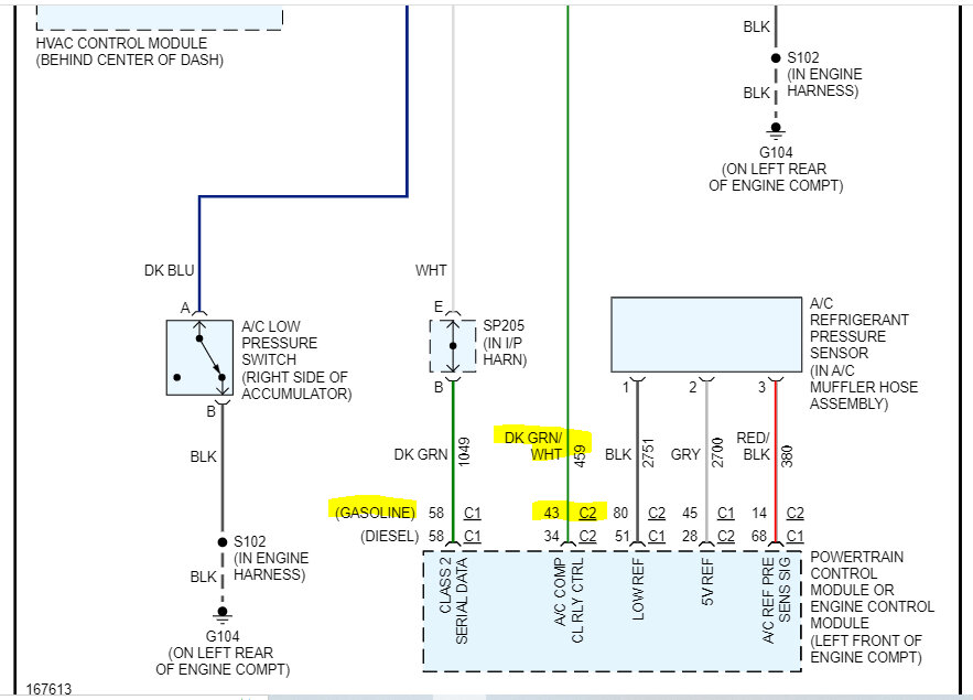
A/C is charged I evacuated and ac had no leaks. Ign E fuse has power, and the A/C fuse has power. I can jump the relay and ac compressor comes on. The problem I have is that PCM is not grounding pin 85. I can ground pin 85 with jumper wire and compressor comes on. I believe pin 85 is the green and white stripped wire that goes back to PCM. Is it possible there could be a broken wire or connector in fuse box is loose. Or bad PCM. I know low pressure switch is good. I removed it from a working A/C. Could the high-pressure switch cause no ground to 85? I checked it with multimeter, and it seemed okay.
Don’t know what I should try next?
Thanks in advance for any help or advice you can offer.
Saturday, April 8th, 2023 AT 6:13 PM






