HOME
ASK A QUESTION
REPAIR GUIDES
BECOME A MEMBER
LOG IN
Login with Facebook
OR
Remember me
NOT A MEMBER?
FORGOT PASSWORD?
CONTACT US
PRIVACY POLICY
TERMS AND CONDITIONS
☰
Home
Cadillac
SRX
Climate Control
Air Conditioner
Fuse
A/C fuse location
CARLOS76
MEMBER
2011 CADILLAC SRX
3,932 MILES
Wanted to know what fuses and where to find the fuses that I need to check in inspection of proper working A/C.
Saturday, July 18th, 2020 AT 8:26 AM
1 Reply
KASEKENNY
MECHANIC
18,907 POSTS
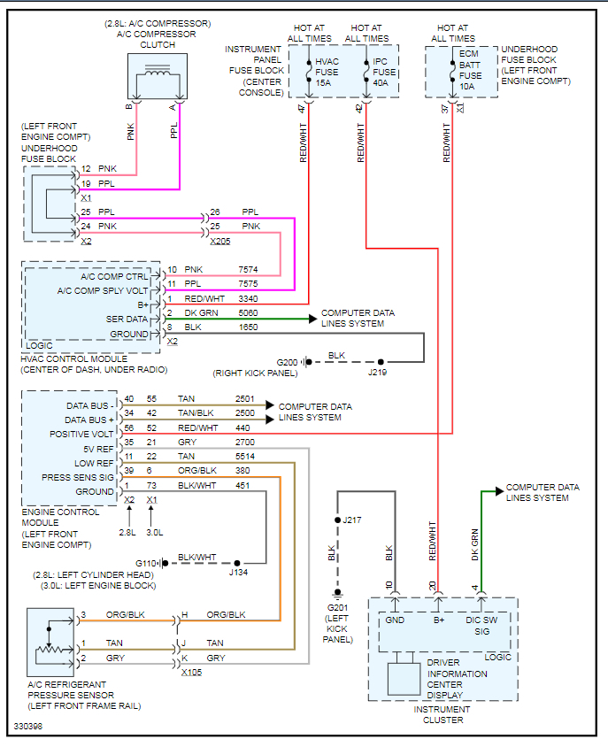
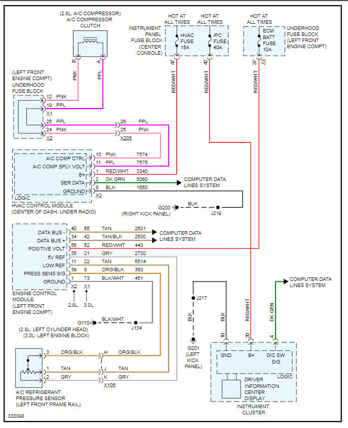
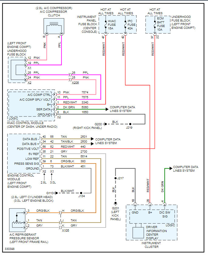
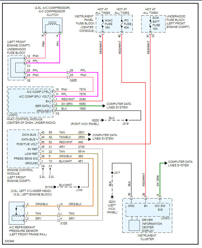
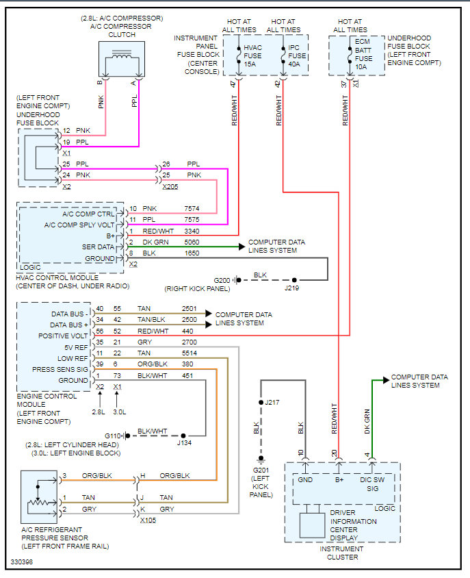
I attached the wiring diagram for the A/C system. This includes the specific fuses and the location of the fuse blocks so that you can find each.
Also, here is a guide that will help with A/C systems that are not working:
https://www.2carpros.com/articles/car-air-conditioner-not-working-or-is-weak
Let us know what you find. Thanks
Images (Click to make bigger)
Was this
answer
helpful?
Yes
No
Saturday, July 18th, 2020 AT 11:46 AM
Please
login
or
register
to post a reply.
Related Air Conditioner Fuse Content
2009 Cadillac Srx
Air Conditioning Problem 2009 Cadillac Srx 6 Cyl All Wheel Drive Automatic Water Drips On My Foot When I Am Driving. It Is Worse...
Asked by
pajenk
·
1 ANSWER
2009
CADILLAC SRX
VIDEO
Air Conditioning Fuse Replacement
Instructional repair video
Cadillac Srx How Do I Replace The Cabin Air Filter?
Cadillac Srx How Do I Replace The Cabin Air Filter?
Asked by
LarryLakes
·
5 ANSWERS
2 IMAGES
2008
CADILLAC SRX
Whistling From The Hvac System
I Own A 2010 Cadillac Srx Premium, 3.0l Awd. I'm Getting An Intermittent Whistling Sound From The Hvac System When The Heat Or A/c Is...
Asked by
sube5186
·
8 ANSWERS
2010
CADILLAC SRX
2006 Cadillac Srx Heat System
I Have Heat On The Passenger Side Of The Cabin, But Not On The Driver's Side. I Have Changed The Cabin Air Filter, And Verified That The...
Asked by
plemaster623
·
1 ANSWER
2006
CADILLAC SRX
Ask a Car Question. It's Free!
How to Use a Test Light
Heater Hose Replacement Chevrolet Camaro
How to Vacuum Down and Recharge Your A/C