A/C blower not working properly

Tiny
PORTAFISHING
  • MEMBER
  • 2004 FORD F-450
  • 6.8L
  • V10
  • 2WD
  • 46,000 MILES
Air will not blow out vents until you turn blower motor to low.
Friday, August 7th, 2020 AT 2:53 PM

7 Replies

Tiny
ASEMASTER6371
  • MECHANIC
  • 52,796 POSTS
Good afternoon,

I attached the wiring diagram for you of the blower motor and resistor. In most cases, it is the resistor but the reason it fails is high draw from the blower motor. I would replace the blower motor and resistor. They are right next to each other under the dash.

https://www.2carpros.com/articles/blower-fan-motor-works-on-high-speed-only

https://www.2carpros.com/articles/how-to-check-wiring

https://www.2carpros.com/articles/how-to-check-a-car-fuse

Check the fuses I circled as well for power on both sides.

Roy

BLOWER MOTOR RESISTOR

REMOVAL
1. Remove the RH rear quarter trim panel access panel.

imageOpen In New TabZoom/Print

2. Remove the heater blower motor resistor.
1 Disconnect the electrical connector.
2 Remove the screws and remove the blower motor resistor.
Was this
answer
helpful?
Yes
No
Friday, August 7th, 2020 AT 4:24 PM
Tiny
PORTAFISHING
  • MEMBER
  • 37 POSTS
The blower motor blows on all speeds but the mode door vacuum actuator does not pull in completely to put air through the vents unless you turn blower motor to low speed then it will fully actuate the vents.
Was this
answer
helpful?
Yes
No
Friday, August 7th, 2020 AT 6:56 PM
Tiny
ASEMASTER6371
  • MECHANIC
  • 52,796 POSTS
Okay, the way you worded your question, it sounded like the blower was only working on low.

Do you have a vacuum gauge to check the vacuum to the motors?

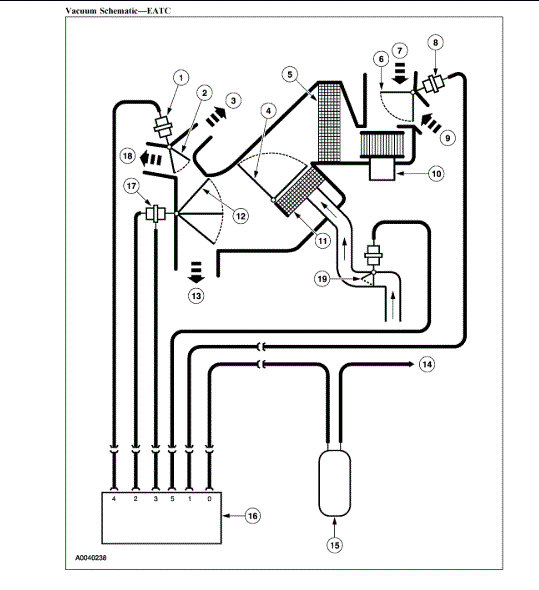
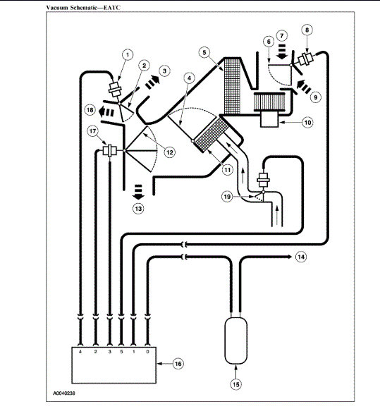
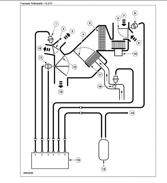
I attached the vacuum diagram for you to view. You will need to test for the vacuum at the proper times.

From your description, it sounds like the control head is bad.

Roy
Was this
answer
helpful?
Yes
No
Saturday, August 8th, 2020 AT 5:40 AM
Tiny
PORTAFISHING
  • MEMBER
  • 37 POSTS
I put a vacuum gauge on it and it's showing 5" of vacuum.
What is it suppose to be? It's identical to the first image you sent me of the vacuum actuator.
Was this
answer
helpful?
Yes
No
Saturday, August 8th, 2020 AT 6:13 PM
Tiny
ASEMASTER6371
  • MECHANIC
  • 52,796 POSTS
The vacuum is low. It should be more than that. It comes from the control head.

When you hook up the hose, does the arm move?

Roy
Was this
answer
helpful?
Yes
No
Sunday, August 9th, 2020 AT 4:18 AM
Tiny
PORTAFISHING
  • MEMBER
  • 37 POSTS
Yes it does but only part way. If blower is on low sometimes it will switch. Where is control head?
Was this
answer
helpful?
Yes
No
Sunday, August 9th, 2020 AT 5:52 AM
Tiny
ASEMASTER6371
  • MECHANIC
  • 52,796 POSTS
It is in the dash. That is what you turn on to make the system work. I attached pictures of it in my previous posts.

Roy
Was this
answer
helpful?
Yes
No
Sunday, August 9th, 2020 AT 5:55 AM

Please login or register to post a reply.