Code P41, shuts off while driving?

Tiny
RAVENSRAMVAN
  • MEMBER
  • 1992 DODGE VAN
  • 5.2L
  • V8
  • 2WD
  • AUTOMATIC
  • 180,000 MILES
Doesn’t matter if I'm on a hill, or not, on the freeway or street, driving or stopped at a light, it’s happened everywhere. I used to be able to throw it in neutral and it would start right back up, but the problem has been getting worse whereas I am sometimes stalled out for hours at a time now.

More details: if I turn the ignition, I know that if the check engine light doesn’t come on with all the other lights that means it won’t start so I don’t even try -to save battery. But when it comes on It always starts. Funny pattern I noticed.

Also: I can hear the fuel pump engage when I'm in back when my boyfriend turns key, then it starts, if I don't hear it, it won't. Also, in line with check engine light- no sound no Check Engine light, no start. Fuel pump noise and Check Engine it starts.

Bradley my boyfriend says code P41 popped up once then went away? OBD1 code P41.

This is literally ruining my life. I really hope this isn't an actual bad pump, I live in my van and can't afford that.
I much appreciate this site thank you.
-Raven.

Thursday, April 27th, 2023 AT 6:55 PM

1 Reply

Tiny
AL514
  • MECHANIC
  • 5,593 POSTS
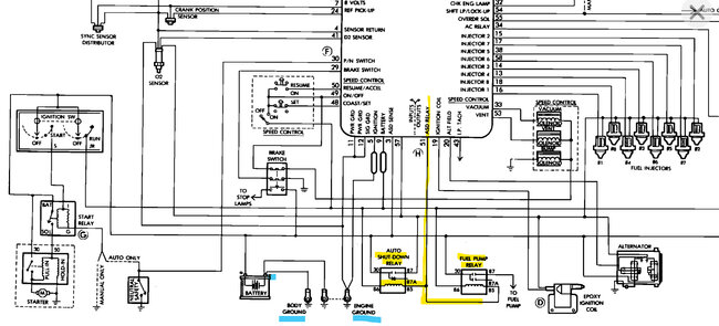
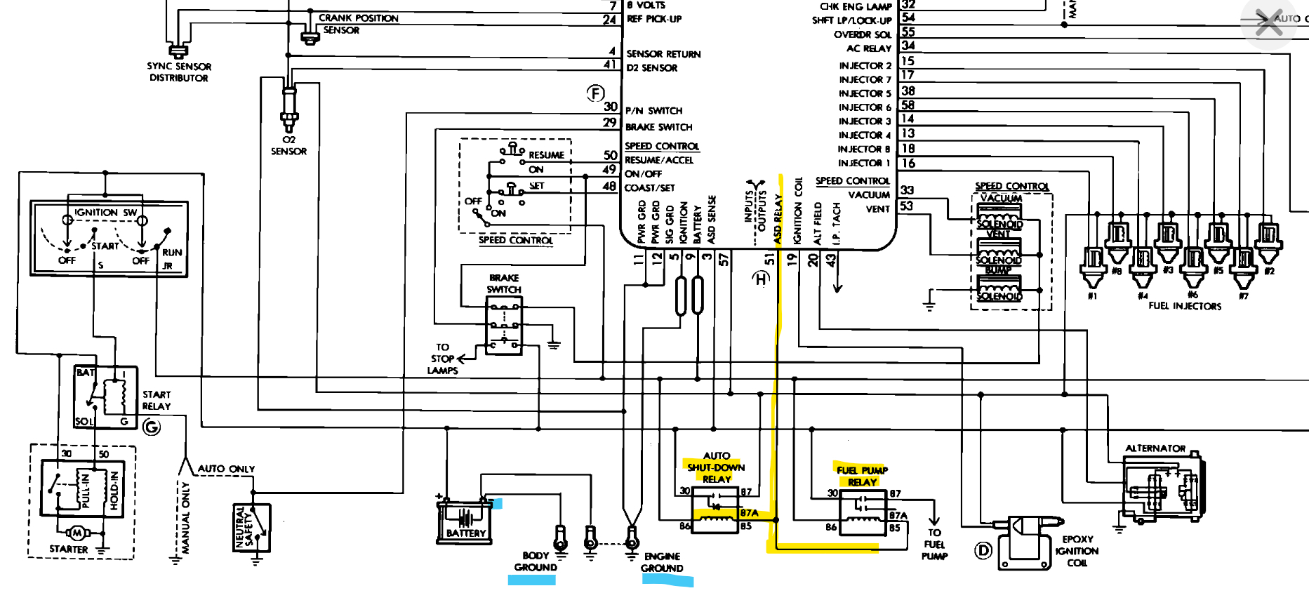
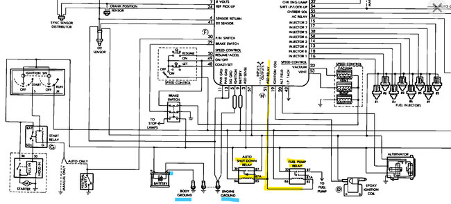
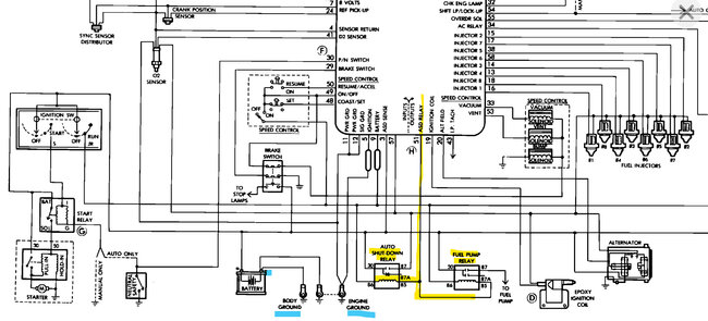
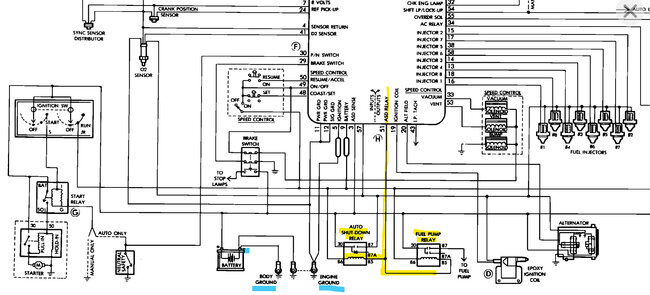
Hello, sorry to hear about your situation, you're correct on the Check Engine light, if it does not come on with just key On, that means the engine computer is not being powered up. With the age of the vehicle, the wiring diagrams we have are pretty old. But it sounds like there might be a corroded Ground wire somewhere. Since the engine computer Grounds both the ASD Relay and Fuel Pump relay on the same wire through the engine computer and then to ground. There are 2 Body Grounds and 2 Engine Block Grounds. They are both black wires but follow the Battery Negative cable and check the Ground connections for any white or green corrosion.
I would inspect the underside of that fuse box for any corroded wiring or corroded pins for the relays. If you see green or white crusty corrosion on the bottom side of the box, that's where the problem is, with the issue progressing like you described, it is most likely corroded connections. As for the code P41, the only thing I could find in service information is if this van is labelled as California Emissions on the tag under the hood, (it will be either California, or Federal emissions standards) For California Emissions the P41 is the Alternator Field Windings. I will post a diagram of all these. If that's the case, it might be the engine computer connector that is corroded, since the ASD Relay, the Fuel pump relay and the Alternator Field Winding wires all run to the same connector on the engine computer.
I will post diagrams for all these shortly. The P41 code might be caused by a bad Ground as well since that is how the engine computer controls this Alternator, I haven't found any locations for these Grounds yet, but they will be Black wires bolted to the Body most likely near the battery and on the engine block.

Also, there may be some Fusible Links near the Battery Positive post, they are a thicker looking short section of wire that acts like a fuse if too much current flows through them. It looks like the engine computer is either losing its Ground or power. I know there's a lot to check, but corroded connections can act like this, with heat built up in a corroded location because of the resistance in the wire. The Engine computer is bolted to the Firewall with a 60-pin connector in the 3rd diagram. 4, 5, 6 is the connector and its pinout locations.

Check to see if any of the relays in the 2nd diagram feel hot when it cuts out. Diagrams 7 and 8 are two Ground locations, one is on the Alternator, and the other is bolted to the cylinder head below a valve cover.
Was this
answer
helpful?
Yes
No
Friday, April 28th, 2023 AT 5:44 PM

Please login or register to post a reply.