Monday, March 21st, 2022 AT 10:51 AM
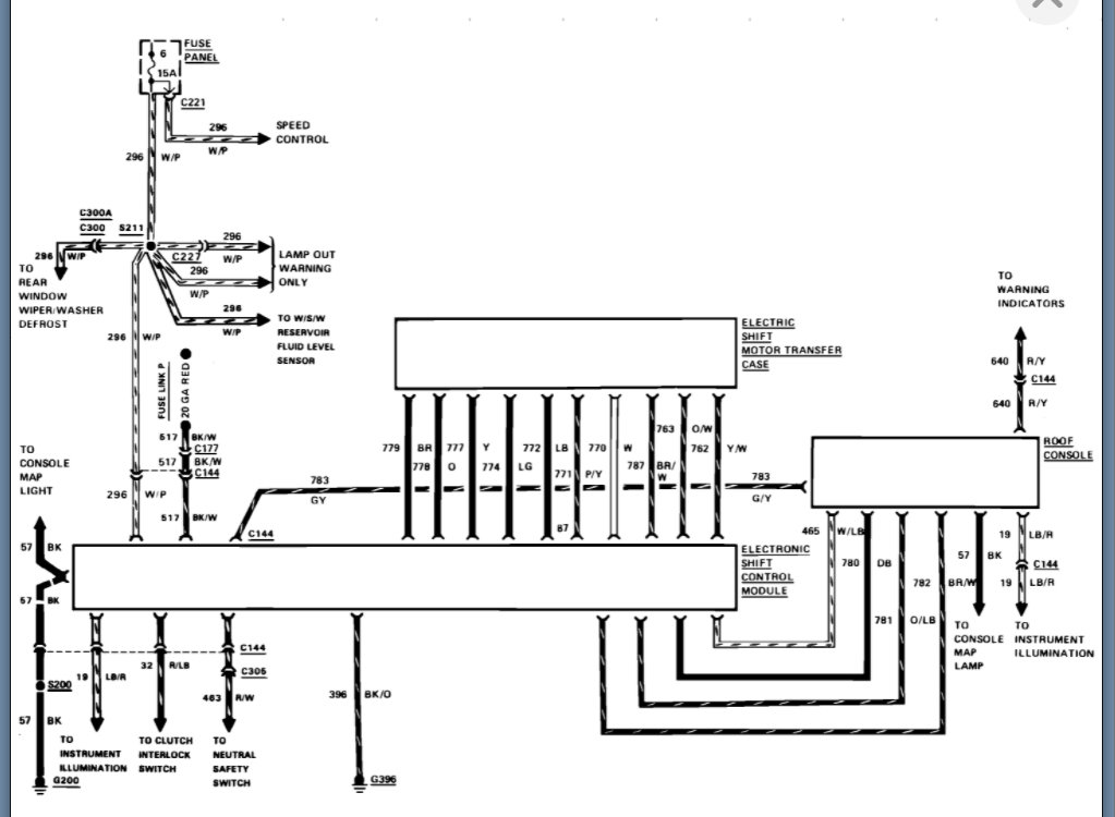
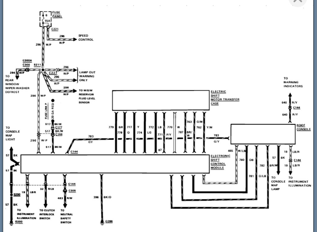
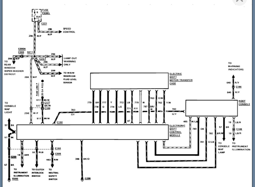
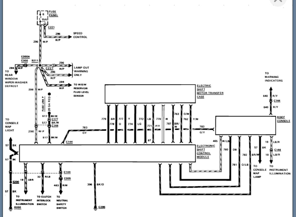
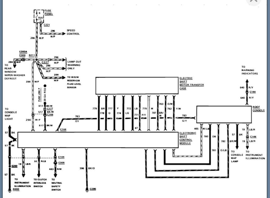
The overhead unit has no lights on and no sound from the drive train when I press the button. I did check all fuses, and all seemed to be fine. I did pull the module out of the dash compartment to do the test. When I tested it the light blinked 4 times and to my knowledge that means the module is good. How can I bench test the motor on the back of the transfer case? Also, how can I test the overhead unit for the w4d? Just because the lights do not light up the lights may just be blown. Thank you for your time.


