Four wheel drive shifter stuck

Tiny
GATIENR
  • MEMBER
  • 1994 CHEVROLET CHEYENNE
  • V8
  • 4WD
  • MANUAL
  • 100,000 MILES
It wont shift into 4 wheel drive.
Monday, December 21st, 2020 AT 7:20 AM

1 Reply

Tiny
ASEMASTER6371
  • MECHANIC
  • 52,796 POSTS
Good morning,

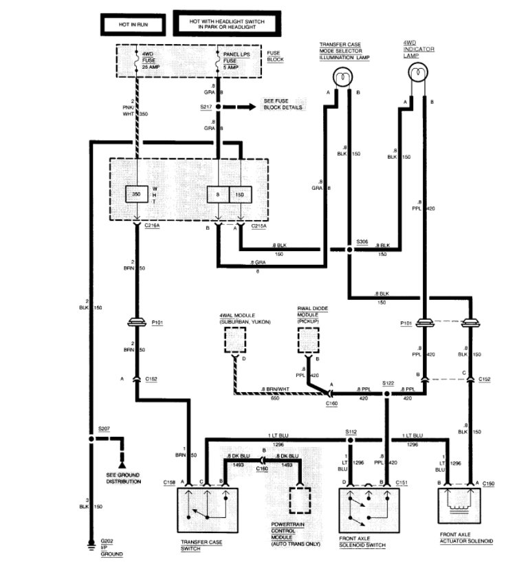
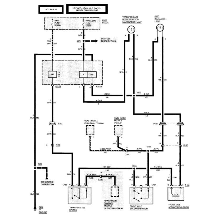
I attached a trouble chart for the transfer case for you.

Do you know what model case you have?

U attached a wiring diagram of the system for you as well to view. Check the fuses for the transfer case.

https://www.2carpros.com/articles/how-to-check-wiring

https://www.2carpros.com/articles/how-to-check-a-car-fuse

Roy

REMOVE OR DISCONNECT
1. Negative battery cable.
Raise the vehicle. Support with safety stands.
2. Skid plate (if equipped).
Drain the oil from the transfer case.
3. Front propeller shaft.
4. Rear propeller shaft.
5. Electrical connections at the transfer case.
6. Transfer case shift linkage at the transfer case.
Support the transfer case with a jack.
7. Transfer case to the transmission bolts and spring washers (if used).
8. Gasket.

INSTALL OR CONNECT
1. New gasket to the transmission. Use gasket sealer to hold it in place.
2. Transfer case to the vehicle.
3. Transfer case to the transmission bolts and spring washers (if used).

TIGHTEN
Bolts to 45 Nm (33 ft. lbs.).

Remove the jack from the transfer case.
4. Transfer case shift linkage at the transfer case.
5. Electrical connections to the transfer case.
6. Rear propeller shaft.
7. Front propeller shaft.
8. Skid plate (if equipped).
Fill the transfer case with the proper lubricant.
Lower the vehicle.
9. Negative battery cable.
Was this
answer
helpful?
Yes
No
Monday, December 21st, 2020 AT 8:52 AM

Please login or register to post a reply.