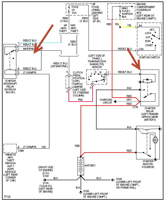
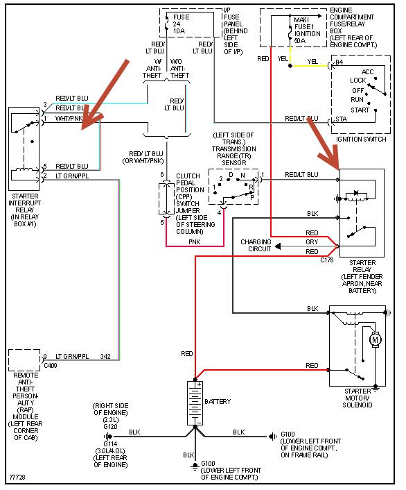
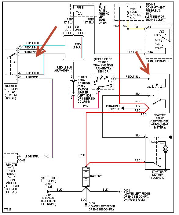
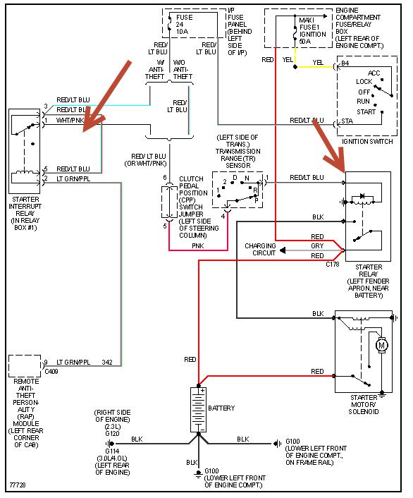
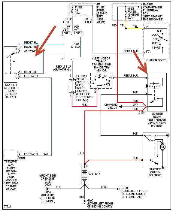
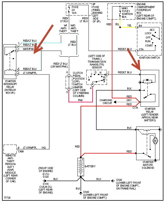
Is "starter relay" and "starter solenoid" the same thing used intermittently even though on some Rangers they are fender mounted vs. Starter mounted?
It is a 4 cylinder with manual 5 speed Trans. Where is the short most likely?
Thank you.
Roland Langlois
Wednesday, July 3rd, 2013 AT 12:01 PM



