My battery light is on why?

Tiny
MIKE BAILEY2
  • MEMBER
  • 2009 JEEP LIBERTY
  • 3.7L
  • 6 CYL
  • 4WD
  • AUTOMATIC
  • 94,000 MILES
When I got there it had no battery power, the alternator was very hot, and she said she smelled something burning before it lost power. I took the battery to Sears at the mall where she was and battery tested bad, so since it was under warranty from a replacement at Advanced Auto two years ago but and it had a three year the replacement warranty I got a free new Battery from Advanced after having to him confirm it was bad. After putting in battery and starting it I noticed the alternator had a whining sound and was still very hot, and dialectic grease was oozing from the crimp connector at the back of the alternator so we drove it down the street to AutoZone and found the alternator was only putting out 10 (ten) volts so we bought a new one.
Saturday, July 23rd, 2016 AT 10:25 AM

36 Replies

Tiny
HMAC300
  • MECHANIC
  • 48,601 POSTS
It sounds like you may need to have the battery monitor reset which is done with a scanner. lets do a CAN scan which is the future of automotive repair you can get a CAN scanner from Amazon for about $50.00 here is a video to show you how.

https://youtu.be/u-4syLc-ifQ

This guide can help us see if the alternator is charging.

https://www.2carpros.com/articles/how-to-check-a-car-alternator

Please run down these guides and report back.

Was this
answer
helpful?
Yes
No
+1
Sunday, July 24th, 2016 AT 8:44 AM
Tiny
MIKE BAILEY2
  • MEMBER
  • 5 POSTS
Thank you for the I put I'll check it out. I have been an ASE MasterTech since 1985 but I do not have a high end scanner to talk to the PCM. It will probably go to the Jeep Dealer tomorrow if I can't get the light off or find a real problem
Was this
answer
helpful?
Yes
No
Sunday, July 24th, 2016 AT 12:06 PM
Tiny
KEN L
  • MASTER CERTIFIED MECHANIC
  • 55,266 POSTS
Please let us know what you find so it will help others.

Best, Ken
Was this
answer
helpful?
Yes
No
+1
Monday, July 25th, 2016 AT 9:51 AM
Tiny
MIKE BAILEY2
  • MEMBER
  • 5 POSTS
Well I tried the key on off thing disconnected the battery several times for hours on end. I checked all the wiring that I could come the alternator in a fuse box to the PCM using a volt ohm meter and had it looked at it one more time and all was good

I took it to the Jeep dealership Monday afternoon nursing happened was they confirmed that the battery life is actually a malfunction indicator lamp for the battery charging system in the system had over 60 codes in it for low-voltage

After I told him all I've been through with things all the tests I've run they offered to clear the codes for free but two codes kept coming back. One was for GPS and navigation but the cheapest even equipped with that comma and the other one was P0622 witches for a short in the field coil wiring. So I authorize an u hour checkout time.

There was a window in the waiting room to the service department garage and I watch them perform all kinds of tests, by the end of the hour there were 3 technicians trying to figure it out. When they were true they had no clue what was wrong,

Afterwards I talked to the shops master technician who said they could possibly need a PCM which he could not guarantee would fix it or the alternator I put in with the diodes in the back might have been putting off a frequency that was confusing the PCM so he recommended me returning the alternator that was on it and getting another one and seeing if that would fix the problem,

so basically it cost me $150 to verify that all my testing was done correctly and that there was no problem with the charging system the wiring or the operation of the PCM,

I asked if the problem could be related to the tpim module and he was pretty adamant if that was not the issue even though Chrysler Jeep has many pending class action lawsuits for that module causing charging system failure,

So I took off the alternator and returned it after having it tested and we tested a new one off the shelf and I installed that one but the battery light came right back on.

So assuming if there was no problem we drove the Jeep over a hundred miles from the Westside of Florida to Daytona where I live and there was never a problem. As of now the Jeep is on its way back to the Washington DC area a 10-hour trip with the battery light on

The next step is to sell the Jeep and buy something not made by Chrysler
Was this
answer
helpful?
Yes
No
Tuesday, July 26th, 2016 AT 3:31 PM
Tiny
KEN L
  • MASTER CERTIFIED MECHANIC
  • 55,266 POSTS
So is the system charging?

Tested with a voltmeter?

https://www.2carpros.com/articles/how-to-check-a-car-alternator

Please let me know

Best, Ken

Was this
answer
helpful?
Yes
No
Tuesday, July 26th, 2016 AT 4:14 PM
Tiny
MIKE BAILEY2
  • MEMBER
  • 5 POSTS
So far so good. It is in Virginia, it made it from Tampa to Daytona, and then it left me and went North I just called my sister she just crossed the Virginia Line with the lights AC stereo and 3 please phones plugged in so YES it is charging it has been on the road for 12 hours today and will be 14 hours blasting AC with NO ISSUES except the light is ON
Was this
answer
helpful?
Yes
No
Tuesday, July 26th, 2016 AT 8:42 PM
Tiny
KEN L
  • MASTER CERTIFIED MECHANIC
  • 55,266 POSTS
Glad to hear things are going well.
Was this
answer
helpful?
Yes
No
-1
Tuesday, July 26th, 2016 AT 9:19 PM
Tiny
SMILEYDRB
  • MEMBER
  • 1 POST
  • 2006 JEEP LIBERTY
  • 3.7L
  • V6
  • 4WD
  • AUTOMATIC
  • 157,000 MILES
Battery light came on a few weeks back.
Two weeks ago, I was looking in upgrades for the big 3, battery alternator and negative wires. I had upgraded the alternator wire on a different car years back. Well I decided to keep the factory Alt wire and just add new one next to it. I messed up! I attached it to the negative post and got a spark and quickly removed the cable, the little round canister next to the under hood fuse box was smoking. Vehicle started up fine. Drove home everything seed fine. Got up the next day, she started fine drove about four miles, wipers started to slow down dash light started coming on so pull in to a parking lot and the vehicle shut off.
Could not start her back up. Seems the battery was low, when Turing the key there was clicking. So couple let days later charged the battery put the battery in she started up no problem. Anyway decided to have AutoZone check the alternator there machine was down. Ordered a new alternator from rockauto, installed she started up fine, but does not stay running and the battery light is on as well. I need help, oh battery was tested as " good" what is next that I should do? Any help is greatly appreciated and thank you all in advance.
Was this
answer
helpful?
Yes
No
Monday, April 19th, 2021 AT 10:17 AM (Merged)
Tiny
CARADIODOC
  • MECHANIC
  • 34,463 POSTS
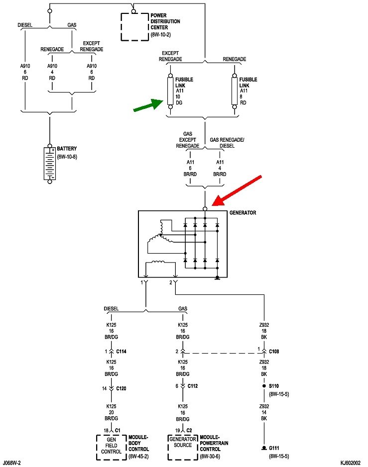
You overlooked the most logical suspect. That is a burned open fuse link wire. Check the voltage on the alternator's output terminal. It must be exactly the same as the battery's voltage at all times. If you find 0 volts with the engine off, or really high voltage, as in over 15.0 volts, with the engine running, that fuse link wire is burned open. Let me know what you find.

Why are you trying to add another wire?
Was this
answer
helpful?
Yes
No
Monday, April 19th, 2021 AT 10:17 AM (Merged)
Tiny
GDENIZ
  • MEMBER
  • 7 POSTS
  • 2004 JEEP LIBERTY
  • 3.7L
  • V6
  • 4WD
  • AUTOMATIC
  • 116,000 MILES
Just joined here in hope someone can guide me to solve my car problem. Here is what happened chronologically:

1. Battery light turned on during driving.
2. 3-4 days later I tested battery voltage with engine off (tested expected 12.5V with and without load). With engine on voltage increased to 14.5V and stayed there when turning on all electrical appliances. I also cleaned battery terminals with wire brush (looked pretty clean anyway no corrosion).
3. Car would not start next day (making fast machine gun like clicking sounds for as long key is turned). Jump starting worked, but car lost power after 1/4 mile drive.
4. Removed battery and alternator and got tested by parts store. Both passed test.
5. Car starts without hiccups after reinstalling parts (probably because parts store charged battery), no battery light on (after 10min idling).
6. Voltage tests as above.
7. Did voltage drop tests with engine on from negative battery terminal to alternator body, engine block and chassis ground, all less than 0.05V.
8. Ohm test from B+ alternator nut to relay box plate showed some resistance.

I assume somehow the battery got drained over time even though the alternator seems to be fine to the point car could not start anymore explaining why jump starting only works for a while.
Any other checks I could do? Do you think it is somewhat safe to drive and see if light still comes on again?
Thanks for your help!
Was this
answer
helpful?
Yes
No
Monday, April 19th, 2021 AT 10:17 AM (Merged)
Tiny
ASEMASTER6371
  • MECHANIC
  • 52,796 POSTS
Good afternoon,

Now that the battery is fully charged, did you retest the charging voltage?

https://www.2carpros.com/articles/how-to-check-a-car-alternator

What is the voltage at the battery with the key off?

https://www.2carpros.com/articles/car-battery-load-test

Roy
Was this
answer
helpful?
Yes
No
Monday, April 19th, 2021 AT 10:17 AM (Merged)
Tiny
GDENIZ
  • MEMBER
  • 7 POSTS
Thanks for your reply! Yes, did check again. Battery voltage with key off was 12.6V and with engine on at 14.35V.
Was this
answer
helpful?
Yes
No
Monday, April 19th, 2021 AT 10:17 AM (Merged)
Tiny
ASEMASTER6371
  • MECHANIC
  • 52,796 POSTS
Is the light still on? If it is, this could be a faulty ECM.

Before we go there, does the light stay on at idle? I am wondering if the drive belt is loose causing the charging voltage to drop while the engine is running especially when the RPM is higher.

There is also a one way clutch on the pulley for the alternator that may be the issues if it is not working.

Roy

GENERATOR
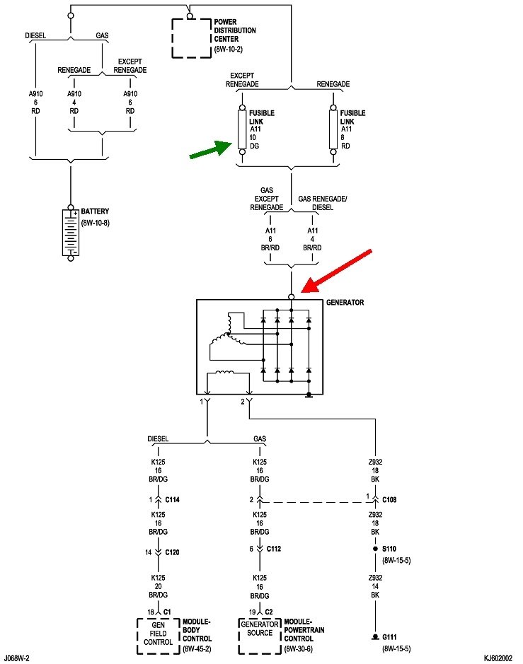
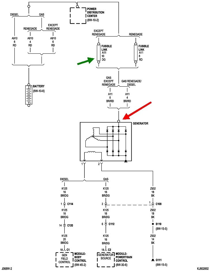
The generator is belt driven by the engine using a serpentine type drive belt It is serviced only as a complete assembly. If the generator fails for any reason, the entire assembly must be replaced.

As the energized rotor begins to rotate within the generator, the spinning magnetic field induces a current into the windings of the stator coil. Once the generator begins producing sufficient current, it also provides the current needed to energize the rotor.

The stator winding connections deliver the induced AC current to 3 positive and 3 negative diodes for rectification. From the diodes, rectified DC current is delivered to the vehicle electrical system through the generator battery terminal.

Although the generators appear the same externally, different generators with different output ratings are used on this vehicle. Be certain that the replacement generator has the same output rating and part number as the original unit. Refer to Specifications and see Generator Ratings for amperage ratings and part numbers.

Noise emitting from the generator may be caused by: worn, loose or defective bearings; a loose or defective drive pulley; incorrect, worn, damaged or misadjusted fan drive belt; loose mounting bolts; a misaligned drive pulley or a defective stator or diode.

Fig.5 Generator Decoupler Pulley (Typical)
imageOpen In New TabZoom/Print

GENERATOR DECOUPLER PULLEY
The generator decoupler is used only with certain engines. The decoupler is used in place of the standard generator drive pulley (Fig. 5).

The generator decoupler is used only with certain engines. The decoupler (Fig. 5). Is a one- way clutch designed to help reduce belt tension fluctuation, vibration, reduce fatigue loads, improve belt life, reduce hubloads on components, and reduce noise. Dry operation is used (no grease or lubricants). The decoupler is not temperature sensitive and also has a low sensitivity to electrical load. The decoupler is a non-serviceable item and is to be replaced as an assembly.
Was this
answer
helpful?
Yes
No
Monday, April 19th, 2021 AT 10:17 AM (Merged)
Tiny
GDENIZ
  • MEMBER
  • 7 POSTS
Thanks! No at least keeping the engine running for 10 minutes in neutral did not turn on the battery light even when increasing rpm's to 1,500.
Was this
answer
helpful?
Yes
No
Monday, April 19th, 2021 AT 10:17 AM (Merged)
Tiny
ASEMASTER6371
  • MECHANIC
  • 52,796 POSTS
So it is off right now? Is that correct?

Roy
Was this
answer
helpful?
Yes
No
Monday, April 19th, 2021 AT 10:17 AM (Merged)
Tiny
GDENIZ
  • MEMBER
  • 7 POSTS
Battery light is "off" when the engine is turned on yes. Previously, before my problems the light came on during the drive (say 10-15 minutes into the drive).
Was this
answer
helpful?
Yes
No
Monday, April 19th, 2021 AT 10:17 AM (Merged)
Tiny
ASEMASTER6371
  • MECHANIC
  • 52,796 POSTS
I would still suspect either the drive belt being too loose from a bad tensioner or the clutch on the pulley for the alternator.

Roy
Was this
answer
helpful?
Yes
No
+1
Monday, April 19th, 2021 AT 10:17 AM (Merged)
Tiny
GDENIZ
  • MEMBER
  • 7 POSTS
Okay, loose belt would every now and then during the drive result in alternator failing to charge? How would you diagnose bad tensioner? I changed belt 4 months ago.
Regarding clutch, is this something the parts store alternator test could have missed, because when I brought them the alternator it passed the test? How would you check the clutch? Thanks!
Was this
answer
helpful?
Yes
No
Monday, April 19th, 2021 AT 10:17 AM (Merged)
Tiny
ASEMASTER6371
  • MECHANIC
  • 52,796 POSTS
When the engine is running, check the tensioner. It should not move at all. If you see it jumping up and down, it is no good and must be replaced.

As far as the clutch, parts store most likely have no idea how to test it.

Roy
Was this
answer
helpful?
Yes
No
+1
Monday, April 19th, 2021 AT 10:17 AM (Merged)
Tiny
GDENIZ
  • MEMBER
  • 7 POSTS
Will test the tensioner later. Just wondering after watching some videos of people replacing pulleys, I noticed powdered debris on my alternator case (somehow in the deflection path of the belt). Would this support your suspicion of it being a pulley clutch problem? Thanks again and I will let you know what my checks yield.
Was this
answer
helpful?
Yes
No
Monday, April 19th, 2021 AT 10:17 AM (Merged)

Please login or register to post a reply.