Alternator not charging?

Tiny
ROX75
  • MEMBER
  • 2 POSTS
  • 1989 DODGE RAM
  • V8
  • 2WD
  • AUTOMATIC
My altenator is not charging my battery the altenator and battery have been replaced but the altenator is not charging the battery, what wire or wires should I check?
Was this
answer
helpful?
Yes
No
+1
Wednesday, June 23rd, 2021 AT 6:49 PM (Merged)
Tiny
RASMATAZ
  • MECHANIC
  • 75,992 POSTS
You check the voltage regulator? See below
Was this
answer
helpful?
Yes
No
Wednesday, June 23rd, 2021 AT 6:49 PM (Merged)
Tiny
ROX75
  • MEMBER
  • 2 POSTS
It was a defective alternator, thank you.
Was this
answer
helpful?
Yes
No
+1
Wednesday, June 23rd, 2021 AT 6:49 PM (Merged)
Tiny
COLLINS2008
  • MEMBER
  • 9 POSTS
  • 1983 DODGE RAM
  • 3.7L
  • 6 CYL
  • RWD
  • AUTOMATIC
  • 101,050 MILES
New battery, alternator, and voltage regulator but truck will not charge. Cleaned all grounds under the hood. Also, replaced negative battery cable.
Was this
answer
helpful?
Yes
No
Wednesday, June 23rd, 2021 AT 6:49 PM (Merged)
Tiny
CARADIODOC
  • MECHANIC
  • 34,482 POSTS
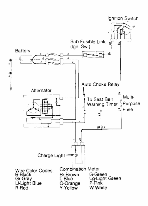
Measure the voltage on the two small terminals on the back of the alternator, with the ignition switch on. Measure the voltage on the large output terminal with the engine off and with it running, and tell me what you find.

What is the symptom that tells you the system is not working?
Was this
answer
helpful?
Yes
No
-1
Wednesday, June 23rd, 2021 AT 6:49 PM (Merged)
Tiny
COLLINS2008
  • MEMBER
  • 9 POSTS
CARADIODOC; What is the symptom that tells you the system is not working?

Gauge goes negative, battery eventually goes dead, no rise in voltage at battery.
Was this
answer
helpful?
Yes
No
+5
Wednesday, June 23rd, 2021 AT 6:49 PM (Merged)
Tiny
CARADIODOC
  • MECHANIC
  • 34,482 POSTS
Dandy. Measure those voltages and get back to me.
Was this
answer
helpful?
Yes
No
+2
Wednesday, June 23rd, 2021 AT 6:49 PM (Merged)
Tiny
COLLINS2008
  • MEMBER
  • 9 POSTS
Small terminals: -11.70, 11.63; Main Wire: -4.05, Running 4.08.
Was this
answer
helpful?
Yes
No
+1
Wednesday, June 23rd, 2021 AT 6:49 PM (Merged)
Tiny
CARADIODOC
  • MECHANIC
  • 34,482 POSTS
There is something wrong with your meter setup. You cannot have some negative voltages and some positive. If they are all negative, that just means the meter leads are reversed, and we can live with that.

There are two potential things I see with your numbers. The first is the output wire must have full battery voltage on it all the time. If the battery is run down, it will measure close to 12.2 volts. That means you must have 12.2 volts at the alternator too.

If you have closer to 11.70 volts at the battery, it may have a shorted cell. Charge it at a slow rate for an hour to see if the voltage comes up to 12.6 volts.

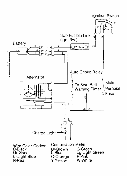
With the engine off, put your negative meter lead right on the negative battery cable clamp, then measure with the positive lead right on the alternator's output terminal. If you do not have full battery voltage there, follow that fat wire to a fusible link. That is spliced into that wire usually pretty close to the back of the battery. It will be a dull and different color than the rest of that wire. There also might be a large bullet connector in the same area that is loose or corroded.

The two small terminals have only 0.07 volts difference, or essentially, no difference. The greater their difference, the greater the magnetic field is being created, and the greater the output current will be generated. In this case you are generating nothing, so it looks like there's two different problems. Once you address the output circuit, the smaller red wire should also have full battery voltage when the ignition switch is on. If it does, the lower the voltage on the light green wire, the more output voltage and current you should be getting.

Having the same voltage on both small wires can also be caused by a break in the light green wire where it goes to the voltage regulator. The break in the circuit can also be caused by a poor ground at the voltage regulator. It has to be bolted solidly to the body to work.
Was this
answer
helpful?
Yes
No
+4
Wednesday, June 23rd, 2021 AT 6:49 PM (Merged)
Tiny
COLLINS2008
  • MEMBER
  • 9 POSTS
The battery is new and works fine. The truck was used some so the battery is a little low. I am sorry I did not put a negative sign on all numbers. We have no fusible links. The v/r is bolted solidly.
Was this
answer
helpful?
Yes
No
Wednesday, June 23rd, 2021 AT 6:49 PM (Merged)
Tiny
COLLINS2008
  • MEMBER
  • 9 POSTS
Okay, I charged the battery and redid readings Red wire: 12.55 Green Wire: 12.46; Alternator: 4.51 Running 4.55.
Was this
answer
helpful?
Yes
No
Wednesday, June 23rd, 2021 AT 6:49 PM (Merged)
Tiny
COLLINS2008
  • MEMBER
  • 9 POSTS
I replaced green wire still not charging.
Was this
answer
helpful?
Yes
No
Wednesday, June 23rd, 2021 AT 6:49 PM (Merged)
Tiny
CARADIODOC
  • MECHANIC
  • 34,482 POSTS
The first thing you need to look at is the voltage on the large, bolted-on output terminal on the back of the alternator. That has to have full battery voltage. Did the truck come with a 100 amp alternator originally? If it did, I have to follow a different part of the wiring diagram.

We can forget about half of the output circuit because besides going back to the battery positive post, it feeds a number of other circuits through their individual fuse link wires. Those aren't dead, so we know the wiring is okay up to that splice. There is a five-pin connector that the output wire runs through. The two smaller wires, red and green, go through it too. Look for that connector and measure the voltage on the black output wire on both sides. Overheated connector terminals are the weak point in the circuit and are good places to find problems.

Once you get full battery voltage at the alternator, if it's still not charging, recheck the voltage on the green wire. If it's nearly the same as on the red wire, unplug the two-wire connector from the voltage regulator, then measure the voltage on both terminals in that plug. The red wire should again have full battery voltage, and in this condition you should have full battery voltage on the green wire too. If you do have those two voltages, turn on the head lights so you have a visual indicator to watch, or put the voltmeter right across the two battery posts, then use a jumper wire to ground the green wire in the regulator's plug. That will "full-field" the system and make the alternator charge wide open. If you see battery voltage rise a bunch, or the head lights get bright, and you hear the engine load down from the alternator working hard, remove the jumper. That proves the entire circuit except for the regulator is working. It is important while full-fielding that you do not raise engine speed above idle. All generators are very inefficient at low speeds, which works to our advantage during this test. If you raise engine speed, it is possible for system voltage to climb past 16 - 18 volts. That will destroy the radio, any lights that are turned on, the ignition module, and on newer vehicles, some of the many computers. You only want to do this long enough to verify the alternator and its wiring are okay. You can ground the green wire at the alternator or at the regulator, but it's better to do it at the regulator for two reasons. First, doing it there includes the green wire in the test, so we'll know it is okay too. Second, on newer Chrysler products, the two small wires on the alternator go through a black plastic block with noise suppression circuitry inside, and come out on the two terminals. There is no way to know which terminal corresponds to which wire, (unless I share my secret later).
Was this
answer
helpful?
Yes
No
+1
Wednesday, June 23rd, 2021 AT 6:49 PM (Merged)

Please login or register to post a reply.