Alternator not charging?

Tiny
KASEKENNY
  • MECHANIC
  • 18,907 POSTS
Not only did you give us good info on the correction but you included all the OEM/aftermarket tool info needed to get it updated. That is a great update.

Thanks for the info and using 2CarPros
Was this
answer
helpful?
Yes
No
Wednesday, June 23rd, 2021 AT 6:48 PM (Merged)
Tiny
RAM5
  • MEMBER
  • 2 POSTS
  • 2005 DODGE RAM
  • 5.7L
  • V8
  • 4WD
  • AUTOMATIC
  • 90,000 MILES
While driving home the check gauges light came on and I noticed the voltmeter went to "zero". Made it home, shut down and restarted. Gauge dropped to zero and light came on. Next day started truck and gauge showed charging with no warning light on. I checked voltage at battery (running) which was 14. 4. Shut down truck and checked across battery posts and got 12.7V. Went on to clean terminals/posts. Restarted and left running till the truck temp had heated to normal and again found alt was charging at 14+ volts. The following day took a trip to town with no problems however after shutting off truck and restarting to return home the check gauges light came back on and the voltmeter went to zero. Got home and check voltage at the battery (running) at 11.8V. I'm not sure if this is an alternator problem or not. Thank you for any help you can give.
Was this
answer
helpful?
Yes
No
Wednesday, June 23rd, 2021 AT 6:48 PM (Merged)
Tiny
HMAC300
  • MECHANIC
  • 48,601 POSTS
Check two items in pic if not those then have it scanned for codes it may be a tpim module problem.
Was this
answer
helpful?
Yes
No
+2
Wednesday, June 23rd, 2021 AT 6:48 PM (Merged)
Tiny
RAM5
  • MEMBER
  • 2 POSTS
Thank you. I did replace the alternator over the weekend after finding the brushes on the old one significantly worn down to the point where one of them looked like it could be making intermittent contact. All fixed.
Was this
answer
helpful?
Yes
No
-1
Wednesday, June 23rd, 2021 AT 6:48 PM (Merged)
Tiny
BSPEEDO77
  • MEMBER
  • 2 POSTS
  • 2004 DODGE RAM
The alternator on my 04 dodge ram does not charge the battery. I have replaced to alternator and the battery. I have also changed the fusible link that is between the alternator and battery.I have checked the cable that goes from the B+ terminal on the alt. To the battery with a circuit tester and it is good. I have also checked the 3 ground wires off the negative post of the battery and can't find anything wrong with them. Please help.
Was this
answer
helpful?
Yes
No
Wednesday, June 23rd, 2021 AT 6:48 PM (Merged)
Tiny
CARADIODOC
  • MECHANIC
  • 34,482 POSTS
Hi bspeedo77. Welcome to the forum.

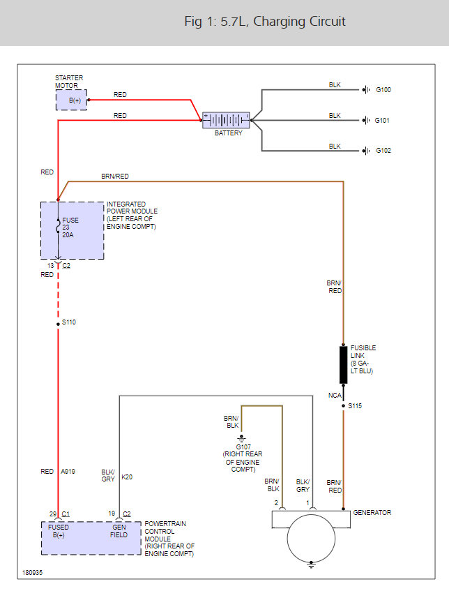
The alternator is regulated by the ECM Here is a wiring diagram and a guide so you can do some tests to see if it is a wiring issue before replacing the ECM unit.

https://www.2carpros.com/articles/how-to-check-wiring

and

https://www.2carpros.com/articles/how-to-check-a-car-alternator

You did step one already, now measure the voltages on the two small wires on the back of the alternator while the engine is running. One must have full battery voltage, the other one should have less than battery voltage, but not 0 volts. Holler back with your findings.

Alternator wiring diagram (below)

caradiodoc
Was this
answer
helpful?
Yes
No
+1
Wednesday, June 23rd, 2021 AT 6:48 PM (Merged)
Tiny
BSPEEDO77
  • MEMBER
  • 2 POSTS
I went to the auto store and bought a brand new regulator and wired it up exactly how your instructions said and it solved the problem. Thanks again 2Carpros!
Was this
answer
helpful?
Yes
No
Wednesday, June 23rd, 2021 AT 6:48 PM (Merged)
Tiny
CARADIODOC
  • MECHANIC
  • 34,482 POSTS
Please use 2CarPros anytime, we are here to help. Please tell a friend.

Cheers

caradiodoc
Was this
answer
helpful?
Yes
No
Wednesday, June 23rd, 2021 AT 6:48 PM (Merged)
Tiny
FRANKIEDONNN
  • MEMBER
  • 60 POSTS
  • 2001 DODGE RAM
  • 5.2L
  • V8
  • 2WD
  • AUTOMATIC
  • 121,932 MILES
The check gauges light comes on, only battery voltage is present with the engine running. I think the EVR is in the computer, but please confirm.
Was this
answer
helpful?
Yes
No
Wednesday, June 23rd, 2021 AT 6:48 PM (Merged)
Tiny
JACOBANDNICKOLAS
  • MECHANIC
  • 110,194 POSTS
Hi,

The voltage regulator is part of the power-train control module (PCM). It is not serviceable.

First, are you sure the alternator is good? Here is a link explaining how to test to see if there is power to the battery from the alt. Try this and let me know the results.

https://www.2carpros.com/articles/how-to-check-a-car-alternator

If there is no power, I would recommend (before replacing the PCM which can be expensive), remove the alternator and have it bench tested at a parts store. Most will do it at no charge. That way we can confirm which is truly the issue.

Here is a link that shows in general how to remove and replace an alternator. This is if you want to check it.

https://www.2carpros.com/articles/how-to-replace-an-alternator

Here are the directions specific to your car. The attached pictures correlate with the directions.

________________________________
2001 Dodge or Ram Truck RAM 1500 Truck 4WD V8-5.2L VIN Y
Generator Replacement
Vehicle Starting and Charging Charging System Alternator Service and Repair Procedures Generator Replacement
GENERATOR REPLACEMENT
REMOVAL

WARNING: DISCONNECT NEGATIVE CABLE FROM BATTERY BEFORE REMOVING BATTERY OUTPUT WIRE (B+ WIRE) FROM GENERATOR. FAILURE TO DO SO CAN RESULT IN INJURY OR DAMAGE TO ELECTRICAL SYSTEM.

1. Disconnect negative battery cable at battery.
2. Remove generator drive belt.

Fig.2 Remove/Install Generator
pic 1

3. In these Engines: Remove generator pivot and mounting bolts/nut (Fig. 2).
4. All Engines: Remove upper generator mounting bolt and lower mounting bolt/nut.

Fig.5 Generator Connectors - Typical Bosch
pic 2

Fig.6 Generator Connectors - Typical Denso
pic 3

5. Remove B+ terminal mounting nut at rear of generator (Fig. 5) or (Fig. 6). Disconnect terminal from generator.
6. Disconnect field wire connector at rear of generator by pushing on connector tab.
7. Remove generator from vehicle.

INSTALLATION
1. Position generator to engine and snap field wire connector into rear of generator.
2. Install B+ terminal eyelet to generator stud. Tighten mounting nut to 12 Nm (108 in. lbs.) torque.
3. Install generator mounting fasteners and tighten as follows:
- Generator mounting bolt-All these powered engines-41 Nm (30 ft. lbs.) torque.
- Generator pivot bolt/nut-All these powered engines-41 Nm (30 ft. lbs.) torque.

CAUTION:
- Never force a belt over a pulley rim using a screwdriver. The synthetic fiber of the belt can be damaged.
- When installing a serpentine accessory drive belt, the belt MUST be routed correctly. The water pump will be rotating in the wrong direction if the belt is installed incorrectly, causing the engine to overheat. Refer to belt routing label in engine compartment.

4. Install generator drive belt.
5. Install negative battery cable(s) to battery(s).

____________________________

There is one other thing. There is an alternator cartridge fuse in the power distribution box. It is a 140 amp fuse. This fuse has a color-coded plastic housing and a clear plastic fuse conductor inspection cover like other cartridge fuses, but has a higher current rating and is connected and secured with screws instead of being pushed onto male spade-type terminals. The generator cartridge fuse cannot be repaired and, if faulty or damaged, it must be replaced. I doubt this is the cause, but anything is possible.

Let me know if any of this helps or if you have other questions.

Take care,
Joe
Was this
answer
helpful?
Yes
No
Wednesday, June 23rd, 2021 AT 6:48 PM (Merged)
Tiny
ASEMASTER6371
  • MECHANIC
  • 52,796 POSTS
Good afternoon,

I attached a wiring diagram for you to view.

Make sure you have power from the battery to the big stud.

https://www.2carpros.com/articles/how-to-check-a-car-alternator

I attached a flow chart for you to follow to determine the failure.

Roy

The other 2 wires go to the ECM. The ECM turns the alternator on and off based on electrical load.

The following procedures may be used to diagnose the charging system if:
the check gauges lamp (if equipped) is illuminated with the engine running
the voltmeter (if equipped) does not register properly
an undercharged or overcharged battery condition occurs.

Remember that an undercharged battery is often caused by:
accessories being left on with the engine not running
a faulty or improperly adjusted switch that allows a lamp to stay on. Refer to Ignition-Off Draw Test in Battery for more information.

INSPECTION
The Powertrain Control Module (PCM) monitors critical input and output circuits of the charging system, making sure they are operational. A Diagnostic Trouble Code (DTC) is assigned to each input and output circuit monitored by the On-Board Diagnostic (OBD) system. Some charging system circuits are checked continuously, and some are checked only under certain conditions.

Refer to Diagnostic Trouble Codes in; Powertrain Control Module; Electronic Control Modules for more DTC information. This will include a complete list of DTC's including DTC's for the charging system.

To perform a complete test of the charging system, refer to the appropriate Powertrain Diagnostic Procedures and the DRB III scan tool. Perform the following inspections before attaching the scan tool.
1. Inspect the battery condition. Refer to Battery for procedures.
2. Inspect condition of battery cable terminals, battery posts, connections at engine block, starter solenoid and relay. They should be clean and tight. Repair as required.
3. Inspect all fuses in both the fuseblock and Power Distribution Center (PDC) for tightness in receptacles. They should be properly installed and tight. Repair or replace as required.
4. Inspect generator mounting bolts for tightness. Replace or tighten bolts if required. Refer to the Generator Removal/Installation for torque specifications.
5. Inspect generator drive belt condition and tension. Tighten or replace belt as required. Refer to Belt Tension Specifications in, Cooling System.
6. Inspect automatic belt tensioner (if equipped).
7. Inspect generator electrical connections at generator field, battery output, and ground terminal (if equipped). Also check generator ground wire connection at engine (if equipped). They should all be clean and tight. Repair as required.
Was this
answer
helpful?
Yes
No
Wednesday, June 23rd, 2021 AT 6:48 PM (Merged)
Tiny
FRANKIEDONNN
  • MEMBER
  • 60 POSTS
Hi asemasters. The 140 amp fuse is good and I took it out and cleaned the area and the battery cables. Only battery voltage exists at the battery with the engine running; I keep the battery charged with a charger and it charges good, so I don't think that there is a battery problem. I don't have a drb3 scanner nor a bi-directional; only an Innova 31603 scanner and a VOM and a test light. If I can bench test the alt. Myself I would, but taking it to a shop right now is not possible. I checked the white/blue and the green/white wires going into the rear of the alt. And no voltage is there nor at the PCM. I don't have the experience that you guys have and I am trying to build my confidence. If there is anything else that I can test with the tools I have let me know. Do you think it is the PCM? Thank you all who have responded, I appreciate it. Frank
Was this
answer
helpful?
Yes
No
Wednesday, June 23rd, 2021 AT 6:48 PM (Merged)
Tiny
ASEMASTER6371
  • MECHANIC
  • 52,796 POSTS
Frank, I would remove the alternator and take it to a parts store and have them test it. They have the equipment to run it on a test bench. It is a free service.

Then you can be sure if it is good or bad.

Roy
Was this
answer
helpful?
Yes
No
Wednesday, June 23rd, 2021 AT 6:48 PM (Merged)
Tiny
MERLYN LEWIS
  • MEMBER
  • 1 POST
  • 1999 DODGE RAM
  • 5.9L
  • V8
  • 4WD
  • AUTOMATIC
  • 212,000 MILES
Alternator is not charging the battery. Also, cannot connect to DLC. Dome lights and cargo light do not light up. Also, replaced alternator, still no difference. Any help would be greatly appreciated.
Was this
answer
helpful?
Yes
No
Wednesday, June 23rd, 2021 AT 6:48 PM (Merged)
Tiny
STEVE W.
  • MECHANIC
  • 15,688 POSTS
Check that the 140 amp fuse for the alternator is good as well. Check fuse 12 (10A) for the lights and DLC failure.
Was this
answer
helpful?
Yes
No
Wednesday, June 23rd, 2021 AT 6:48 PM (Merged)
Tiny
RSWALVE
  • MEMBER
  • 3 POSTS
  • 1999 DODGE RAM
  • V12
  • 2WD
  • AUTOMATIC
  • 102,000 MILES
Hi, I think this question was asked pertaining to a diesel in the past. This is about a Ram 2500 with a gas V-10 I had the Alt. Rebuilt with new brushes and it seems to be working. I have about 14 volts to the distribution box on the DS fender. Voltage to the small terms on the Alt. Show battery voltage on one and about.5 volts on the other. I can't seem to get a charge back to the battery though. I have heard mention of the speed sensor but the tach works. I'm lost?
Was this
answer
helpful?
Yes
No
Wednesday, June 23rd, 2021 AT 6:49 PM (Merged)
Tiny
JDL
  • MECHANIC
  • 16,098 POSTS
Hi, use a digital multimeter across battery posts, everything turned off. The generic spec for a fully charged battery is around 12.6 volts. With engine running, take second reading across battery posts, the second should be higher than the first, if charging system is working.

The bat terminal at the alternator, black wire with gray tracer, should be hot even with everything turned off.

You may have to check to see if there is a trouble code for the charging system. Let us know what you find.
Was this
answer
helpful?
Yes
No
Wednesday, June 23rd, 2021 AT 6:49 PM (Merged)
Tiny
RSWALVE
  • MEMBER
  • 3 POSTS
The bat terminal at the alternator, black wire with gray tracer, should be hot even with everything turned off.

I have 0 volts at the Alt.(Black / greytracer) wire.
Was this
answer
helpful?
Yes
No
Wednesday, June 23rd, 2021 AT 6:49 PM (Merged)
Tiny
JDL
  • MECHANIC
  • 16,098 POSTS
Check the generator fuse, also check voltage to the fuse.


https://www.2carpros.com/forum/automotive_pictures/170934_dodge_generator_fuse_1.jpg

Was this
answer
helpful?
Yes
No
Wednesday, June 23rd, 2021 AT 6:49 PM (Merged)
Tiny
RSWALVE
  • MEMBER
  • 3 POSTS
Yes, I was the 140 amp fuse link.

Thx so much!
Was this
answer
helpful?
Yes
No
Wednesday, June 23rd, 2021 AT 6:49 PM (Merged)

Please login or register to post a reply.