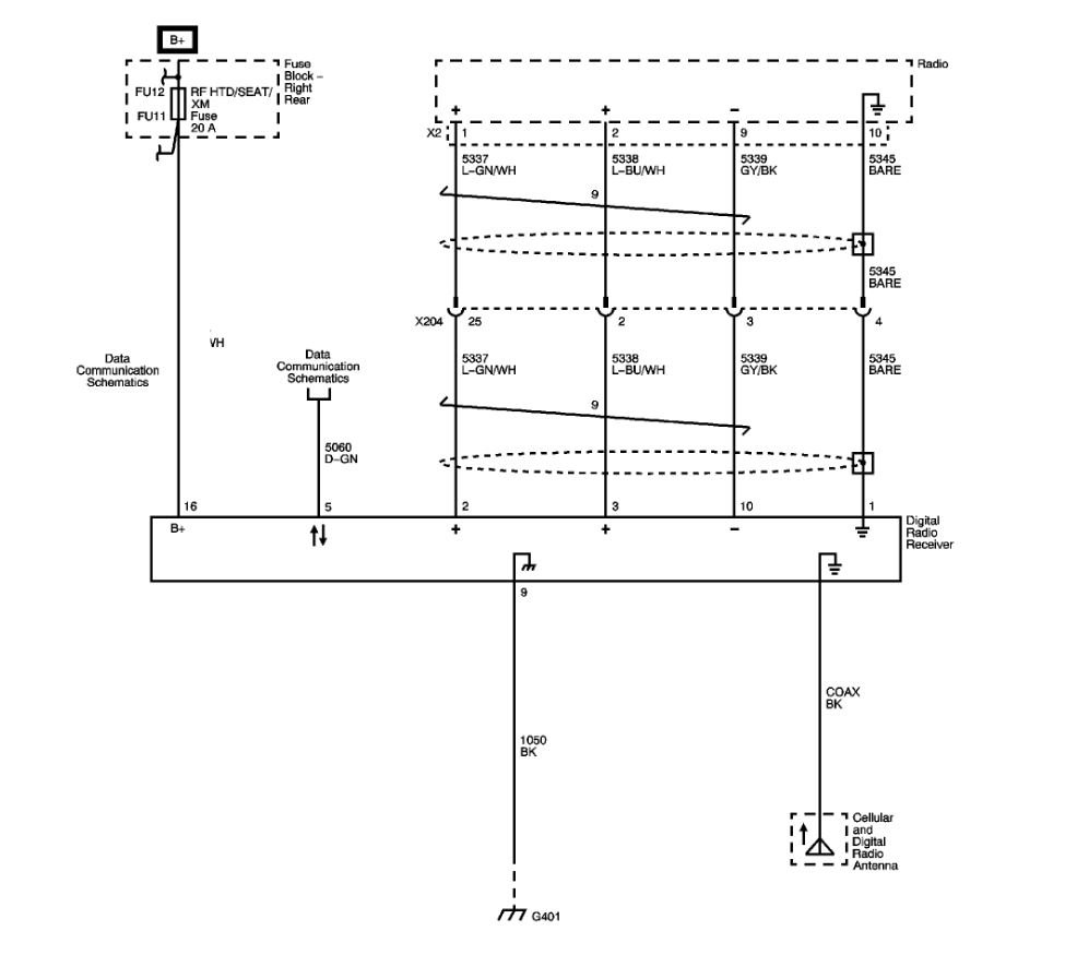
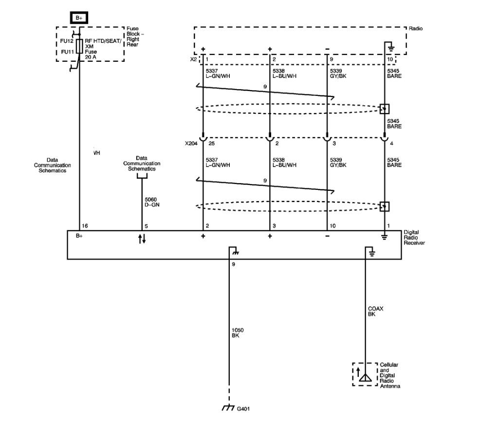
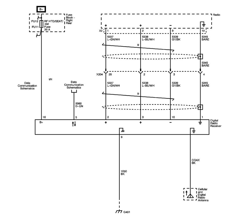
I will never use the XM. Is there a wiring diagram for the XM receiver/Navi radio (25897589)? I would like to tap into the B+ and the Audio Right and Left outputs of the XM unit and add my Bluetooth to the Radio using the XM connections.
Saturday, October 17th, 2020 AT 3:27 PM






