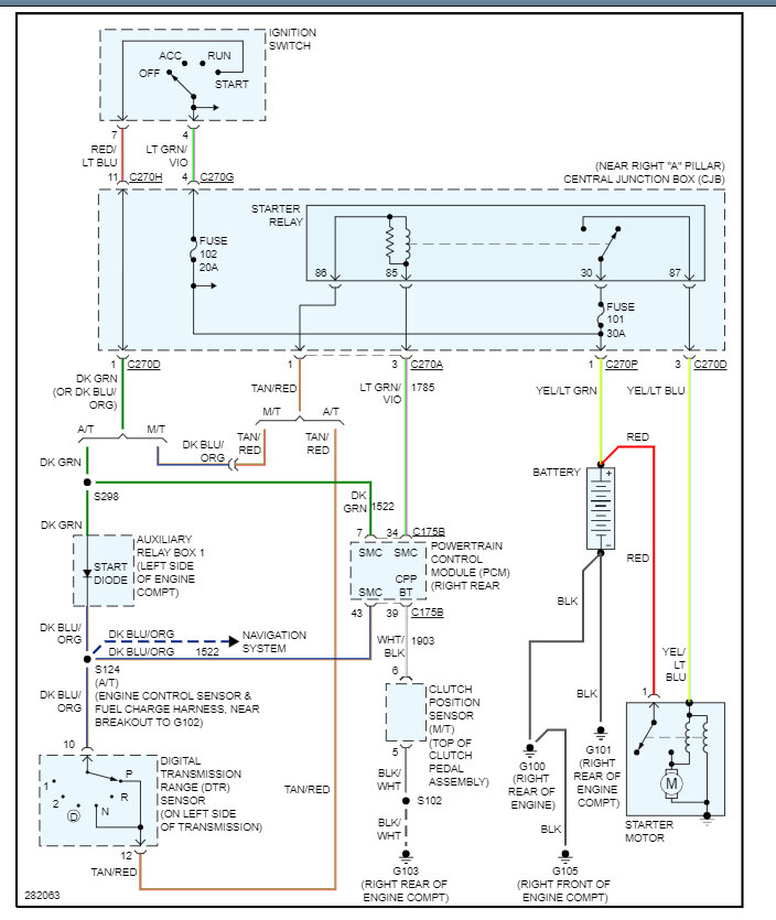
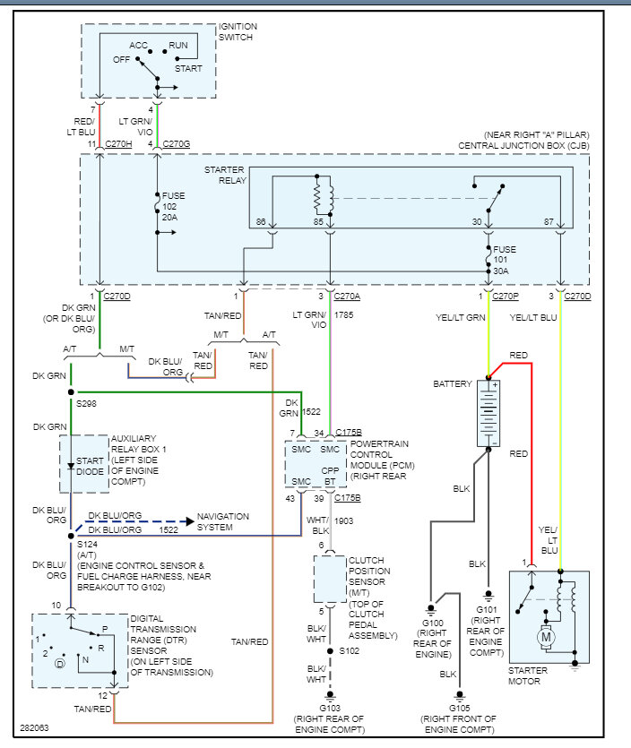
Sunday, July 30th, 2023 AT 5:43 PM
Hello, my truck will not crank and start, I tested and charged the battery, tested the starter, checked the fuses both inside the cab and under the hood. I also checked if the motor was frozen (it was not). Any advice would be greatly appreciated!




