Engine will not turn over

Tiny
TORRENT2006
  • MEMBER
  • 2006 PONTIAC TORRENT
  • 3.4L
  • 6 CYL
  • FWD
  • AUTOMATIC
  • 90,000 MILES
Replaced starter already with new starter, still will not turn over and start.
Thursday, May 15th, 2014 AT 6:34 AM

8 Replies

Tiny
HMAC300
  • MECHANIC
  • 48,601 POSTS
Check battery for condition including load test. This guide will help and check the starter relay? Is the security light on?

https://www.2carpros.com/articles/starter-not-working-repair

and

https://www.2carpros.com/articles/how-to-reset-a-security-system

and

https://www.2carpros.com/articles/car-battery-load-test

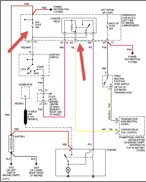
Check out the diagrams (Below). Please let us know what you find. We are interested to see what it is.
Was this
answer
helpful?
Yes
No
Thursday, May 15th, 2014 AT 7:31 AM
Tiny
RIFFRAFF79
  • MEMBER
  • 2 POSTS
  • 2006 PONTIAC TORRENT
  • 3.4L
  • AWD
  • AUTOMATIC
  • 70,000 MILES
I have a car I bought from a buy here pay here place with a starter interrupter on it. I replaced the heater core which required me to unplug this device to remove the dash. No with everything put back together the vehicle won't start. As soon as I reconnected the battery terminal the lights were continuously flashing rapidly and the wipers came on and the vehicle won't start or even turn over.
Was this
answer
helpful?
Yes
No
Friday, February 3rd, 2017 AT 7:47 AM (Merged)
Tiny
HMAC300
  • MECHANIC
  • 48,601 POSTS
Recheck what you disconnected then try resetting your security system if no manual look online for your car on how to reset it
Was this
answer
helpful?
Yes
No
Friday, February 3rd, 2017 AT 7:47 AM (Merged)
Tiny
RIFFRAFF79
  • MEMBER
  • 2 POSTS
Tried all the reset procedures online none worked. Could it be from the car lots starter deal?
Was this
answer
helpful?
Yes
No
Friday, February 3rd, 2017 AT 7:47 AM (Merged)
Tiny
HMAC300
  • MECHANIC
  • 48,601 POSTS
More than likely as long as you hooked it up right. You may have to call them to have them reset it.
Was this
answer
helpful?
Yes
No
Friday, February 3rd, 2017 AT 7:47 AM (Merged)
Tiny
BOOPERIII
  • MEMBER
  • 1 POST
Thank you for this post I had this problem and had to replace the starter relay cost me $34.00 all fixed I love this site.
Was this
answer
helpful?
Yes
No
+1
Tuesday, October 29th, 2019 AT 3:56 PM
Tiny
SGTV
  • MEMBER
  • 1 POST
  • 2006 PONTIAC TORRENT
  • 6 CYL
  • 2WD
  • AUTOMATIC
  • 57,000 MILES
My 2006 Torrent is having intermittent starting issues. It will start fine maybe twenty times, then all of the sudden it won't. What could be something I could check for?
Was this
answer
helpful?
Yes
No
Tuesday, October 29th, 2019 AT 3:57 PM (Merged)
Tiny
RASMATAZ
  • MECHANIC
  • 75,992 POSTS
https://www.2carpros.com/articles/car-cranks-but-wont-start

Next time it refuses to start don't wait for it to make up its mind-do below immediately to determine if its fuel or spark problem

Get a helper disconnect a sparkplug wire or 2 and ground it to the engine atleast 3/16 away from ground-have helper crank engine over-do you have a snapping blue spark? If so-you have a fuel related problem, Do you hear the fuel pump come On when you turn key on? If not check fuel pump fuse and fuel pump relay if okay-check the fuel pressure to rule out the fuel filter/fuel pump/pressure regulator and listen to the injector/s are they pulsing or hook up a noid light. No snapping blue spark continue to troubleshoot the ignition system-power input to the coil/coil packs,coil's resistances,cap and rotor,distributor pick-up coil, ignition control module, cam and crank sensors and computer Note: If it doesn't apply disregard it and keep testing
Was this
answer
helpful?
Yes
No
-2
Tuesday, October 29th, 2019 AT 3:57 PM (Merged)

Please login or register to post a reply.