My Crown vic won't start unless the throttle plug unhooked

Tiny
HBFD819
  • MEMBER
  • 2006 FORD CROWN VICTORIA
  • 186,000 MILES
Police Interceptor model, it died going down the road. When it stopped, I could hear a fast clicking sound. It was the actuator motor clicking, you can put your finger on the butterfly and feel it.

Now, when you try to start the car with the throttle hooked up, the fuel pump never primes up, and when you try to start it, the odometer goes to dashes (- - - - - - ) then will go back after a few seconds.

If you unhook the electronic throttle connector from the front of the throttle, the car will start fine.

I've replaced the throttle body, gas pedal, and swapped the PCM just to check. I've been through most of the wiring in the harness, no problems.

Is there some place that the reference voltage from one system will rob another, like the fuel pump? Thanks
Monday, January 2nd, 2012 AT 5:01 PM

11 Replies

Tiny
HMAC300
  • MECHANIC
  • 48,601 POSTS
I'd check the body to battery ground, eng to batt and eng to body grounds. Make sure they are cleanthe pcm and af ew others ground at the left rear of engine and a rleay on rt front of fender. You could also have afuel module problem as well. Also check the condition of the battery. When things go screwy that 's the first thing to check a bad battery will cause different problems.
Was this
answer
helpful?
Yes
No
+1
Monday, January 2nd, 2012 AT 5:44 PM
Tiny
HBFD819
  • MEMBER
  • 5 POSTS
I took it to a ford dealership and an independent mechanic, both of which couldn't figure it out.I just put a new optima on the car about a week before this all occurred. I had good voltage and as far as I can see all the grounds are good. I just cant figure out what significance plugginh throttle connector in kills the fuel pump?
Was this
answer
helpful?
Yes
No
+1
Monday, January 2nd, 2012 AT 6:00 PM
Tiny
HMAC300
  • MECHANIC
  • 48,601 POSTS
Checking in the factory manual it says voltageshould be 4.5-5.5 between harness and sensor. These are the ones to check it seems that deal with fuel delivery. By disconnecting th throttle you are putting the pcm in failure/limp mode so it will start. I'll have to see if I can find something elseon this.

Crown Victoria Police Interceptor vehicles equipped with fire suppression syste
instructions may result in personal injury.
This pinpoint test is intended to diagnose the following:
? Accelerator pedal position (APP) sensor (9F836)
? Air conditioning pressure (ACP) transducer sensor (19D594)
? Differential pressure feedback EGR ( DPFE) sensor (9J460)
? EGR system module ( ESM) (9Y456)
? Fuel rail pressure ( FRP) sensor (6B288)
? Fuel rail pressure temperature ( FRPT) sensor (9G756)
? Manifold absolute pressure ( MAP) sensor (9F479)
? Power steering pressure ( PSP) sensor (3N824)
? Powertrain control module ( PCM) (12A650)
? Throttle position ( TP) sensor (9B989)
Was this
answer
helpful?
Yes
No
Monday, January 2nd, 2012 AT 6:16 PM
Tiny
HBFD819
  • MEMBER
  • 5 POSTS
The only codes that you'll get out of the car is Throttle stuck open, thottle stuck closed and elect. Throttle control processor something, car is at shop. It says forced idle on errors.

The only other things I've noticed on this car that was unusual were that my windshield wipers started running by themselves, which I thought was probably the wiper motor was wet, and I noticed the fuel guage wasn't "updating" as fast as normal. Like when you fill up with gas it usually rises as the car is filling up. Before all this happened about a week before the gauge didn't seem to change at all.

Now also my instrument panel and odometer have been intermittently flashing on and off, been doing that since I got the car, I hear that those instrument panels with odometer do that sometimes.

Thanks for helping me I have been to a dealership and to independent mechanic and both gave up, said it would cost more than my car's worth.
Was this
answer
helpful?
Yes
No
+1
Monday, January 2nd, 2012 AT 6:41 PM
Tiny
HMAC300
  • MECHANIC
  • 48,601 POSTS
The trouble with old police cars is that people wire them for sirens, an special equiptment. That could be part of your problem. They didnt ' hook things back up right, checking under the dash for loose connections and loose grounds is agood idea to do. When you get the car back. If it's a digital dash the go bad and have to be reuillt.
Was this
answer
helpful?
Yes
No
+2
Monday, January 2nd, 2012 AT 6:46 PM
Tiny
HMAC300
  • MECHANIC
  • 48,601 POSTS
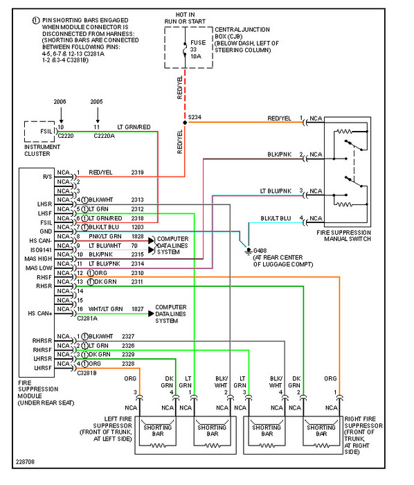
I have to beleive that your problem is going to lie in this area, it's a fire suppression system and you may have a switch that has gone bad as it would cut the fuel off or it's activating your inertia switch cutting fuel.
Was this
answer
helpful?
Yes
No
+2
Monday, January 2nd, 2012 AT 6:53 PM
Tiny
HMAC300
  • MECHANIC
  • 48,601 POSTS
I screwed up last im sorry here the diagram.
Was this
answer
helpful?
Yes
No
+1
Monday, January 2nd, 2012 AT 6:54 PM
Tiny
HBFD819
  • MEMBER
  • 5 POSTS
Ok would this apply even if my car isnt equipped with the fire suppression? Is there a relay or switch in a certain spot id check?
Was this
answer
helpful?
Yes
No
+1
Monday, January 2nd, 2012 AT 6:59 PM
Tiny
HMAC300
  • MECHANIC
  • 48,601 POSTS
Heres something I found with that system. Look at red arrows. Other than this I have no other suggestions or answers. Good luck
Was this
answer
helpful?
Yes
No
+2
Monday, January 2nd, 2012 AT 8:27 PM
Tiny
HBFD819
  • MEMBER
  • 5 POSTS
Ok I fixed the problem. Had a fuse that popped the PCM or vice versa. F20 under hood fuse.
I swapped the PCM but now I'm getting P0353, p0453, p0446 which one is a coil pack I assume, but the other two are EVAP codes. The wrench is on and the car runs about 60 mph.
Was this
answer
helpful?
Yes
No
+2
Tuesday, January 3rd, 2012 AT 5:22 AM
Tiny
RIVERMIKERAT
  • MECHANIC
  • 6,110 POSTS
ENGINE CONTROLS - POWERTRAIN DTC CHARTS & DESCRIPTIONS -- GASOL.
Page 1 of 1
DTC P0353: IGNITION COIL C PRIMARY/SECONDARY CIRCUIT

Tips Click a link to view tip
Tip: P0353 drives very bad.
Tech1
P0353 - IGNITION COIL C PRIMARY/SECONDARY CIRCUIT
See the description for DTC P0350.
See the possible causes for DTC P0350. See the diagnostic aids for DTC P0350.
Key On Engine Off
Description: Possible Causes:
Diagnostic Aids:
Key On Engine Running
GO to Pinpoint Test JF.
GO to Pinpoint Test JE.
Application
Continuous Memory
Coil-on-plug (COP) ignition testing
GO to Pinpoint Test JF.
GO to Pinpoint Test JE.
-
Coil pack ignition testing
-

1/26/2012

ENGINE CONTROLS - POWERTRAIN DTC CHARTS & DESCRIPTIONS -- GASOL.
Page 1 of 1
DTC P0446: EVAPORATIVE EMISSION SYSTEM VENT CONTROL CIRCUIT

P0446 - EVAPORATIVE EMISSION SYSTEM VENT CONTROL CIRCUIT
Monitors the canister vent (CV) solenoid circuit for an electrical failure. The test fails when the signal moves outside the minimum or maximum allowable
calibrated parameters for a specified canister vent duty cycle by powertrain control module (PCM) command.
Description:
? VPWR circuit open
? KAPWR circuit open (vehicles equipped with engine off natural vacuum (EONV) EVAP leak check monitor)
? CV solenoid circuit shorted to PWR GND or CHASSIS GND ? Damaged CV solenoid
? CV solenoid circuit open
? CV solenoid circuit shorted to VPWR
? CV solenoid circuit shorted to KAPWR (vehicles equipped with engine off natural vacuum (EONV) EVAP leak check monitor)
? Damaged PCM
To verify normal functioning, monitor the EVAP canister vent solenoid signal PID EVAPCV and the signal voltage (PCM control side). With the valve open,
EVAPCV indicates 0% duty cycle and a voltage approximately equal to battery voltage. When the valve is commanded fully closed, EVAPCV indicates 100%
duty cycle, and a minimum voltage drop of 4 volts is normal. Output test mode may be used to switch output on/off to verify function.
Key On Engine Off
Possible Causes:
Diagnostic Aids:
Application All
Key On Engine Running GO to Pinpoint Test HX.
Continuous Memory

1/26/2012

ENGINE CONTROLS - POWERTRAIN DTC CHARTS & DESCRIPTIONS -- GASOL.
Page 1 of 1
DTC P0453: EVAPORATIVE EMISSION SYSTEM PRESSURE SENSOR/SWITCH HIGH
P0453 - EVAPORATIVE EMISSION SYSTEM PRESSURE SENSOR/SWITCH HIGH
The powertrain control module (PCM) monitors the evaporative emission (EVAP) control system fuel tank pressure (FTP) sensor input signal to the PCM. The test
fails when the signal average jumps above a minimum allowable calibrated parameter.
Description:
? FTP circuit open
? VREF shorted to VPWR
FTP circuit shorted to VREF or VPWR
? SIG RTN circuit open ? Damaged FTP sensor
An FTP V PID reading greater than 4.50 volts in key ON, engine OFF or key ON, engine running indicates a concern is present.
Key On Engine Off
Possible Causes:
?
Diagnostic Aids:
Application All
Key On Engine Running GO to Pinpoint Test HX.
Continuous Memory

1/26/2012
Was this
answer
helpful?
Yes
No
+1
Friday, January 27th, 2012 AT 5:31 AM

Please login or register to post a reply.