Windshield wipers wont shut off.

2005 TOYOTA COROLLA
160,000 MILES • 1.8L • 4 CYL • FWD • MANUAL
Avatar
TVON
  • MEMBER
  • 1 POST
Windshield wipers wont turn off, they can be changed from slow to fast but no intermittent and no off.
Dec 20, 2014 at 12:12 PM
Repair Safety Notice: This information is for general instructional purposes only. Vehicle repair can be dangerous. Verify all information, follow manufacturer service procedures, use proper tools and safety equipment, and consult a qualified repair shop when needed.
Advertisement
Avatar
KASEKENNY
  • CAR REPAIR CONTRIBUTOR
  • 18,907 POSTS
More than likely you have a short to power causing them to remain on but the fact that you can change the speed, I suspect the switch is the issue.

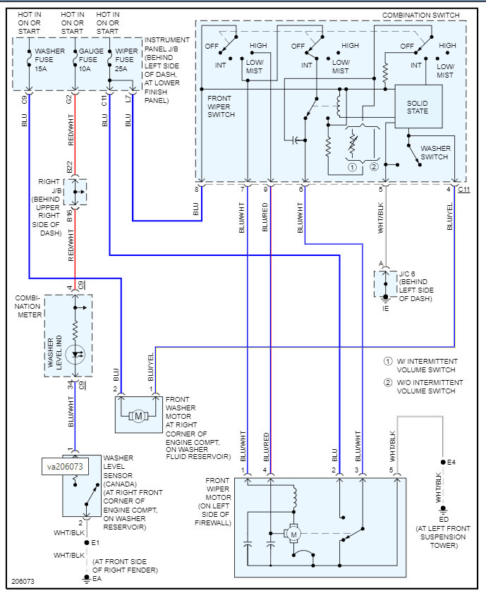
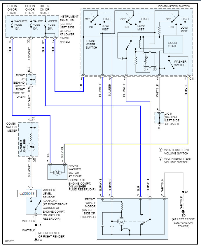
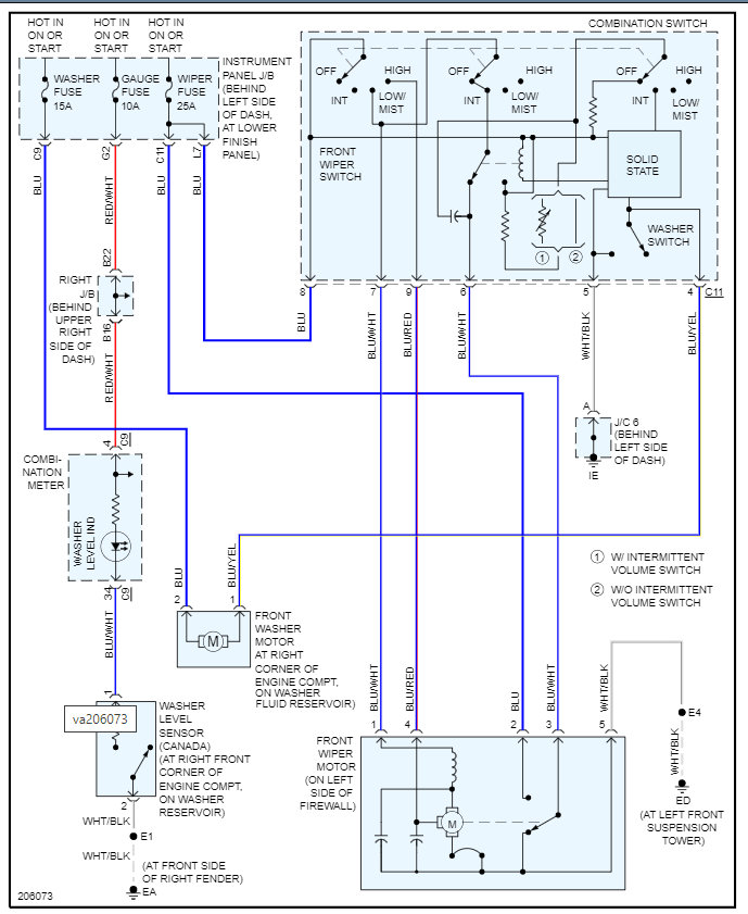
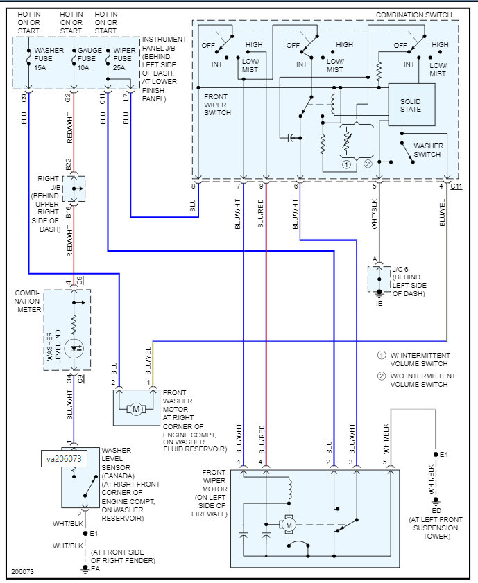
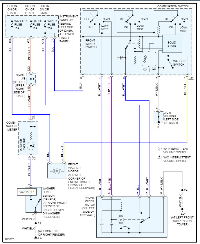
So, we need to use the wiring diagram below in order to find out if the wiper motor is getting power from the switch even in the off position.

If it is then the switch is the issue. Another way to test this is to unplug the switch. If there is a short somewhere in the wiring, then the switch can be unplugged, and it will stay on.

https://www.2carpros.com/articles/how-to-check-wiring

https://www.2carpros.com/articles/how-to-use-a-voltmeter

Let's run through this info and let me know what you find, and we can go from there.

Thanks
Jan 27, 2022 at 3:00 PM
Advertisement