Engine starter is not working?

Tiny
DDMAYER**
  • MEMBER
  • 2004 KIA RIO
  • 100 MILES
My moms 2004 kia rio died while she was driving home from work the ignition still had power but it wouldnt turn over to start back up wat could it bethe thing is a piece
Tuesday, October 11th, 2011 AT 8:42 PM

35 Replies

Tiny
HMAC300
  • MECHANIC
  • 48,601 POSTS
Check ign 1 fuse in the underhood electrical center as well as ign 2 then check the fuse for start under the dash fuse box. there also may be a starter relay in the same under hood center. switch a similar relay to see if that makes a difference. If okay it sounds like the battery is weak or the starter has gone out but to be sure lets check out these guides, they can help us fix it

https://www.2carpros.com/articles/starter-not-working-repair

and

https://www.2carpros.com/articles/car-battery-load-test

Please run down these guides and report back.
Was this
answer
helpful?
Yes
No
+1
Tuesday, October 11th, 2011 AT 10:46 PM
Tiny
NAY79
  • MEMBER
  • 1 POST
  • 2004 KIA RIO
  • 80,000 MILES
Was driveing and car died tried to restart and it will not restart, changed the battery, samething all I get is one click noise when you try to start it. I had the starter tested at autozone they said it was good, what could be the issue?
Was this
answer
helpful?
Yes
No
+2
Monday, February 1st, 2021 AT 12:09 PM (Merged)
Tiny
JACOBANDNICKOLAS
  • MECHANIC
  • 110,192 POSTS
It sounds like you have a bad connection. Check the battery terminals and make sure they are clean and tight. Also, check connections at the starter and make sure the ground from the battery to the engine block is clean and tight.
Was this
answer
helpful?
Yes
No
-1
Monday, February 1st, 2021 AT 12:09 PM (Merged)
Tiny
CORAHSMOMMY
  • MEMBER
  • 3 POSTS
  • 2004 KIA RIO
  • 80,000 MILES
The battery, alternator and starter have tested fine and in good working order. All cables and connections are tight. When the key is turned to start the car all the lights on the dash come on but the car does not start and does not make any sort of odd sound. Nothing I do makes it start I just have to keep turing the key and eventually it will start. I have tried jiggeling the key to start and that doesnt help I have also tried putting it in neutral to start and that doesnt work either.
Was this
answer
helpful?
Yes
No
Monday, February 1st, 2021 AT 12:09 PM (Merged)
Tiny
CORAHSMOMMY
  • MEMBER
  • 3 POSTS
I had a friend who works on cars look at it and said it is not a fuel problem. He thinks it is the neutral safety switch or the starter solenoid. Opinions?
Was this
answer
helpful?
Yes
No
Monday, February 1st, 2021 AT 12:09 PM (Merged)
Tiny
CORAHSMOMMY
  • MEMBER
  • 3 POSTS
Oh also, it seems to have this problem mostly after work. I drive 30 minutes to work monday -friday and I work 8.5 hours and when I go to leave I struggle to get it to start.
Was this
answer
helpful?
Yes
No
Monday, February 1st, 2021 AT 12:09 PM (Merged)
Tiny
JACOBANDNICKOLAS
  • MECHANIC
  • 110,192 POSTS
Raz is correct. It could be any of the things he mentioned. As far as the trans range switch, it tells the computer the gear selection. What to do is this, when it doesn't start, have a helper turn the key to the start position while you check for power to the starter. If there is power, the starter motor is most likely bad. If there is no power, then work back to the starter relay to see if there is power there.
Was this
answer
helpful?
Yes
No
+1
Monday, February 1st, 2021 AT 12:09 PM (Merged)
Tiny
MR.MOSHPIT
  • MEMBER
  • 1 POST
  • 2003 KIA RIO
My kia just died while going around a corner and will start again, when you try to turn it over it just clicks once and then nothing, if anyone can help please
Was this
answer
helpful?
Yes
No
Monday, February 1st, 2021 AT 12:09 PM (Merged)
Tiny
ROB2008
  • MECHANIC
  • 258 POSTS
I would start at the battery terminals. Look to see if they're corroded and if not clean them anyway and make sure the cables are tight. Other than that you might just have a dead battery.

-Rob
Was this
answer
helpful?
Yes
No
+1
Monday, February 1st, 2021 AT 12:09 PM (Merged)
Tiny
FALLENANGEL9367
  • MEMBER
  • 2 POSTS
  • 2002 KIA RIO
  • 150,000 MILES
I have a 2002 kia rio 1. 5 and it died the other day and when u turn the key it makes a single click sound and thats it
so I took starter out and its good. Then noticed engine would turn over when I tried to turn it at crank. Timimg belt looks good from removing top cover
Was this
answer
helpful?
Yes
No
Monday, February 1st, 2021 AT 12:25 PM (Merged)
Tiny
HMAC300
  • MECHANIC
  • 48,601 POSTS
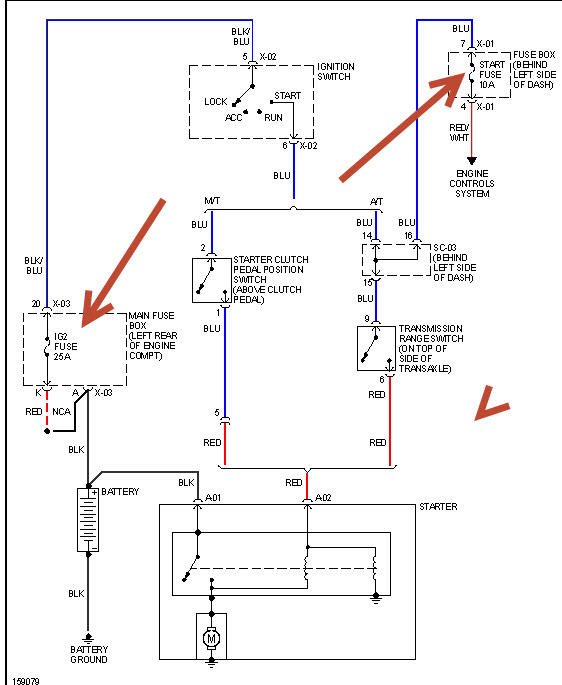
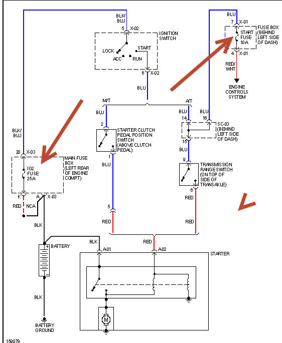
I'm taking it that this willnot turn over and am sending a diagram. Check the two things I've pointed out and battery terminal ends connected tight and no corrosion. If it turns over and wont' start then scan for codes and check fuel pressure first.
Was this
answer
helpful?
Yes
No
+2
Monday, February 1st, 2021 AT 12:25 PM (Merged)
Tiny
FALLENANGEL9367
  • MEMBER
  • 2 POSTS
It does not turn over and ive cleaned and replaced all terminals wires etc.
Was this
answer
helpful?
Yes
No
Monday, February 1st, 2021 AT 12:25 PM (Merged)
Tiny
HMAC300
  • MECHANIC
  • 48,601 POSTS
Then check to see what kind of power you are getting to starter on positive cable it could be bad as well. It should have same voltage there as battery if it's not getting power to starter from neutral or clutch switch then work backwards, it could be an ignition switch as well.
Was this
answer
helpful?
Yes
No
+1
Monday, February 1st, 2021 AT 12:25 PM (Merged)
Tiny
ROZZELLE40
  • MEMBER
  • 1 POST
  • 2002 KIA RIO
I cant start the car in park, I have to put it in neutral, which is a little hard to shift. And when it first starts, the engine goes up and down and up and down for about 5 minutes, then stays on the 1. Then, when I first start to drive, it will drive then it will do a temporary cut-off and the brakes will get real real stiff, then catch itself after about 8 seconds and the breaks wont be stiff anymore. After it catches itself the RPM"s go to about 6, then shifts. Then, when im at a stop sign it makes noises, like a loud tap noise. So when I came back from the summer(it sat for two months), it would not start at all! Then I gave it several jumps, and it didnt work. And I when I tried to start it, the car shifted to nuetral is ease, but it still wouldn't start! Every time I turn the key, my air comes on and my radio and lights and it beeps. Everytime I turned the key, the car wouldnt even try to start or turn over, it didn't do anything at all. We checked the battery fluid and it was good. I dont know if its the catalyt converter or transmission or what. I dont have a clue of what it could be. May I please have help of what it could be.
Was this
answer
helpful?
Yes
No
Monday, February 1st, 2021 AT 12:25 PM (Merged)
Tiny
JACOBANDNICKOLAS
  • MECHANIC
  • 110,192 POSTS
First, we need to see if anything is getting power. Have you checked to make sure the battery terminals are clean and tight? Are you getting a good ground at the engine block? Is the battery producing a minimum of 12 volts?

Let me know and then we'll move on.

Joe
Was this
answer
helpful?
Yes
No
Monday, February 1st, 2021 AT 12:25 PM (Merged)
Tiny
MONA SANCHEZ
  • MEMBER
  • 2 POSTS
  • 2002 KIA RIO
  • 1.5L
  • 4 CYL
  • 2WD
  • AUTOMATIC
  • 167,364 MILES
When I came to start the car, every thing comes on, but it will not start. The battery is new. I get power but does not click over. Every time I go to start the car it blows out the ignition fuse #21. This is the first time this has happened.
Was this
answer
helpful?
Yes
No
-1
Monday, February 1st, 2021 AT 12:25 PM (Merged)
Tiny
KEN L
  • MASTER CERTIFIED MECHANIC
  • 55,322 POSTS
Hello,

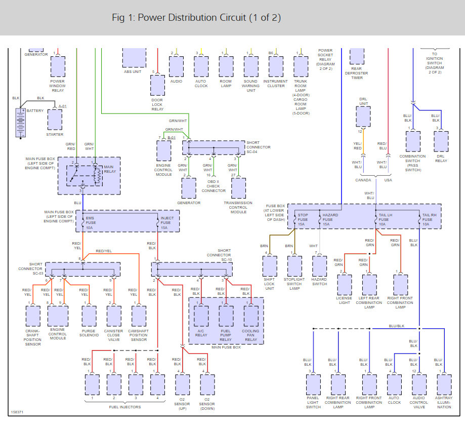
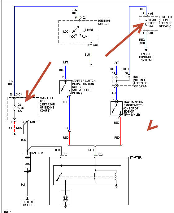
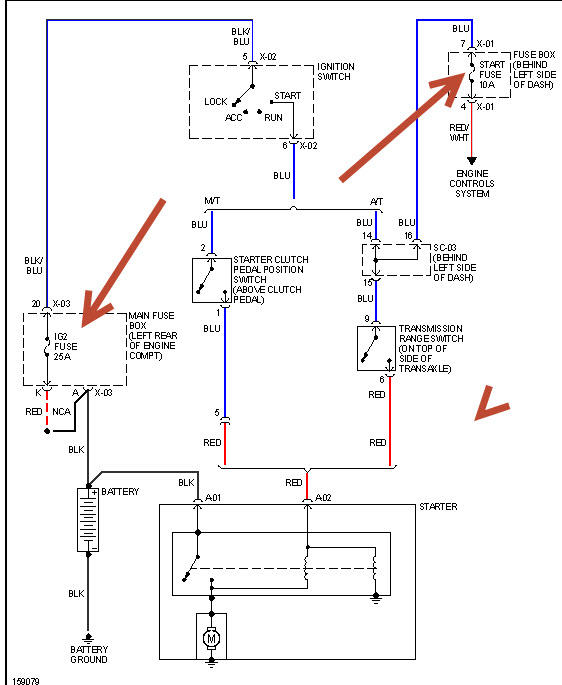
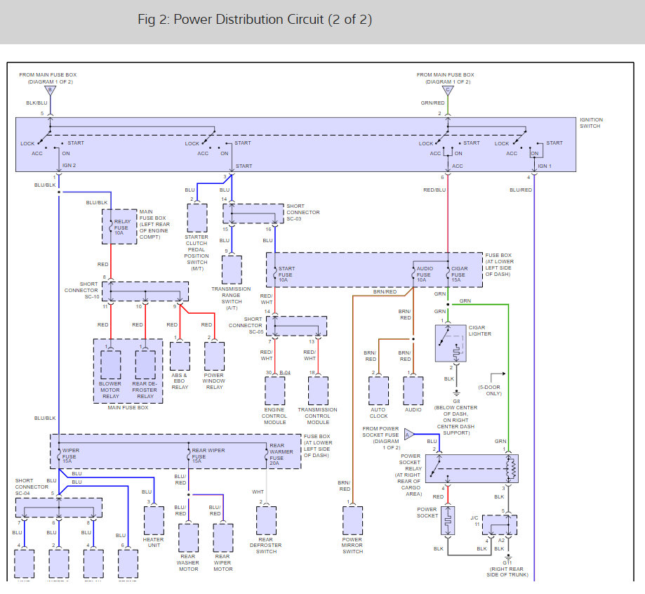
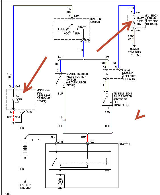
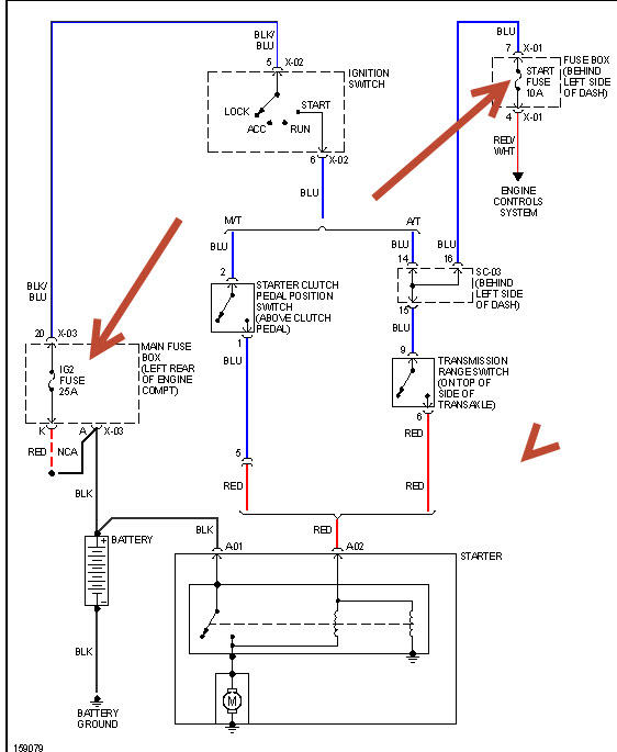
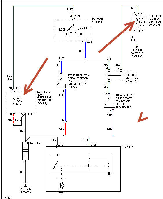
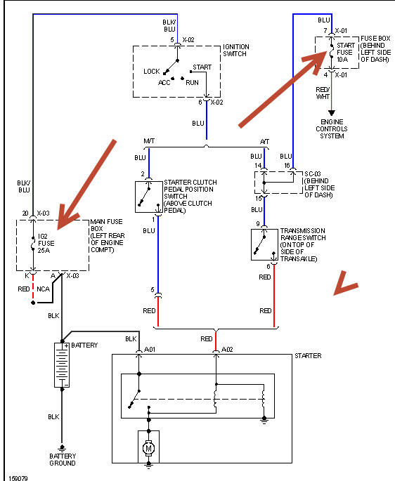
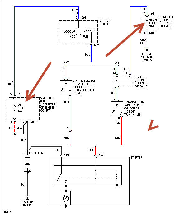
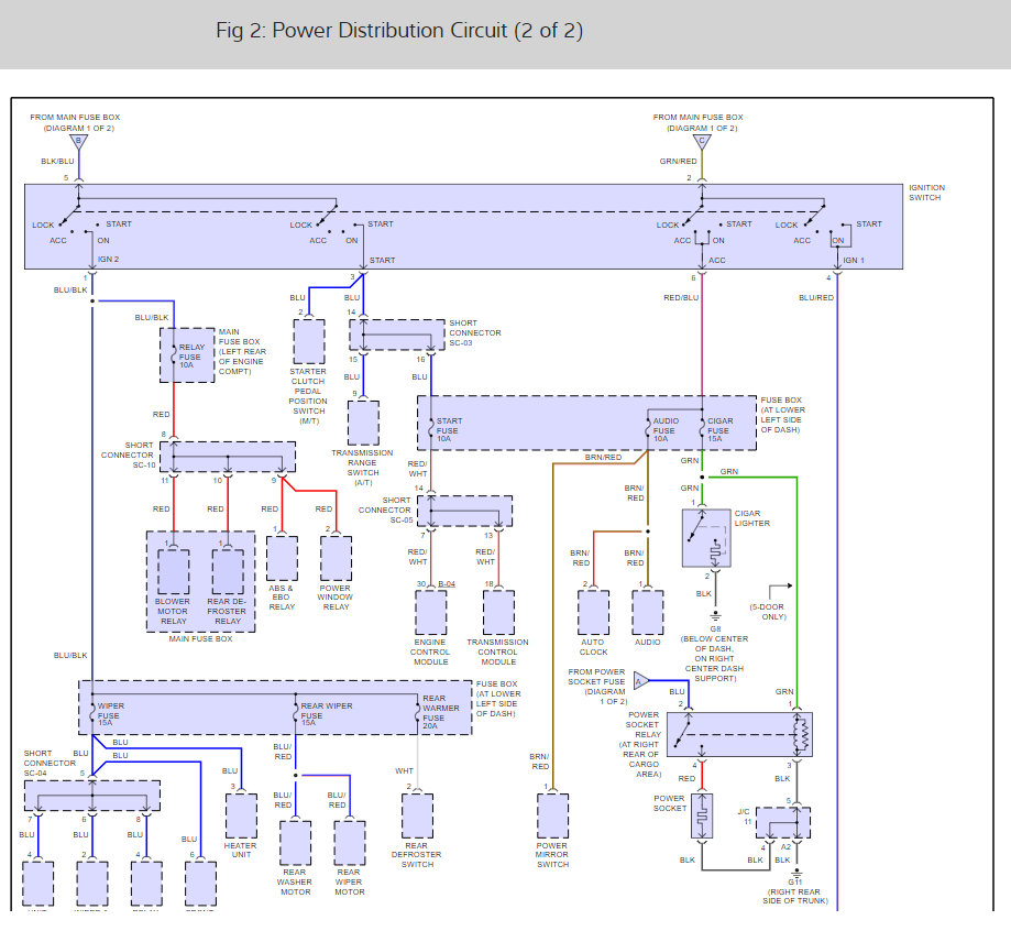
That fuse goes to the ignition switch and then powers other fused accessories such as the radio. But I do see two things that are not fused which could pop the ignition fuse first the transmission range sensor. Can you unplug it to see if the fuse pops. Here is its location and the power wiring diagrams so you can see how the system works.

Check out the diagrams (below).

Please let us know what you find. We are interested to see what it is.

Cheers, Ken
Was this
answer
helpful?
Yes
No
Monday, February 1st, 2021 AT 12:25 PM (Merged)
Tiny
MONA SANCHEZ
  • MEMBER
  • 2 POSTS
Hello! Well I did what you told me to do. It didn't blow out the fuse. It still didn't turn over. But as I was going to plug it back in. I noticed that a wire was out of place touching another part of the vehical. So I recounted the wire and tighten it up. Put the plug back in. Then lone behold the car started. And is now running again. Thank you.
Was this
answer
helpful?
Yes
No
Monday, February 1st, 2021 AT 12:25 PM (Merged)
Tiny
KEN L
  • MASTER CERTIFIED MECHANIC
  • 55,322 POSTS
Nice work, we are here to help, please use 2CarPros anytime.

Cheers, Ken
Was this
answer
helpful?
Yes
No
+1
Monday, February 1st, 2021 AT 12:25 PM (Merged)
Tiny
NAVYVET83
  • MEMBER
  • 2 POSTS
  • 2002 KIA RIO
I replaced the starter, charged the battery, and tried giving it a jump. Nothing. My brother-in-law, who is a mechanic, said that power wasn't getting to the starter to spin it, but we don't know why. I checked the fuses in the main box, and they were all fine. What all do I need to do?
Was this
answer
helpful?
Yes
No
Monday, February 1st, 2021 AT 12:26 PM (Merged)

Please login or register to post a reply.