Is thia a computer problem or something else

Tiny
JACOBANDNICKOLAS
  • MECHANIC
  • 110,192 POSTS
What you need to do is go to a parking lot where there is a Jeep, take your picture with it, and send it to him. Then he'll let you alone. (Lol)
Was this
answer
helpful?
Yes
No
Thursday, December 8th, 2011 AT 6:24 PM
Tiny
BUCSFAN5
  • MEMBER
  • 68 POSTS
Oops so I have a touchscreen phone which I hate by the by the way. Well I just hit the flag for review things Im not exactly sure what that means will happen. So spent the day changing alternator & the car is doing the same thing. What could possibly be shorting out the battery & alternator well shorting out the car
Was this
answer
helpful?
Yes
No
Friday, December 9th, 2011 AT 3:31 AM
Tiny
CJ MEDEVAC
  • MECHANIC
  • 11,005 POSTS
WHAT IS IT DOING NOW--IN GREAT DETAIL

DRIVES?--HOW LONG?--DO YOU HAVE A DIGITAL CHEAPO VOLTMETER TO MEASURE BATTERY VOLTAGE AS IT ACTS UP?----CHECK ENGINE LIGHT ON? GAUGES-WARNING LIGHTS?

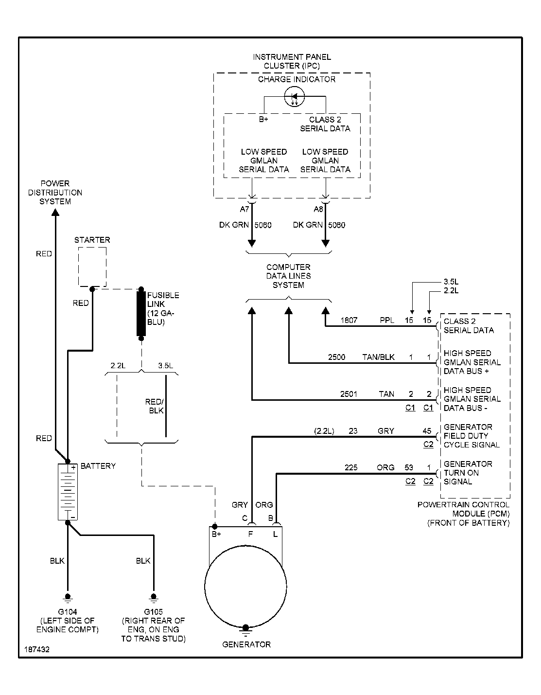
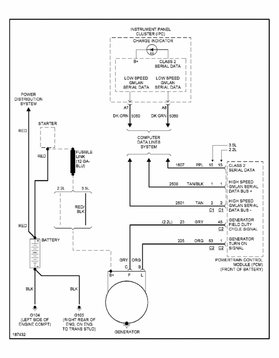
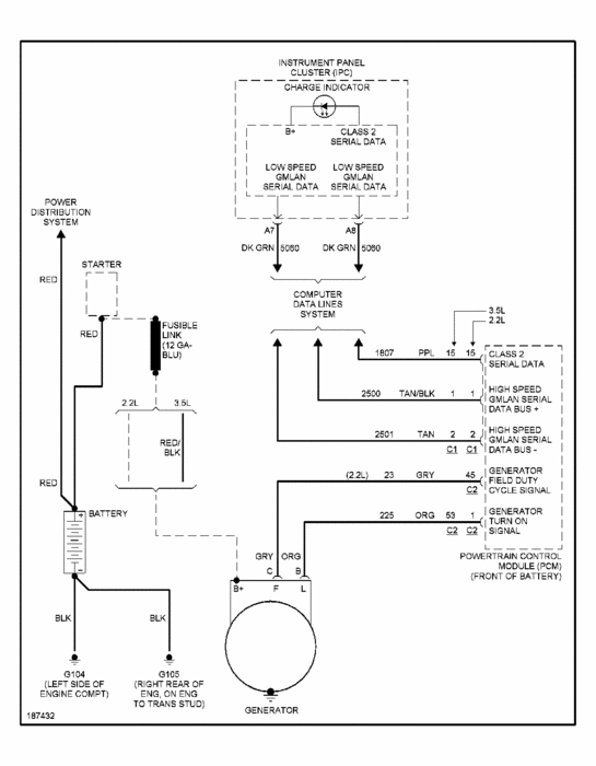
WE CAN MOST LIKELY GET THE ENTIRE WIRING DIAGRAM FOR YOUR. Car.

NEED AS MUCH INFO AS YOU CAN MUSTER, TO KNOW WHAT TO LOOK FOR

. JACKSON, TENN JEEP DEALER. PUSH-PULL-DRAG IN YOUR TRADE. Kiddin'!

THE MEDIC
Was this
answer
helpful?
Yes
No
Friday, December 9th, 2011 AT 3:48 AM
Tiny
BUCSFAN5
  • MEMBER
  • 68 POSTS
OK the battery light is still coming on, I drove it about 10 miles home & when I was maybe a couple miles away the steering wheel started to feel stiff & that's how I know its fixen to cut off. Got a jump drove the rest of the way home.
Was this
answer
helpful?
Yes
No
Friday, December 9th, 2011 AT 4:07 AM
Tiny
JACOBANDNICKOLAS
  • MECHANIC
  • 110,192 POSTS
Okay, if the belt is tight, the alt is good, and the battery is good, there is what is called a fuseable link. It is a wire that is designed to melt, like a fuse, if too much power is sent through it. If it is bad, power from the alternator can not make it to the battery.
Was this
answer
helpful?
Yes
No
Friday, December 9th, 2011 AT 4:23 AM
Tiny
CJ MEDEVAC
  • MECHANIC
  • 11,005 POSTS
NEED YOUR ENGINE SIZE AND MALIBU MODEL ( HS, LS, XXR, 2CARPRO, WHATEVER!)

I WILL FIND A DIAGRAM SHOWING WHERE THEY ARE LOCATED

THE MEDIC
Was this
answer
helpful?
Yes
No
Friday, December 9th, 2011 AT 4:36 AM
Tiny
BUCSFAN5
  • MEMBER
  • 68 POSTS
4 cylinder & I think its an LS
Was this
answer
helpful?
Yes
No
Friday, December 9th, 2011 AT 5:17 AM
Tiny
BUCSFAN5
  • MEMBER
  • 68 POSTS
I don't see anywhere on the car that has LS, HS, it just says Malibu
Was this
answer
helpful?
Yes
No
Friday, December 9th, 2011 AT 5:22 AM
Tiny
CJ MEDEVAC
  • MECHANIC
  • 11,005 POSTS
BELIEVE IT OR NOT I'M LOOKING FOR IT

COMPUTER IS GLITCHIN'

J&N IS CONSTANTLY PESTERING ME

BUT I'M IN THERE--BACK SOON

THE MEDIC
Was this
answer
helpful?
Yes
No
Friday, December 9th, 2011 AT 5:40 AM
Tiny
CJ MEDEVAC
  • MECHANIC
  • 11,005 POSTS
OK LOOKS LIKE ITS DOWN THERE AT THE STARTER

LET US KNOW IF YOU FIND IT

THE MEDIC
Was this
answer
helpful?
Yes
No
Friday, December 9th, 2011 AT 5:46 AM
Tiny
BUCSFAN5
  • MEMBER
  • 68 POSTS
LOL its kool I'm up for a bit
Was this
answer
helpful?
Yes
No
Friday, December 9th, 2011 AT 5:48 AM
Tiny
CJ MEDEVAC
  • MECHANIC
  • 11,005 POSTS
READ AND TELL ME YOU UNDERSTAND THIS!

SEEMS THESE YANKEES NEVER WENT TO SCHOOL!

THINK YOU MIGHT TRY THE METHOD

BEFORE YOU GO MUCH FURTHER?

https://www.2carpros.com/questions/2003-ford-escape-turn-car-on-speedometer-tachometer-peg-return-normal-starting

THE MEDIC
Was this
answer
helpful?
Yes
No
Friday, December 9th, 2011 AT 5:59 AM
Tiny
JACOBANDNICKOLAS
  • MECHANIC
  • 110,192 POSTS
Yankees never went to school? I have my masters in education. Plus 3 years of auto tech training. Paula. Sorry. He got you the right info though. Ha. Let us know if you have more questions.
Was this
answer
helpful?
Yes
No
Friday, December 9th, 2011 AT 6:03 AM
Tiny
BUCSFAN5
  • MEMBER
  • 68 POSTS
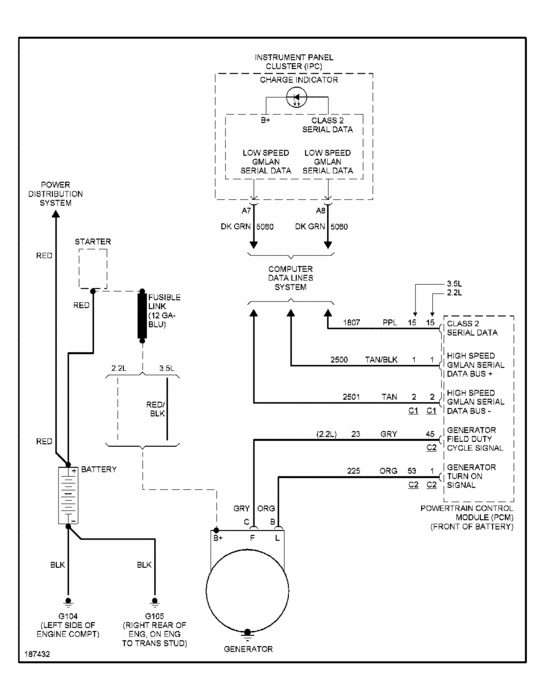
Im having trouble seeing the diagram when I zoom in on it it turns blurry. Does this fuse look like a typical fuse? Where abouts is the starter. Its Dakota & so cold so I may have to wait til in the morning.I've tried finding pics & diagrams on the internet but not having luck for sum reason
Was this
answer
helpful?
Yes
No
Friday, December 9th, 2011 AT 6:22 AM
Tiny
JACOBANDNICKOLAS
  • MECHANIC
  • 110,192 POSTS
It doesn't look like a fuse. It is actually a wire. The wire, like a fuse, is designed to melt when too much power is sent through it.

The starter is in the front of the engine. It is near the top of the oil pan (level). It bolts to the transmission bell housing.
Was this
answer
helpful?
Yes
No
Friday, December 9th, 2011 AT 6:28 AM
Tiny
CJ MEDEVAC
  • MECHANIC
  • 11,005 POSTS
I AM GONNA SEND YOU A MESSAGE

HOME>YOUR NAME>LOOK LEFT FOR MESSAGE CENTER

THE MEDIC
Was this
answer
helpful?
Yes
No
Friday, December 9th, 2011 AT 6:28 AM
Tiny
BUCSFAN5
  • MEMBER
  • 68 POSTS
OK I'm going to have to go to bed. Its almost 1am & I have a bad habit of not waking up on time to get the kids on the bus. Hahaha they don't mind tho.I hope my new pals have a good rest of the night.I will be back online.E in the morning sometime. Thank you truly both of you night night
Was this
answer
helpful?
Yes
No
Friday, December 9th, 2011 AT 6:44 AM
Tiny
JACOBANDNICKOLAS
  • MECHANIC
  • 110,192 POSTS
I wish you were my mom. Ha. Let us know what is going on with the car. Remember, a fuseable link looks like a regular wire. When you locate it, gently pull on it to see if the insulation on the wire stretches at any point. If it does, it is bad.
Was this
answer
helpful?
Yes
No
Friday, December 9th, 2011 AT 6:50 AM
Tiny
BUCSFAN5
  • MEMBER
  • 68 POSTS
Good morning my new pals. So I'm under the Hood now trying to find this wire.I'm having trouble LOl. Umm sum1 said that if there was a system in the car it could've messed it up. But I've had it almost a year now.
Was this
answer
helpful?
Yes
No
Friday, December 9th, 2011 AT 4:10 PM
Tiny
BUCSFAN5
  • MEMBER
  • 68 POSTS
So for sum reason the damn alternator belt wasn't on. So I'm trying to figure out how to put it on & see if the dip**** that put it on did it wrong
Was this
answer
helpful?
Yes
No
Friday, December 9th, 2011 AT 4:36 PM

Please login or register to post a reply.