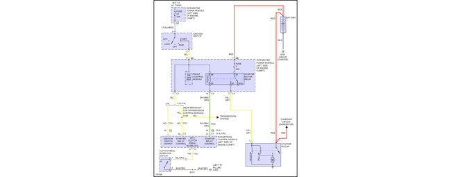
Starter is good.
Battery charged.
Signal from ignition switch coming out.
Relays good.
Fuses good.
Fuse box and fuses all replaced with same part number.
The check engine light is on but no codes.
Try the self check with the ignition switch and does not work either.
Change ECU with same part number and the only difference is that now the self check work and gave a p1684 code.
I Googled it and found no power to ECU.
Thursday, January 25th, 2018 AT 1:23 PM



