Tuesday, January 21st, 2025 AT 5:33 PM
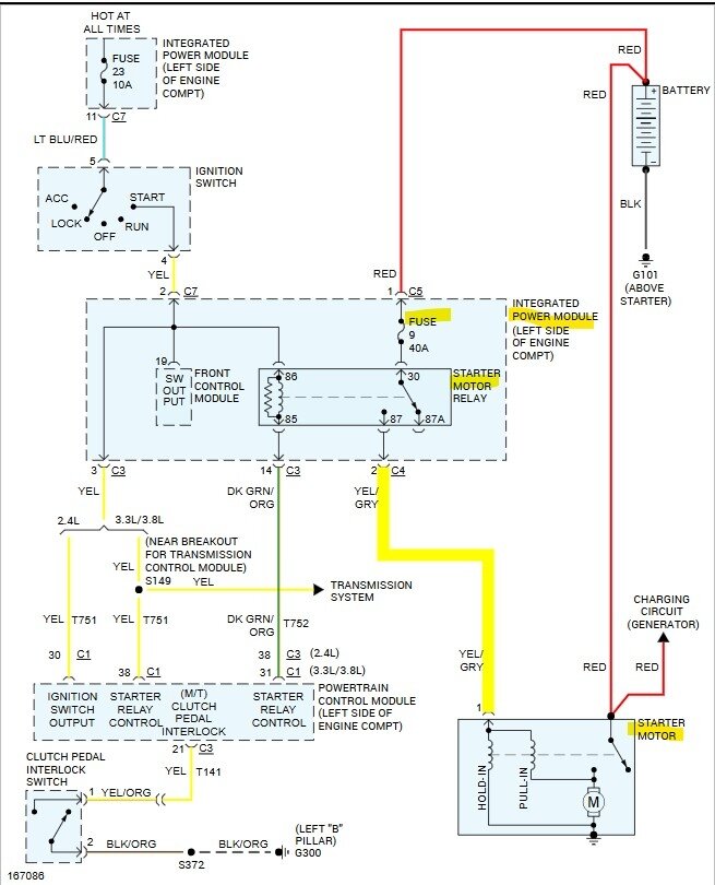
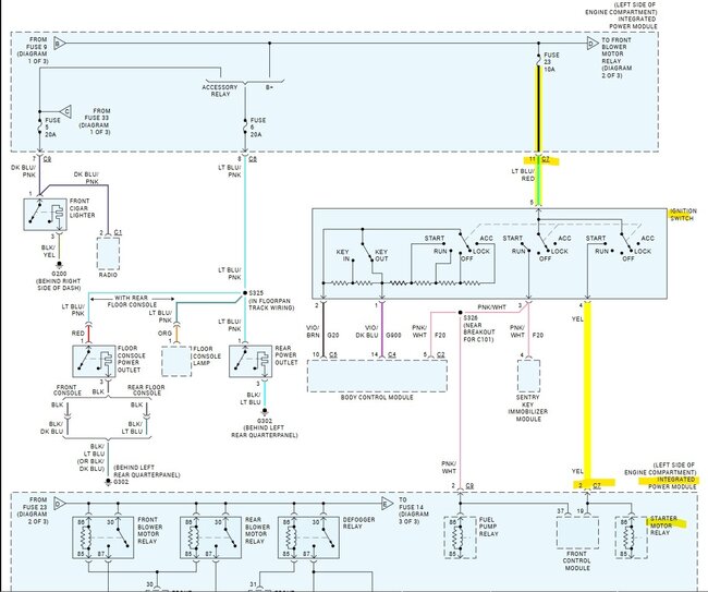
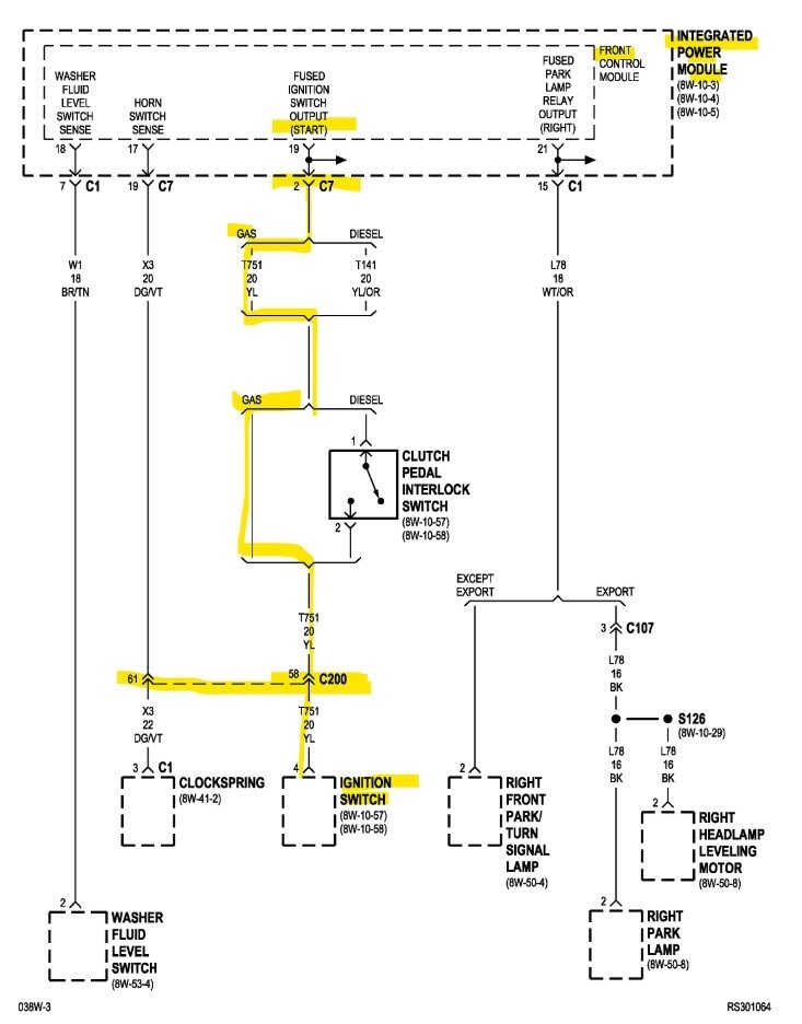
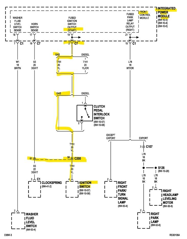
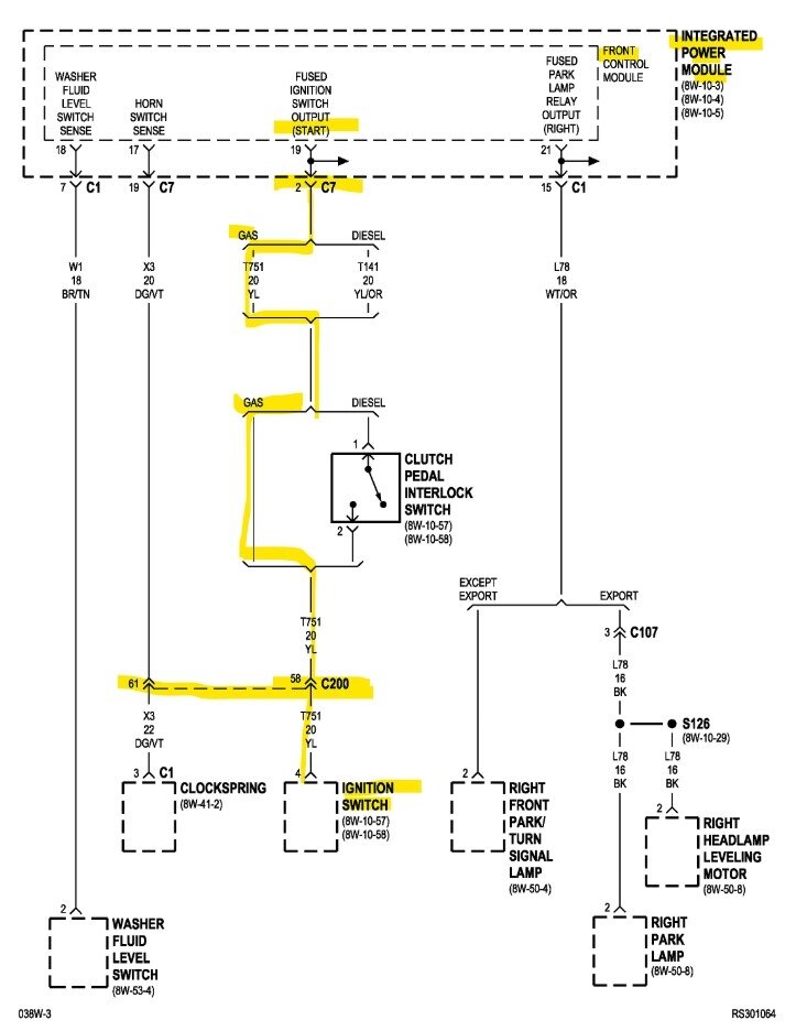
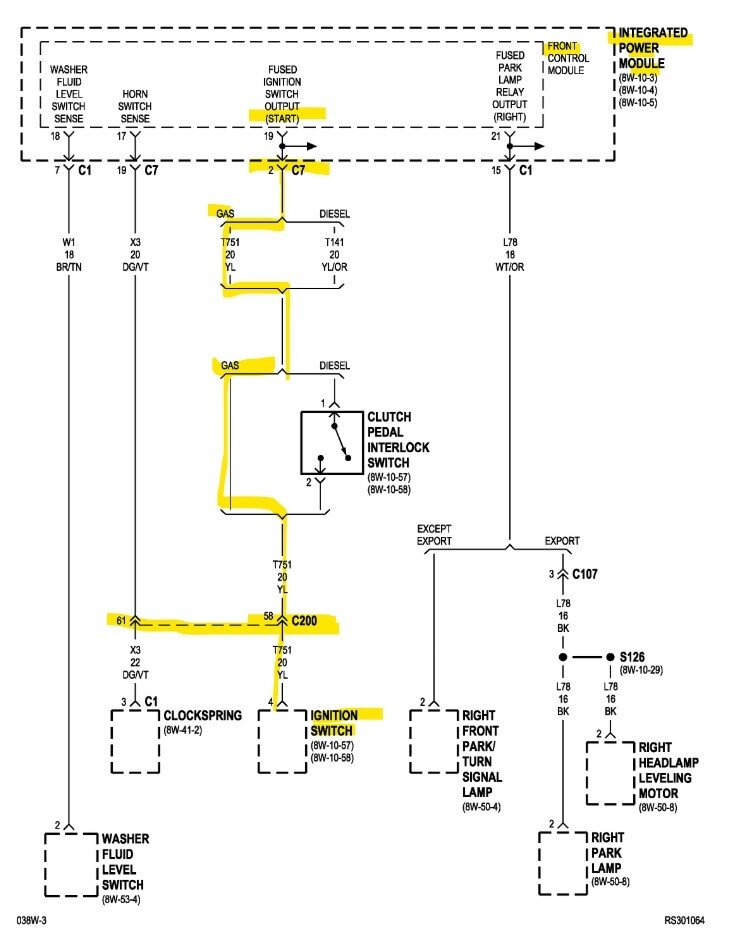
So I keep OBD two on me because I live in a shady area, and I’ve had a lot of problems with people messing with my car and stuff. So, I got so I got the 2003 Dodge Caravan 3.3 L flex and when I got it, my OBD two sensor red no fault codes whatsoever and it worked good. It was great. I’ve had it for about two weeks. Well, I go to crank it, and the starter won’t turn over. I thought it was battery issue hooked up another car to it recharge the battery let it sit and run for 15 min. And still click. So, I put the battery on slow charge and fully charged it and starter still just clicking. So, I jump started the starter by splicing the yellow wire to the starter and the starter worked fine but it still wouldn’t start. So, I spray some starting fluid into the air intake and get someone to turn the key while I jump started it and it worked. I drove it home with no problems. OBD II had no fault codes. The next day the starter doesn’t turn using the key again. So, I jump started it again the same as yesterday except this time I noticed the car wouldn’t shift gears it would go in reverse and drive but nothing else. So, I hooked up the OBD II and it reads. P0352 Ignition code B primary control circuit/open. P351 Ignition: a primary control circuit/open. P0700 transmission control system (MIL Request) and another P0700 transmission control system (MIL Request) and finally P0305 cylinder 5 misfire detected. Somebody please tell me what’s going on and help me. I do want to add that the temperature went below freezing and that was when I started having these problems and it hadn’t gotten above freezing all week. Don’t know if that has anything to do with it or not.












