Wednesday, February 2nd, 2011 AT 12:49 PM
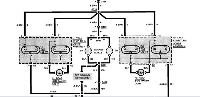
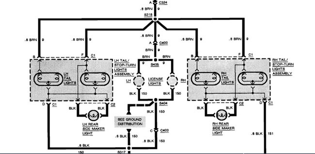
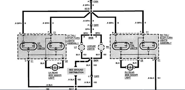
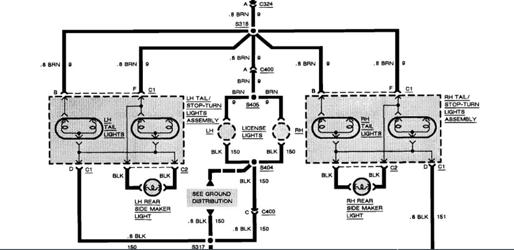
I have a 2002 Pontiac Grand Am, my left brake light won't light when the brake is pressed. All of my bulbs illuminate when the lights and hazards are on. What could be the problem?









