Friday, November 9th, 2012 AT 3:32 PM
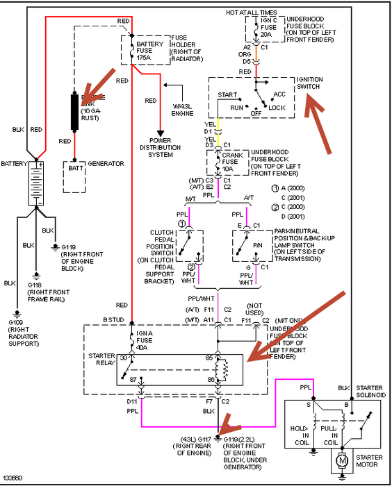
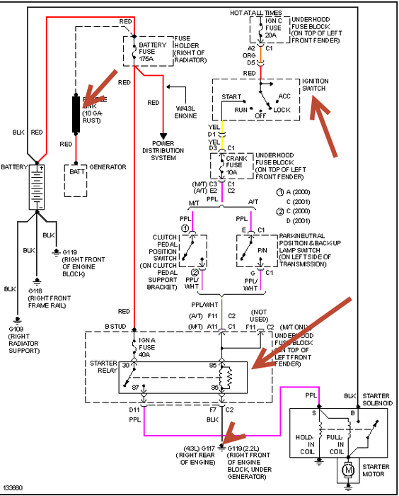
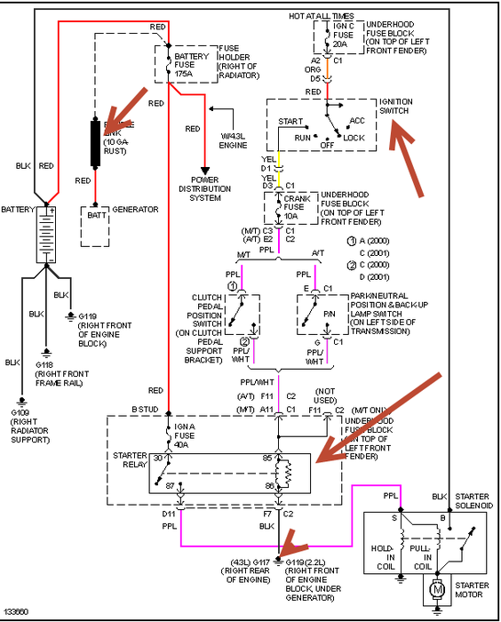
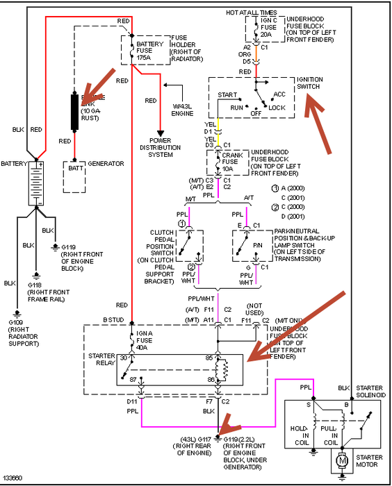
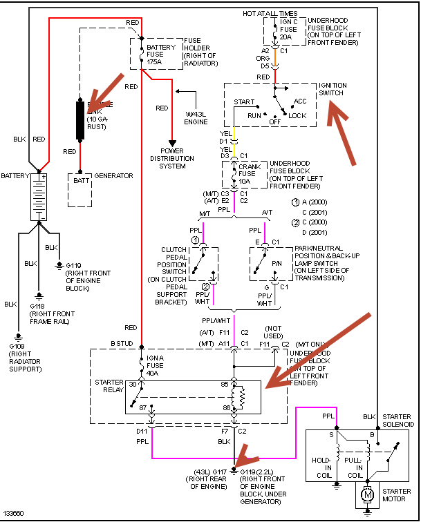
On a random basis the starter will not engage. When the key is turned on the dash lights come on, a quiet click, dash lights go out and nothing. There is no power drop as headlights retain brightness when attempting to start. After sitting anywhere from 1 minute to 30 minutes the starter will engage. The battery and neutral safety switch have been replaced, the starter has been tested as good. Could this be caused by the starter relay?


