Sunday, May 3rd, 2015 AT 8:14 AM
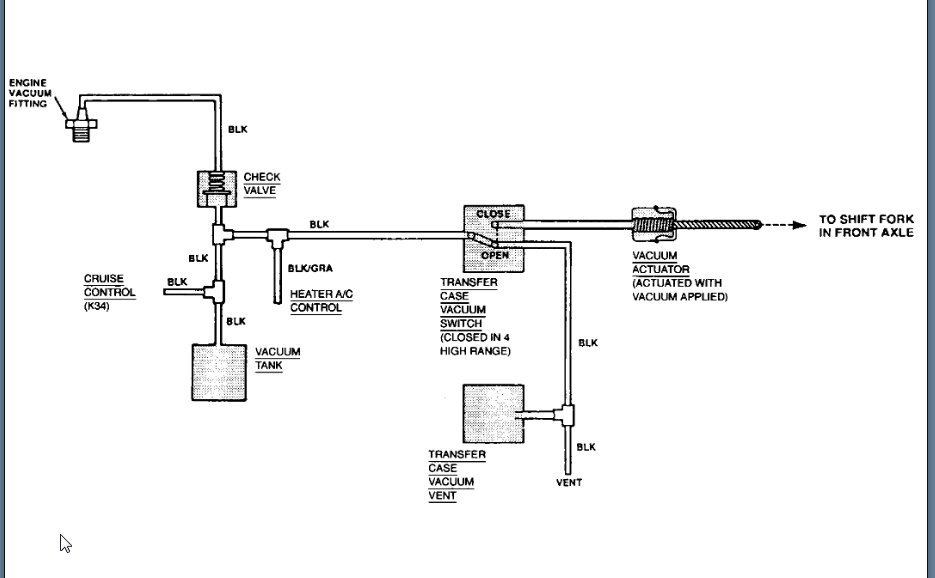
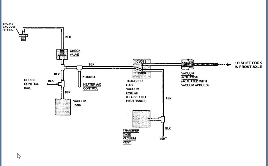
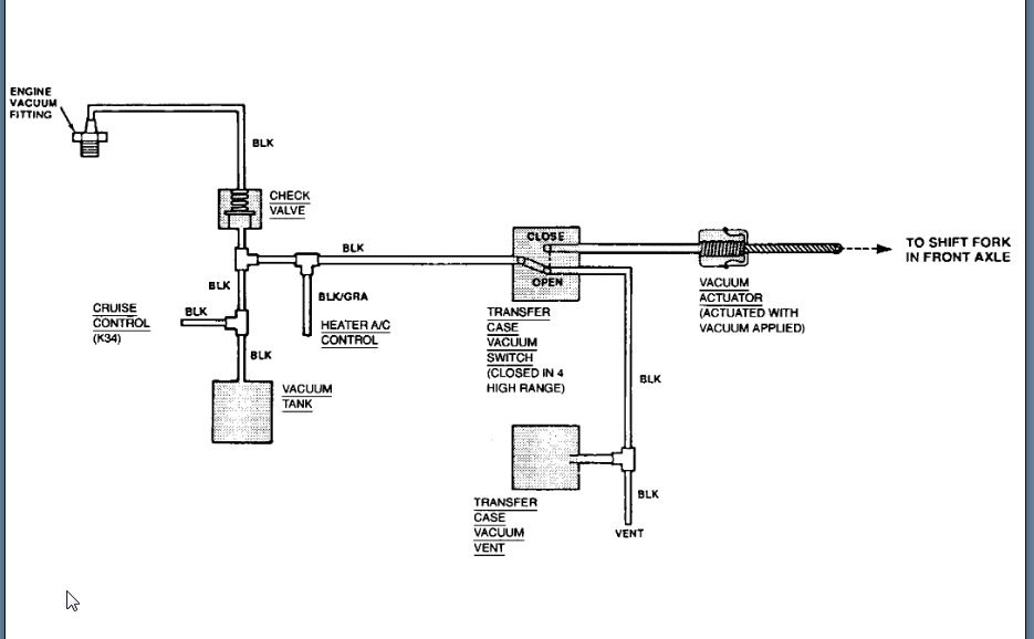
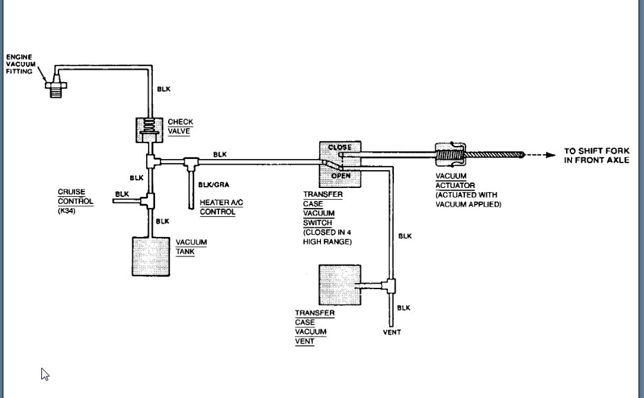
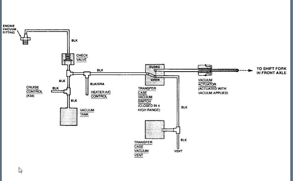
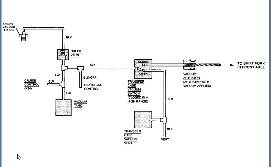
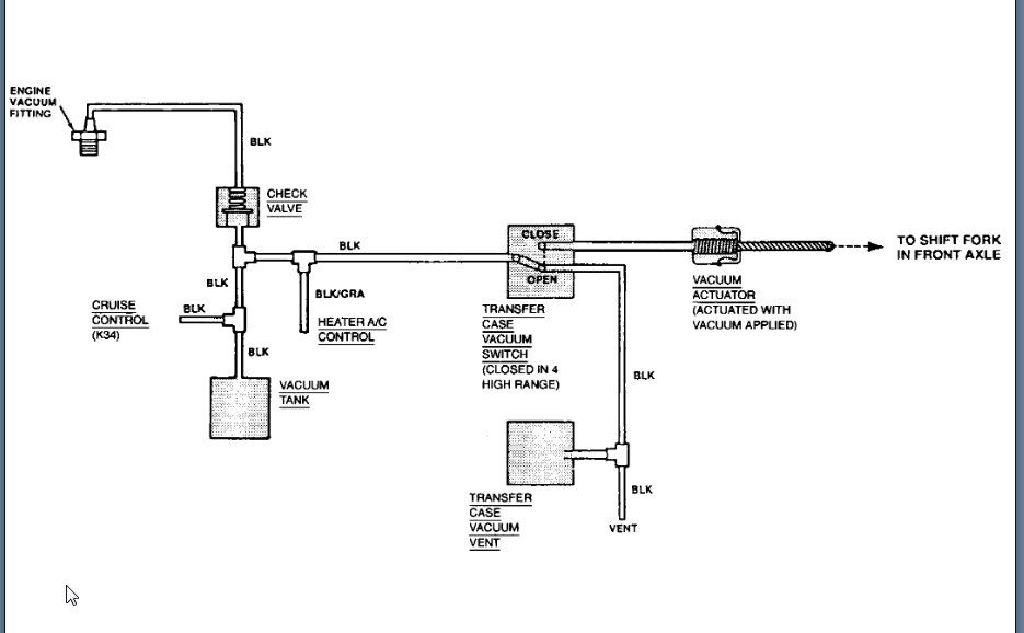
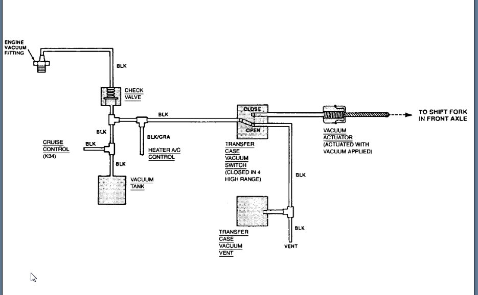
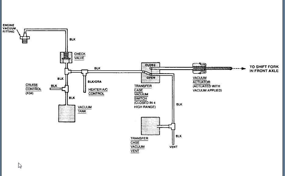
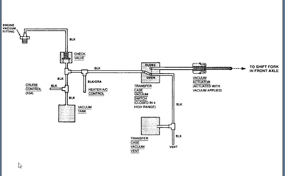
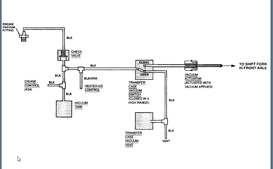
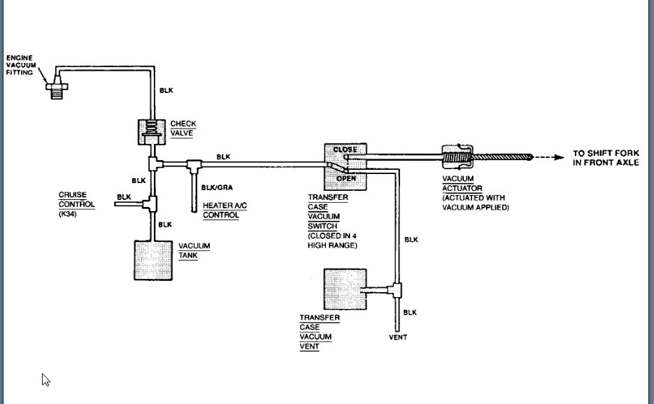
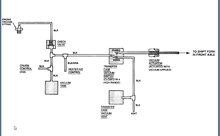
There is a vacuum hose coming from the manual transmission area into the engine compartment that is loose. I cannot find where it's supposed to go to.
















