2000 Honda Accord overheating

Tiny
GABORESTO5
  • MEMBER
  • 2000 HONDA ACCORD
  • 2.3L
  • 4 CYL
  • FWD
  • AUTOMATIC
  • 170,000 MILES
Fans don't want to turn on, relays good fans too, new fan switch, new temparature sensor, new thermostats, new hoses!
Tuesday, May 6th, 2014 AT 6:45 AM

3 Replies

Tiny
HMAC300
  • MECHANIC
  • 48,601 POSTS
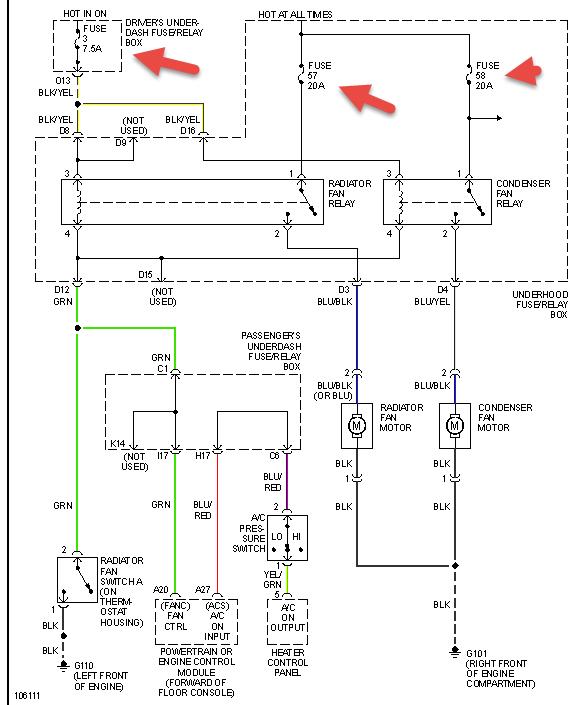
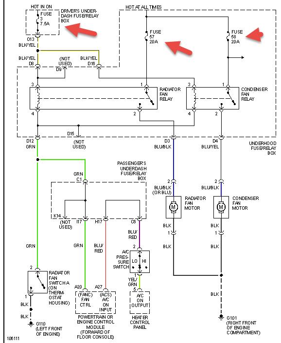
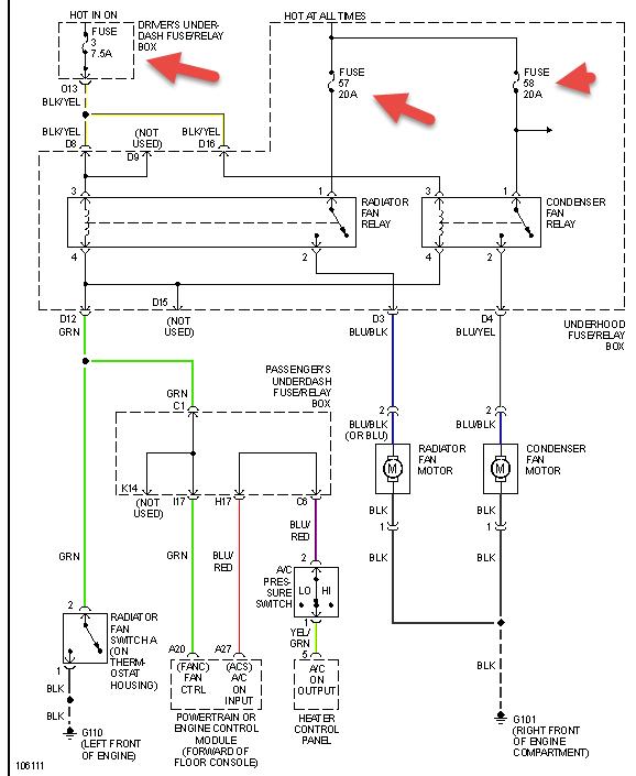
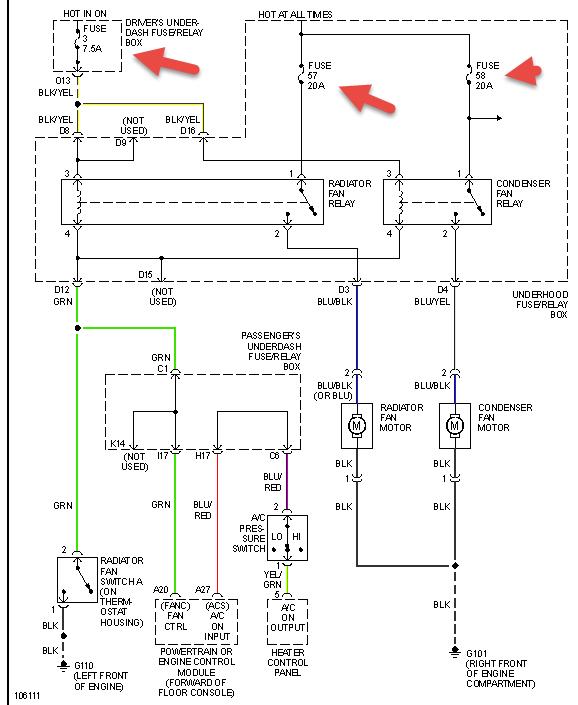
First do fans turn on when a/c is on? If not check items in pic. Then if still not working have a mechanic see if relay is getting signal from thermal switch on tstat housing and pcm. If it is then it maybe a fuse box problem where it's not making good contact with relay. See pic.
Was this
answer
helpful?
Yes
No
Tuesday, May 6th, 2014 AT 7:38 AM
Tiny
GABORESTO5
  • MEMBER
  • 2 POSTS
Ac dont work, I had a paper clip on the plug that goes on fanswitch, thats how im running it right now, fuse r good
Was this
answer
helpful?
Yes
No
Wednesday, May 21st, 2014 AT 9:10 AM
Tiny
HMAC300
  • MECHANIC
  • 48,601 POSTS
I f you are jumping the fan switch on tstat housing then it's either a connection problem or the switch isn't getting up to temp to work. It may be a bad ground as well going to the switch. Also check radiator for cold spots, if you feel any then the radiator is no good.
Was this
answer
helpful?
Yes
No
Wednesday, May 21st, 2014 AT 9:32 AM

Please login or register to post a reply.