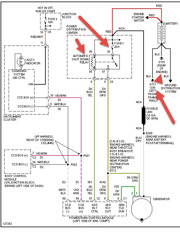
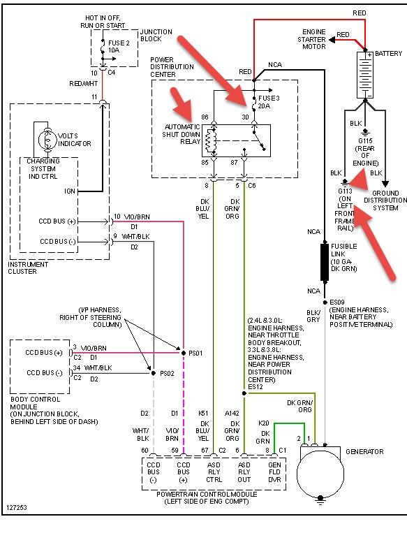
Symptoms:
-Car won't start (even with jump.)
-Dash lights are off
-No loud clicking like you would normally get with a dead battery
-Relay 13 (or "M") (courtesy light relay) clicks. When I press the break it stops clicking, and starts when I let off. When I turn the ignition on the clicking stops, then starts when turned off. If I turn on the dome lights, they glow dim and the clicking stops, starts again when turned off.
-The low beam relay under the hood also clicks (sometimes does, sometimes doesn't)
HELP!
Thursday, February 27th, 2014 AT 3:46 PM



