Saturday, August 25th, 2012 AT 3:40 PM
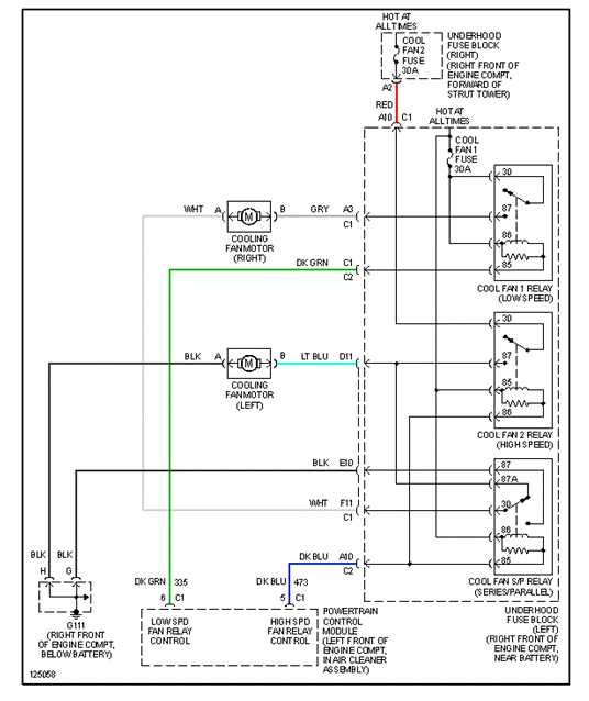
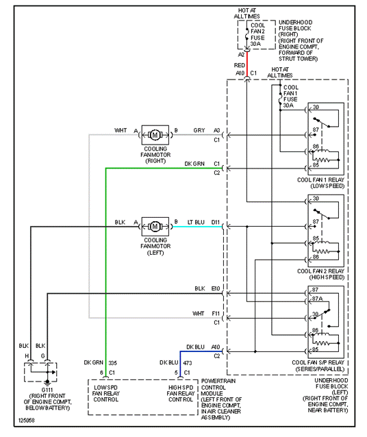
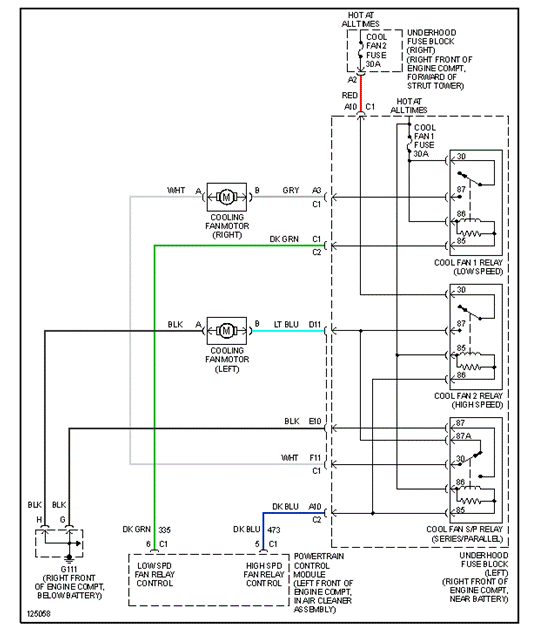
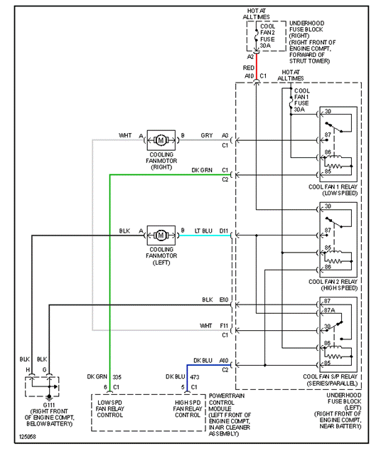
I have a 2000 buick park avenue in mint condition problem the cooling fans wont come on relays are good could u tell me something else it could be?










