P1490 P1489 P1495

Tiny
ESPY1
  • MEMBER
  • 1999 CHRYSLER CONCORDE
  • AUTOMATIC
How do I fix OBD codes P1490 P1489 P1495 on Chrysler Concorde
Sunday, March 13th, 2011 AT 5:47 AM

1 Reply

Tiny
KEN L
  • MASTER CERTIFIED MECHANIC
  • 55,281 POSTS
Hello,

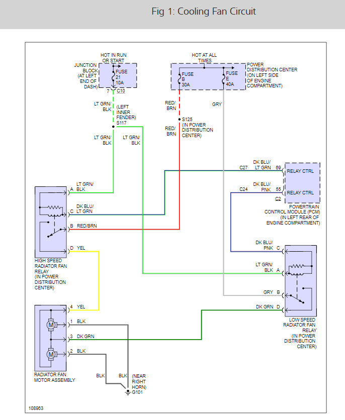
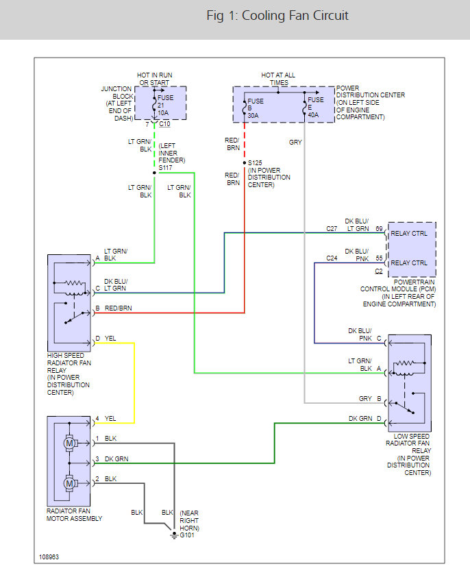
There is three cooling fan relays that are controlled by a fuse here are a few guides and some diagrams of the cooling fan wiring and fuse panel location and descriptions so you can run some easy tests to find out what's going on.

https://www.2carpros.com/articles/how-to-check-a-car-fuse

and

https://www.2carpros.com/articles/how-to-use-a-test-light-circuit-tester

and

https://www.2carpros.com/articles/how-to-check-an-electrical-relay-and-wiring-control-circuit

Check out the diagrams (Below)

Please let us know what happens.

Cheers, Ken
Was this
answer
helpful?
Yes
No
+1
Friday, December 1st, 2017 AT 7:08 PM

Please login or register to post a reply.