No ignition spark?

Tiny
PATRICK
  • MEMBER
  • 13 POSTS
Hey Roy, sorry I haven't been in touch. I haven't been able to find a compression tester. But I changed the cap and rotor and have fire at the plugs now. But the injectors are not working now. I took the line to the tank loose and had fuel come out of it but not the injectors. I started it on carburetor cleaner so if you could help me to know where to go from there. Thank you, Pat
Was this
answer
helpful?
Yes
No
Monday, October 5th, 2020 AT 10:11 AM (Merged)
Tiny
94 TRANSAM
  • MECHANIC
  • 680 POSTS
Hi, Have you checked the fuse panel under the hood? That panel feeds the circuits inside.

Rich
Was this
answer
helpful?
Yes
No
Monday, October 5th, 2020 AT 10:11 AM (Merged)
Tiny
ASEMASTER6371
  • MECHANIC
  • 52,796 POSTS
Okay, good.

Can you hear the fuel pump run with the key on?

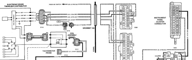
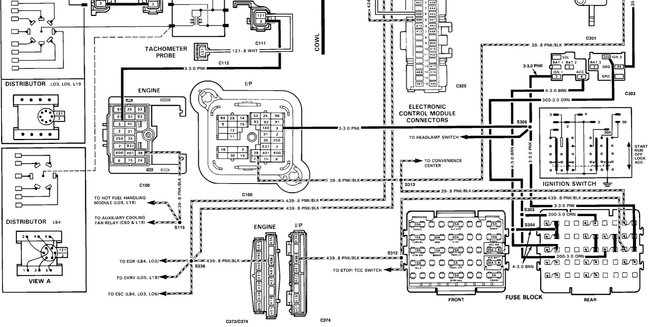
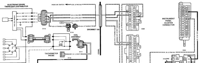
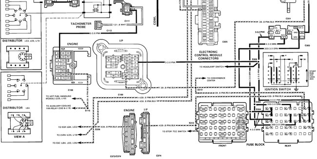
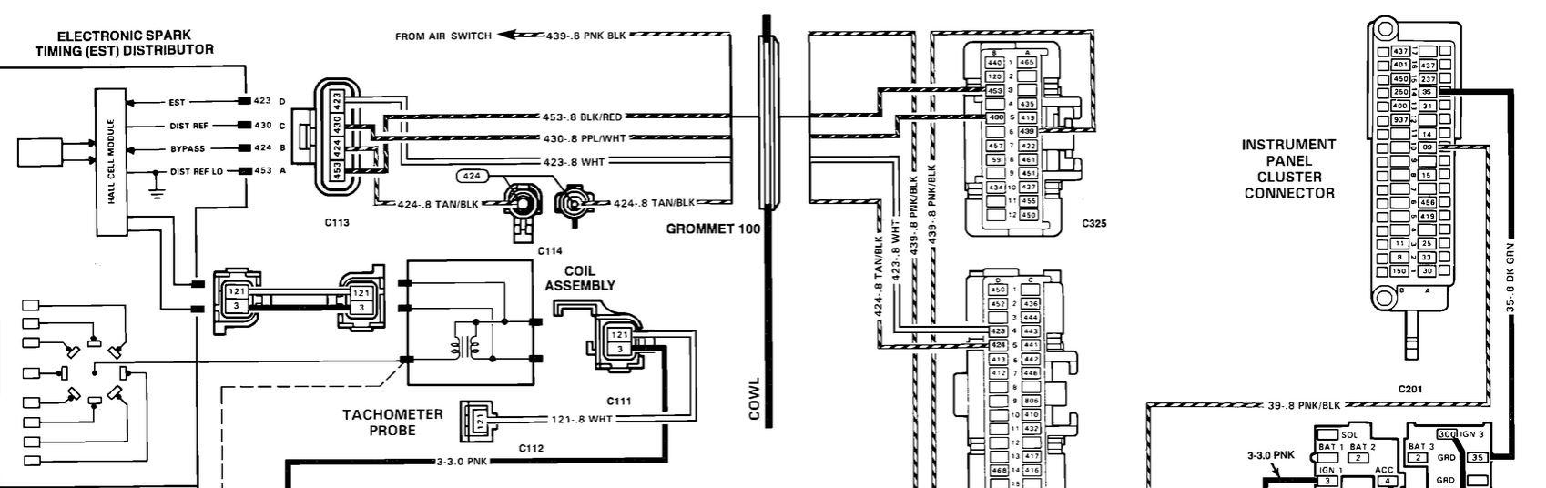
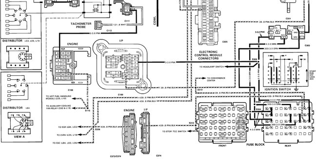
I attached some wiring diagrams for you to view.

Roy
Was this
answer
helpful?
Yes
No
Monday, October 5th, 2020 AT 10:11 AM (Merged)
Tiny
AWEBB417
  • MEMBER
  • 3 POSTS
There isn't a fuse panel under the hood. There's only a junction block on the passenger side firewall and its reading good on all terminals. The only fuse panel is on driver's side under the column in the cab. All fuses are good and everything is getting power except the ignition relay terminal. I've had the truck for 13 years it is definitely one of a kind but it is not OEM. Everything is aftermarket under the hood yet I've never had a problem I couldn't figure out till now. I'm at a total loss. I'm almost sure the problem lays between the ignition key tumbler and the ignition switch yet I'm not 100% sure and don't want to buy a whole new column with ignition until I'm sure that's where the problem is. I've spent hundreds on parts that didn't fix the problem.
Was this
answer
helpful?
Yes
No
Monday, October 5th, 2020 AT 10:11 AM (Merged)
Tiny
PATRICK
  • MEMBER
  • 13 POSTS
Yes, the pump seems to be running when key is on. I forgot to say also I did unplug the injectors so it would not dump fuel into cylinders before I unplugged them they were working just fine.
Was this
answer
helpful?
Yes
No
Monday, October 5th, 2020 AT 10:11 AM (Merged)
Tiny
94 TRANSAM
  • MECHANIC
  • 680 POSTS
Do you have an external coil or an HEI (coil in the dist. Cap)? So I can look this up.

Rich
Was this
answer
helpful?
Yes
No
Monday, October 5th, 2020 AT 10:11 AM (Merged)
Tiny
ASEMASTER6371
  • MECHANIC
  • 52,796 POSTS
You need 9 to 12 pounds of pressure for it to run and fire the injectors.

Can you test the pressure? You can rent a tester at a parts store.

https://www.2carpros.com/articles/how-to-check-fuel-system-pressure-and-regulator

Roy
Was this
answer
helpful?
Yes
No
Monday, October 5th, 2020 AT 10:11 AM (Merged)
Tiny
AWEBB417
  • MEMBER
  • 3 POSTS
Has an external coil.
Was this
answer
helpful?
Yes
No
Monday, October 5th, 2020 AT 10:11 AM (Merged)
Tiny
PATRICK
  • MEMBER
  • 13 POSTS
I can see about getting a tester and check that. I just didn't understand if it may be a wire not connecting good at the injectors since it was working before I unplugged them.
Was this
answer
helpful?
Yes
No
Monday, October 5th, 2020 AT 10:11 AM (Merged)
Tiny
94 TRANSAM
  • MECHANIC
  • 680 POSTS
There is no ignition relay in the diagram so Im not sure which relay you are looking at.

The first thing I would do is pull the cap and try to turn the rotor by hand to make sure the backfire didn't sheer the dist pin or gear. If it doesn't spin you get no spark.

If that is okay then.

Test the orange, brown and pink for 12v at both ends.
Test all listed grounds
Test purple/white for 5v ref voltage.

Let me know what you find out.

Rich.
Was this
answer
helpful?
Yes
No
Monday, October 5th, 2020 AT 10:11 AM (Merged)
Tiny
ASEMASTER6371
  • MECHANIC
  • 52,796 POSTS
Check the connector for any damage. Make sure the connection is clean and tight.

With the key on, you should have 12 volts to each injector.

Roy
Was this
answer
helpful?
Yes
No
Monday, October 5th, 2020 AT 10:11 AM (Merged)
Tiny
PATRICK
  • MEMBER
  • 13 POSTS
Okay, I will check that in the morning if it isn't raining too bad and let you know what I find out.
Was this
answer
helpful?
Yes
No
Monday, October 5th, 2020 AT 10:11 AM (Merged)
Tiny
ASEMASTER6371
  • MECHANIC
  • 52,796 POSTS
Sounds like a plan.

Roy
Was this
answer
helpful?
Yes
No
Monday, October 5th, 2020 AT 10:11 AM (Merged)
Tiny
PATRICK
  • MEMBER
  • 13 POSTS
Roy, I checked the plugs at the injectors and the both read 11.7 volts at the plug. That could be do to the battery being a little low from cranking it after I had charged it up. I haven't checked the pressure yet but as soon as I can get a ride to the parts store to get a gauge I will test that. I am also going to take the fuel line loose at TBI carburetor and make sure it is pumping fuel or if it was just a fluke that it spit a bit of fuel out. Could the ICM be the culprit do you think? I just read an article that said that is were the injectors get the pulse I put a used on I had tested at AutoZone they said it was good. But still not brand new. Just an idea because they were working up to unplugging them.
Was this
answer
helpful?
Yes
No
Monday, October 5th, 2020 AT 10:11 AM (Merged)
Tiny
ASEMASTER6371
  • MECHANIC
  • 52,796 POSTS
Do the fuel pressure test first and let me know

Roy
Was this
answer
helpful?
Yes
No
Monday, October 5th, 2020 AT 10:11 AM (Merged)
Tiny
PATRICK
  • MEMBER
  • 13 POSTS
Okay, I will, thank you.
Was this
answer
helpful?
Yes
No
Monday, October 5th, 2020 AT 10:11 AM (Merged)
Tiny
ASEMASTER6371
  • MECHANIC
  • 52,796 POSTS
You are welcome.

Roy
Was this
answer
helpful?
Yes
No
Monday, October 5th, 2020 AT 10:11 AM (Merged)
Tiny
PATRICK
  • MEMBER
  • 13 POSTS
Hey Roy, just want to let you know my truck is running. I replaced the ICM and it fired right up and drove it to work today. When got home checked and rest the timing and it is purring like a kitten. Again thank you for all your guidance it really helped.
Was this
answer
helpful?
Yes
No
Monday, October 5th, 2020 AT 10:11 AM (Merged)
Tiny
ASEMASTER6371
  • MECHANIC
  • 52,796 POSTS
You are welcome.

Always glad to help.

Roy
Was this
answer
helpful?
Yes
No
Monday, October 5th, 2020 AT 10:11 AM (Merged)

Please login or register to post a reply.