Thursday, January 13th, 2011 AT 11:25 PM
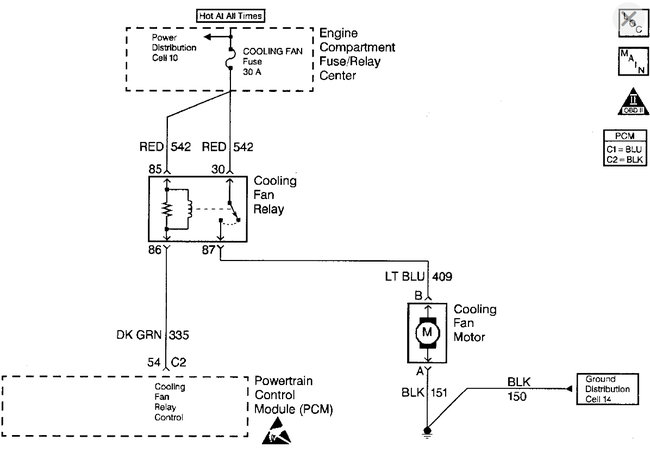
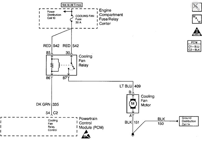
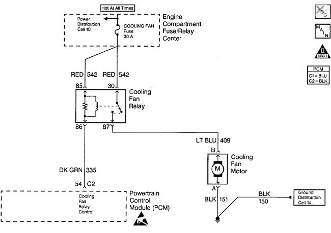
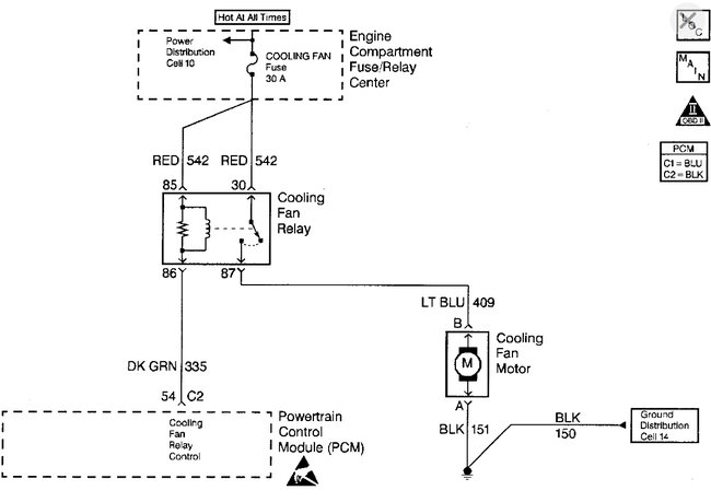
My chevy cavaliers fan is not turning on consistently I have replaced the thermostat, cooling fan relay, radiator cap, water pump and finally the cooling fan itself and it still wont always turn on I would just like to bypass the relay and have it turn on whenever the car turns on




