Friday, December 11th, 2015 AT 3:51 PM
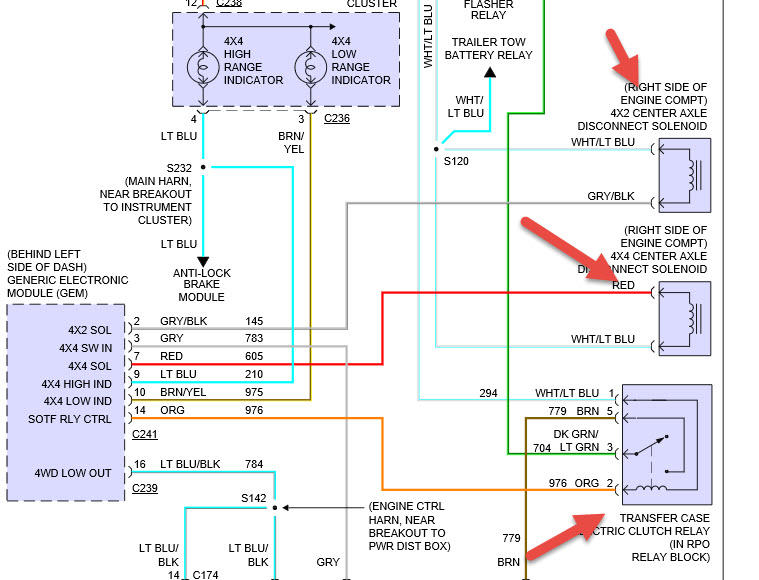
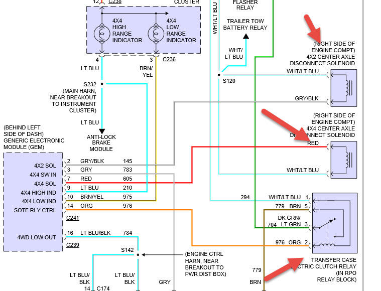
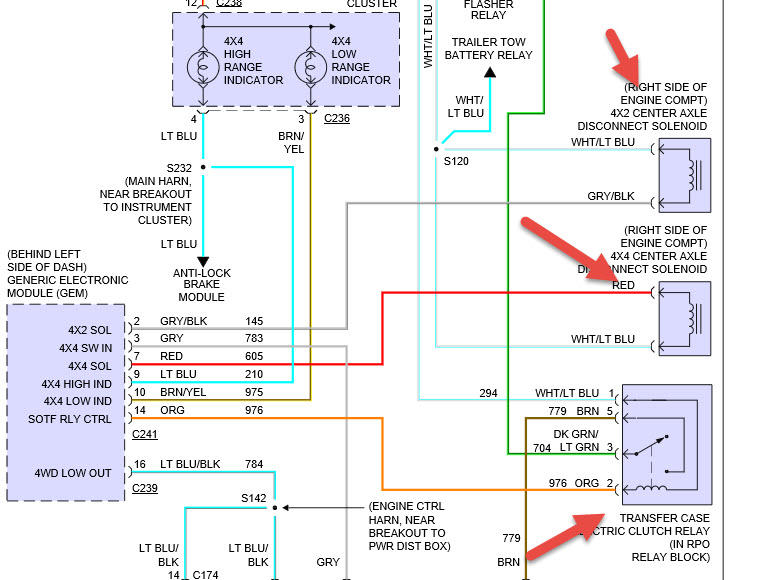
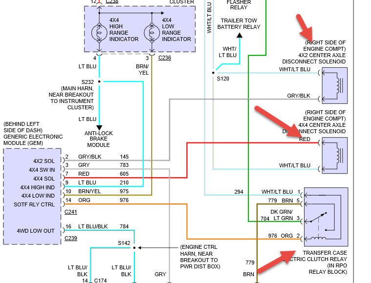
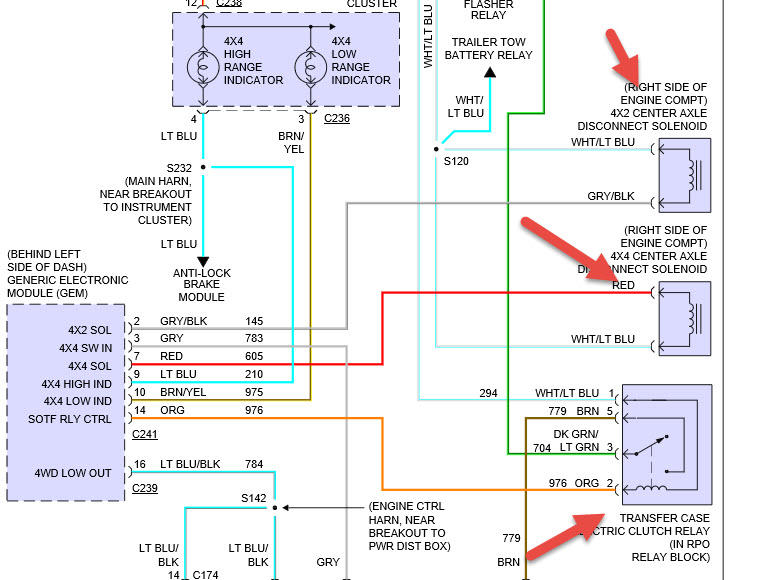
I had the transfer case range sensor go out. I replaced it but I still can not get the front end to engage in 4wd. The frond drive shaft engages but the diff in the front does not. The solenoids are not receiving the ground signal from the gem that they are supposed to. The wires leading to the position sensor are the correct voltage from what I have read. I don't know if there is another way to test if its the gem or if there is another relay somewhere that could be the problem. Help, no one can seem to answer this. Its MSOF by the way not electric, 4x4 light is not burnt out, and low range light works when put in low.



