Starts runs for a couple of seconds then dies

Tiny
GLENN P
  • MEMBER
  • 1996 PONTIAC GRAND AM
  • 100,000 MILES
Replaced fuel pump and filter still does same thing
Saturday, October 8th, 2011 AT 6:49 AM

1 Reply

Tiny
KASEKENNY
  • MECHANIC
  • 18,907 POSTS
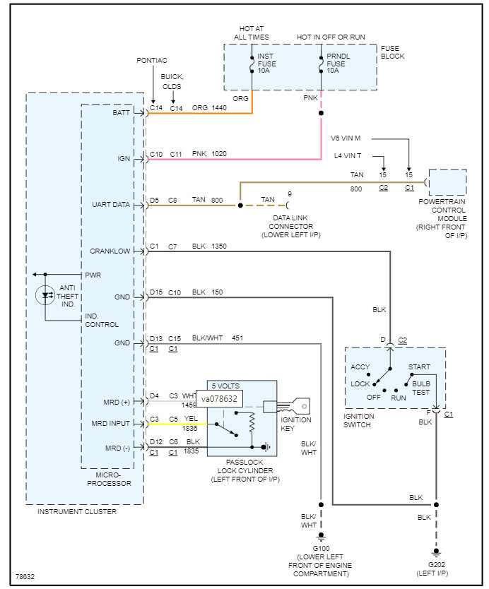
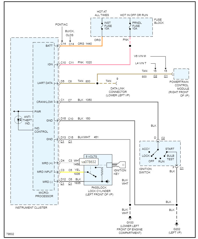
On this vehicle the starting and stalling is normally a sign of a theft issue.

So, does your theft light remain on or flash?

If so, we need to use this guide and see if the light will go out:

https://www.2carpros.com/articles/how-to-reset-a-security-system

If it does not, then we need to check for codes and see if there are any there.

https://www.2carpros.com/articles/checking-a-service-engine-soon-or-check-engine-light-on-or-flashing

If there are no codes, then the most likely issue is the key itself.

So, we need to check the resistance of the pellet in the key. Then we need to contact the dealer and find out what the pellet resistance is supposed to be.

Basically, if the resistance is not correct then the engine is not going to start.

Please see this info attached and let us know what the resistance is of the key, and we can go from there.

Thanks
Was this
answer
helpful?
Yes
No
Monday, March 21st, 2022 AT 2:01 PM

Please login or register to post a reply.