Friday, July 29th, 2011 AT 4:25 AM
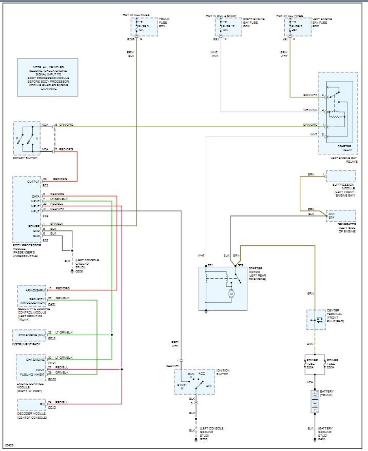
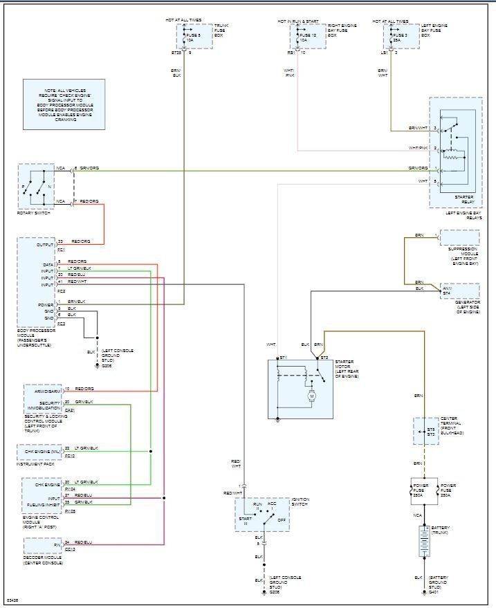
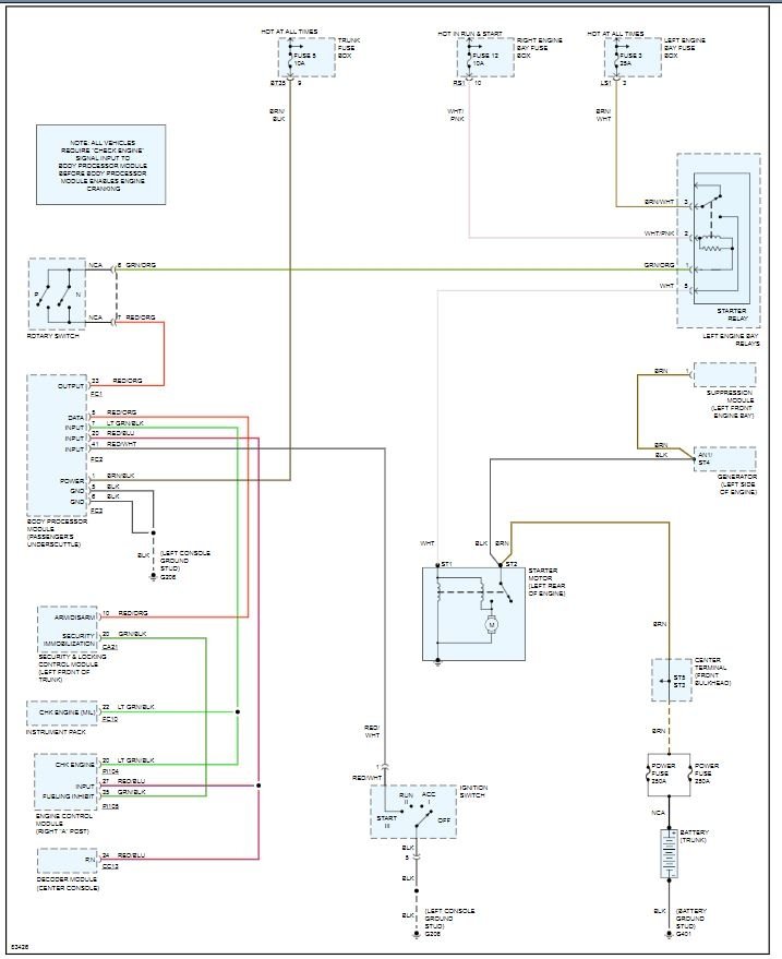
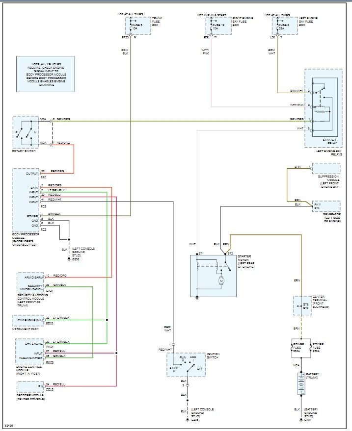
Problem is that when I turn key to crank engine over there is only silence. Check engine light and bulb failure on diagnostic. Stuck in park so I bypassed to Neutral position and engine still would not start. Brake switch is good, all fuses good and checked all relays as well. How can I tell if neutral safety switch is bad? If not bad, how do I adjust? Appreciate your help, thank you.




