Blower motor runs all the time

Tiny
CRUNCHMAN8117
  • MEMBER
  • 1996 BUICK PARK AVENUE
  • 200,000 MILES
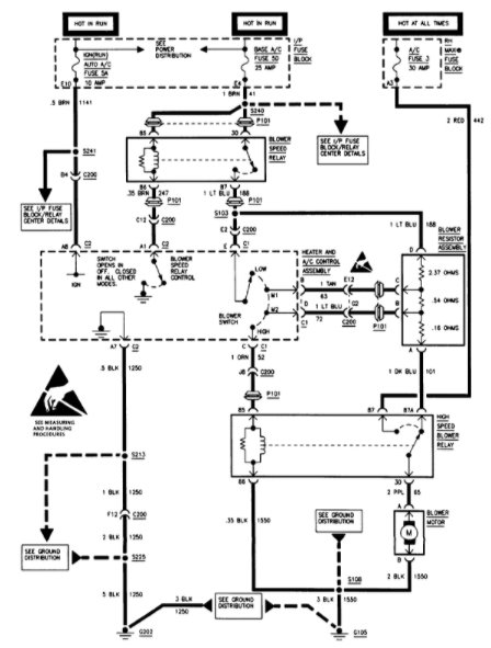
Blower motor runs all the time unless unplugged. Could a resistor cause this?
Tuesday, September 13th, 2011 AT 6:45 PM

1 Reply

Tiny
SQM
  • MECHANIC
  • 6,383 POSTS
Hello,

It sounds like might be a issue with wiring. Could be the switch that controls it, somehow it has faulted and stuck on the "on"position. Are you able to change the speed of the motor?
If you can change the speed then it is not the resistor.

https://www.2carpros.com/articles/blower-fan-motor-works-on-high-speed-only

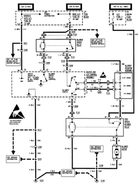
I have attached the wiring diagram for the blower system of your car.

https://youtu.be/Hlna_kUt7As

Let me know of any questions.

Thank you.
Was this
answer
helpful?
Yes
No
Saturday, July 17th, 2021 AT 12:30 PM

Please login or register to post a reply.