Monday, January 12th, 2009 AT 4:45 PM
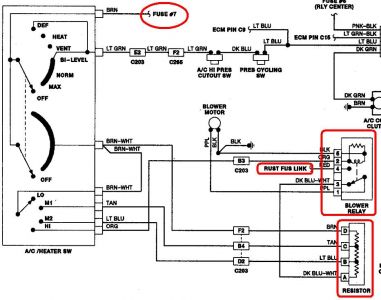
Heater blower would not run. Can hear clicks when switching from heat to air or defrost, etc but no go. Replaced the relay (is there only one relay on 89 park avenue?) And still no go. Replaced motor and still no go. Would it be the resistor or what?



