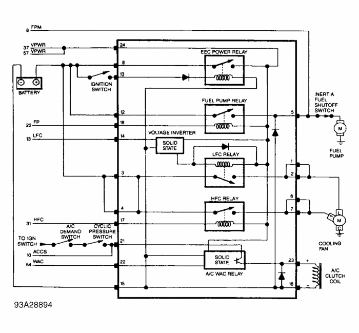
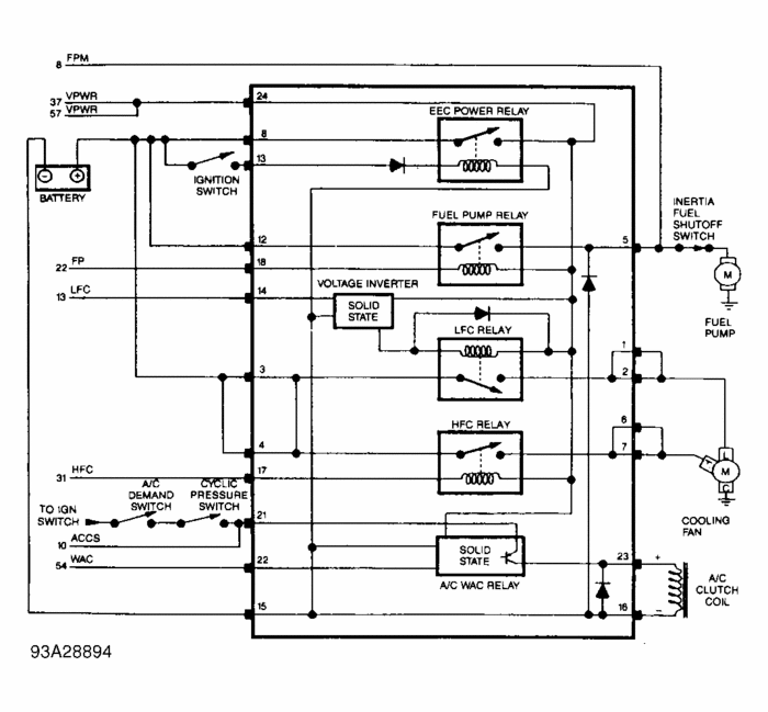
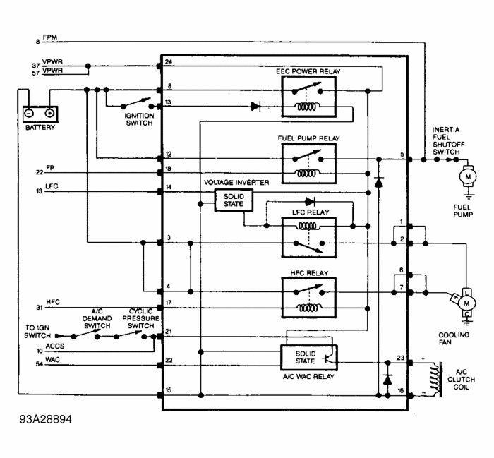
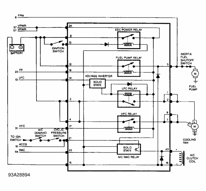
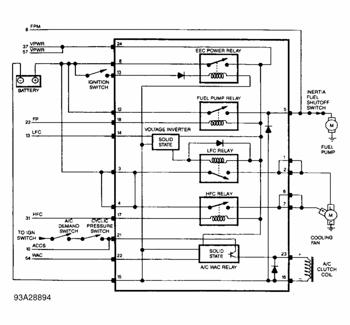
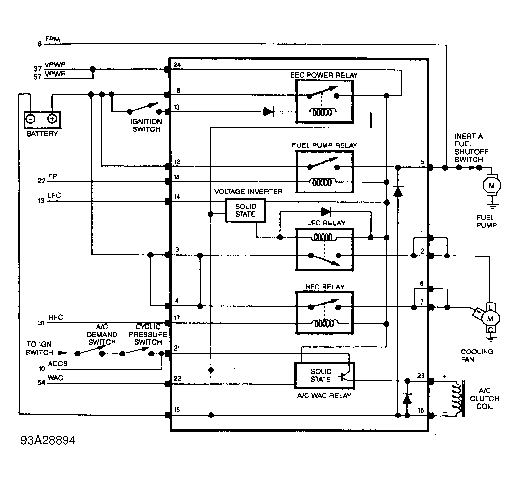
i have spark, no fuel pressure. Checked inertia switch not tripped. Checked pink and black wire going to inertia sw. Should have 12v but does not. Checked fuel pump fuse ok. Checked yellow power wire going to pcm got 12v. Checked pink and black wire coming out of pcm nothing, are you suppose to get 12v at pink and black wire or 5vref. Wiring diagram from mitchell does not show fuel pump relay. How can I check fuel pump relay? I need to check pink and black wire for continuity from pcm to fuel pump. Can you send me good wiring schematic.
Sunday, February 13th, 2011 AT 4:43 PM


