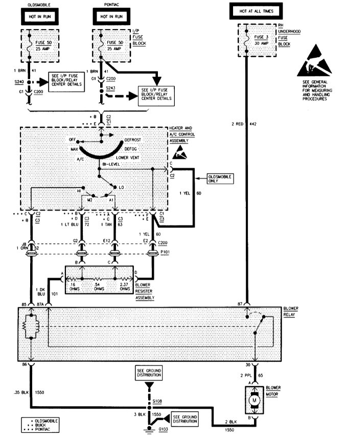
Blower motor does not work all the time

Tiny
ANONYMOUS
  • MEMBER
  • 1995 BUICK PARK AVENUE
  • 198,000 MILES
Blower motor does not work all the time
Monday, January 14th, 2013 AT 5:23 PM

1 Reply

Tiny
SQM
  • MECHANIC
  • 6,383 POSTS
Hello,

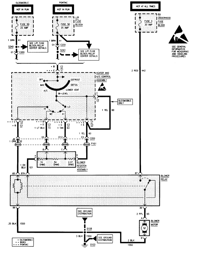
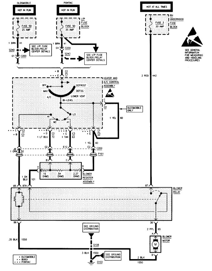
This issue could be due to an intermittent connection issue, faulty blower motor resistor or a failing motor.
It can also be a bad connection on the blower motor switch.

First check the wiring for the blower motor. Look for any corrosion or pulled out pins.
Faulty resistor sometimes will have burnt pins.

https://www.2carpros.com/articles/how-to-check-wiring

I have attached diagrams for your reference.

Please let me know if you have any questions.
Thank you.
Was this
answer
helpful?
Yes
No
Thursday, January 6th, 2022 AT 1:15 PM

Please login or register to post a reply.