Fuel pump

Tiny
DEJUAN
  • MEMBER
  • 1994 CADILLAC FLEETWOOD
  • 138,000 MILES
I have a new fuel pump, new filter, relay and fuse good, but I'm not getting know fuel up to my bleeder valve up front. I don't think I'm getting power to engage the fuel pump from somewhere. I thought I checked everything, but I might have miss something. Can u lead me in the right direction, are tell me what u might think it is?
Tuesday, March 25th, 2014 AT 5:23 PM

1 Reply

Tiny
KASEKENNY
  • MECHANIC
  • 18,907 POSTS
We need to start with turning the key on and listen for the pump to kick on. If it is not, then we need to remove the relay and check the relay and then jump it to see if you can force the pump on.

https://www.2carpros.com/articles/how-to-check-an-electrical-relay-and-wiring-control-circuit

Assuming that the relay is fine since you replaced it, we need to suspect we have an issue with getting the voltage to the pump as there are multiple splices from the relay to the pump.

So, I would suggest tanking a long jumper wire and run it from battery positive to the pump and see if the pump kicks on.

If it does, then you need to run a new wire.

You can also check voltage at the pump using this guide:

https://www.2carpros.com/articles/how-to-check-wiring

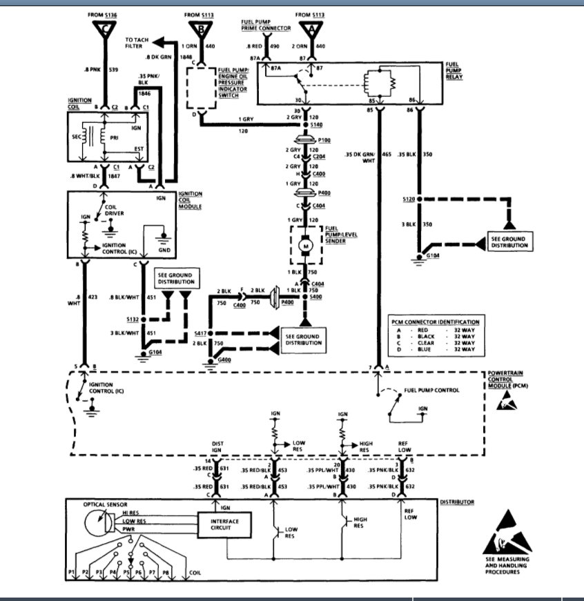
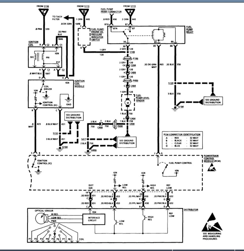
Please see the wiring diagram below and that will help with what I am suggesting. Please let us know what questions you have.

Thanks
Was this
answer
helpful?
Yes
No
Sunday, March 6th, 2022 AT 4:15 PM

Please login or register to post a reply.