ECM fuse no power?

Tiny
OPERATOR707
  • MEMBER
  • 1991 CHEVROLET CAPRICE
  • 5.7L
  • V8
  • 2WD
  • AUTOMATIC
  • 190,000 MILES
No power to ECM fuse.
Friday, September 21st, 2018 AT 11:37 PM

2 Replies

Tiny
JACOBANDNICKOLAS
  • MECHANIC
  • 110,192 POSTS
Hi and thanks for using 2CarPros. Com.

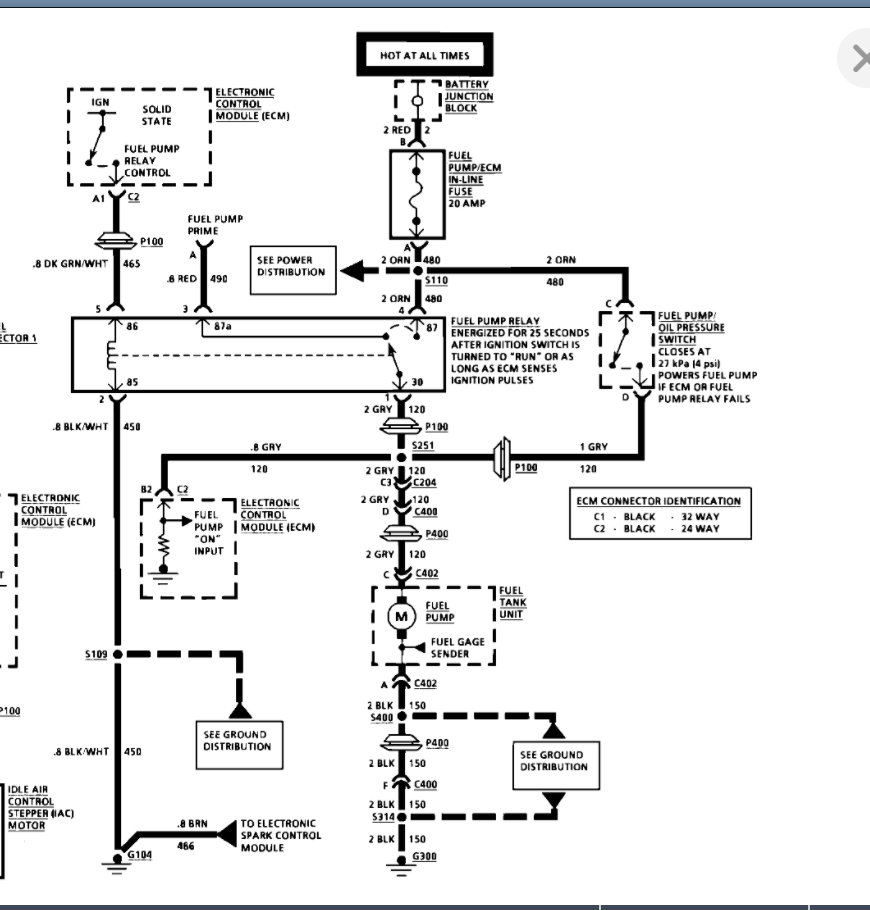
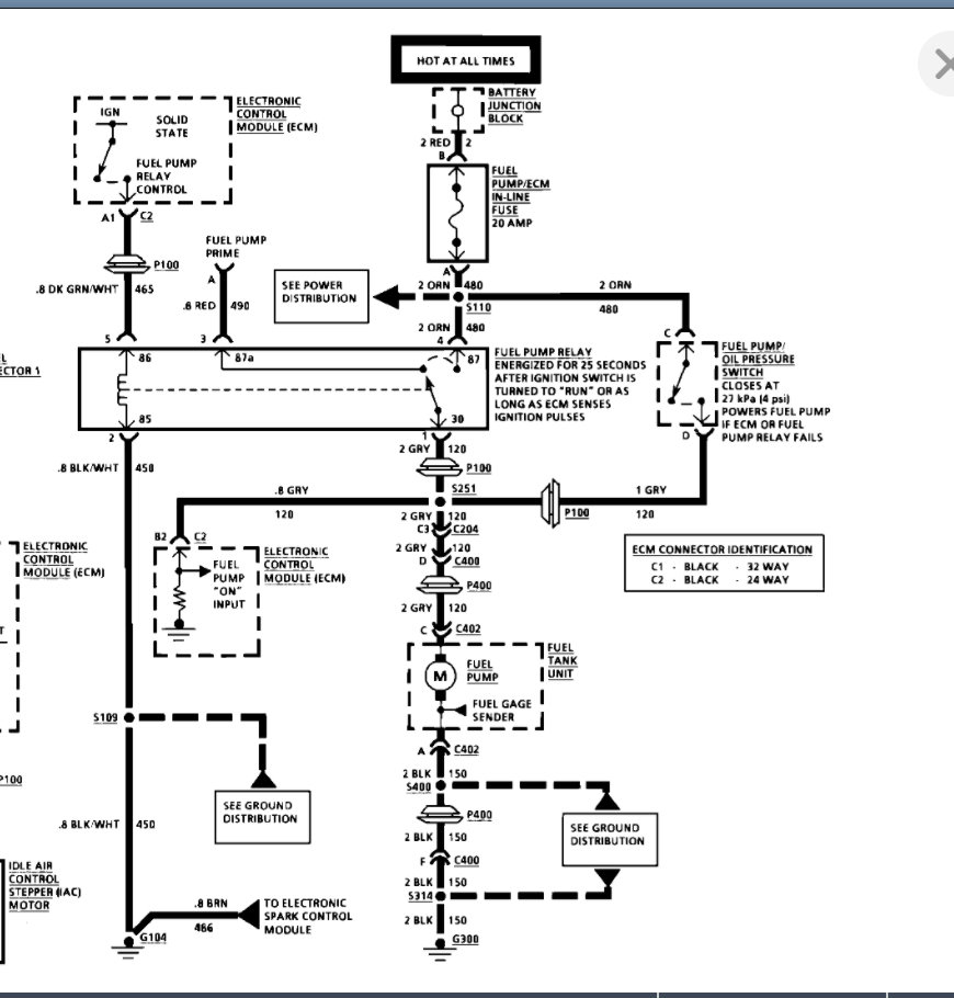
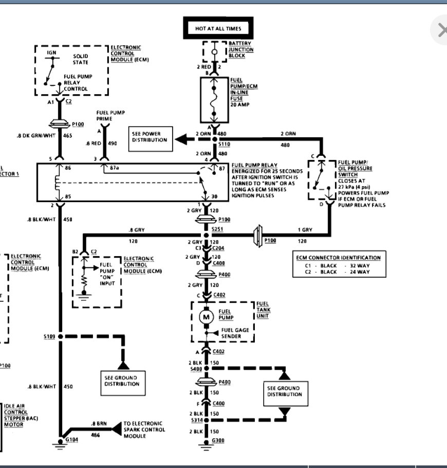
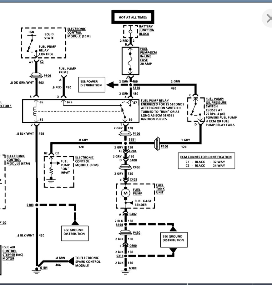
Did you check the ECM/fuel pump in-line fuse? Take a look at the attached pictures and let me know if it helps. Check out the diagrams (Below). Please let us know what you find. We are interested to see what it is.

Joe
Was this
answer
helpful?
Yes
No
Saturday, September 22nd, 2018 AT 6:21 PM
Tiny
KASEKENNY
  • MECHANIC
  • 18,907 POSTS
Take a look at the wiring diagram below. This ECM/Fuel pump fuse is getting power directly from the battery junction block which is hot at all times. So if the fuse has no power then we need to perform a continuity check from the fuse to the battery junction block. More than likely you will just have to run a new wire to the fuse terminal and that will re-establish the power to the fuse.

https://www.2carpros.com/articles/how-to-check-wiring

Please see the diagram below. Let us know if you have other questions. Thanks
Was this
answer
helpful?
Yes
No
-1
Monday, July 5th, 2021 AT 7:00 PM

Please login or register to post a reply.