No Pulse to injectors

Tiny
BBOYETT86
  • MEMBER
  • 1991 CHEVROLET SILVERADO
  • 197,000 MILES
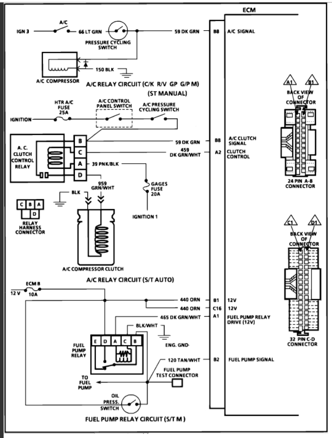
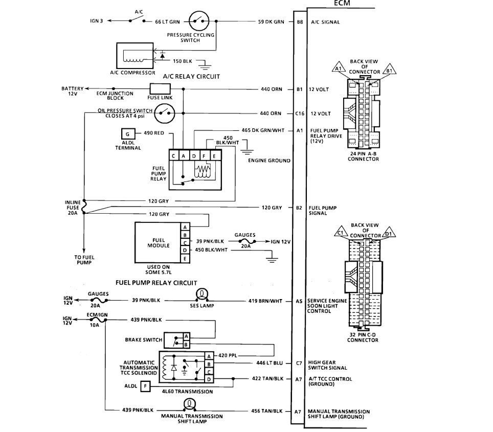
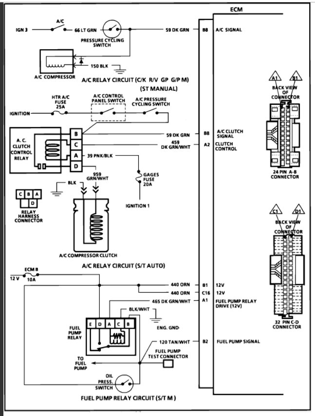
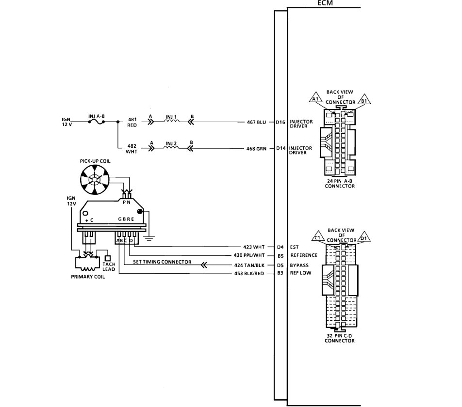
Chevrolet k1500 getting spark to all plugs, gas to TBI, continuity from ECM to injectors, but no pulse to injectors. Please help! Every possible part I could test passed just wondering if it is an ECM problem?
Wednesday, January 25th, 2012 AT 7:32 AM

34 Replies

Tiny
RIVERMIKERAT
  • MECHANIC
  • 6,110 POSTS
Hello,

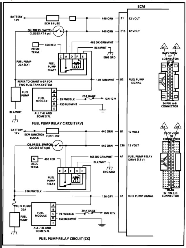
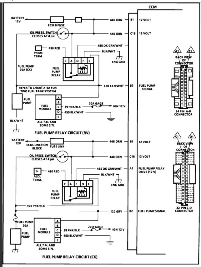
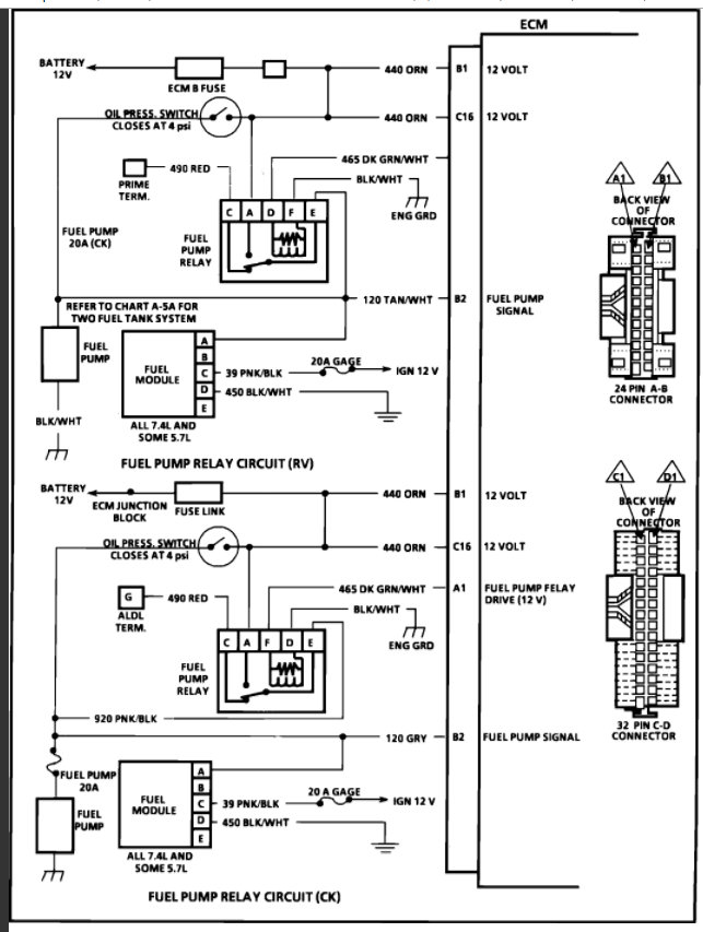
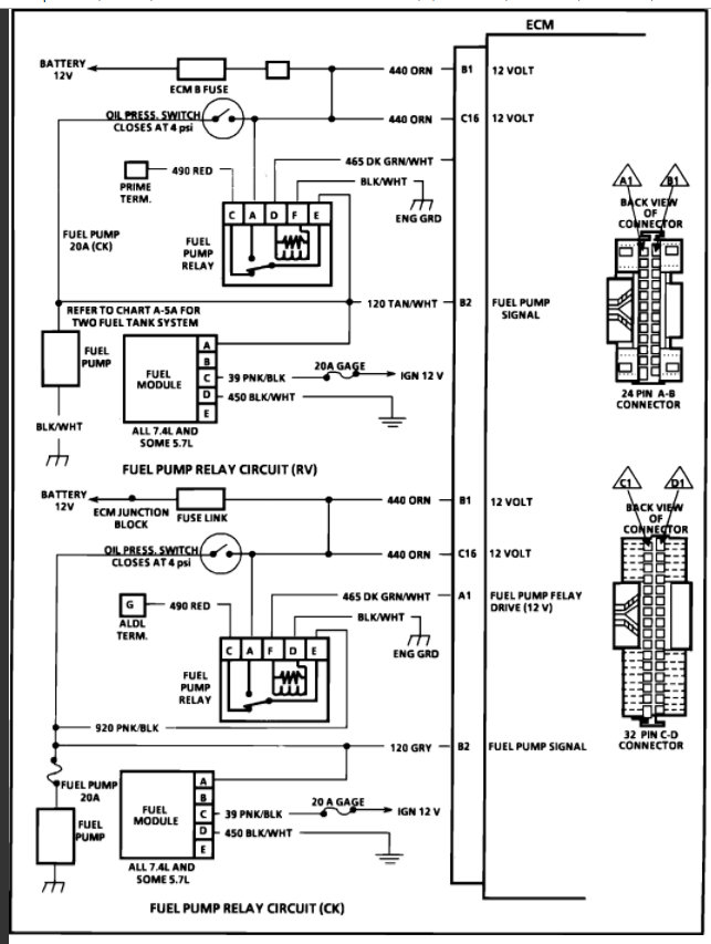
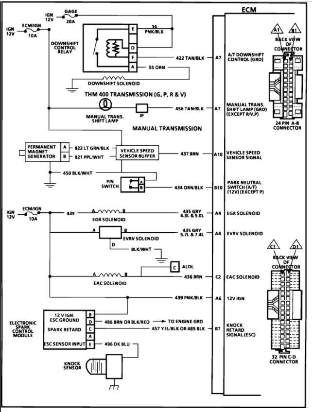
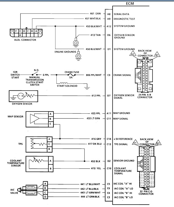
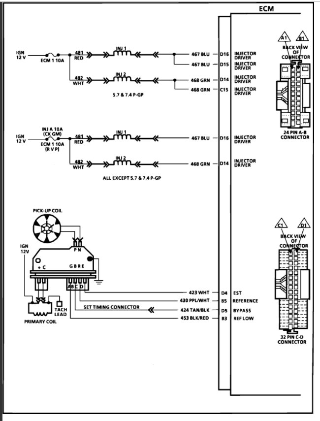
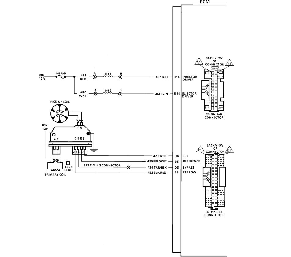
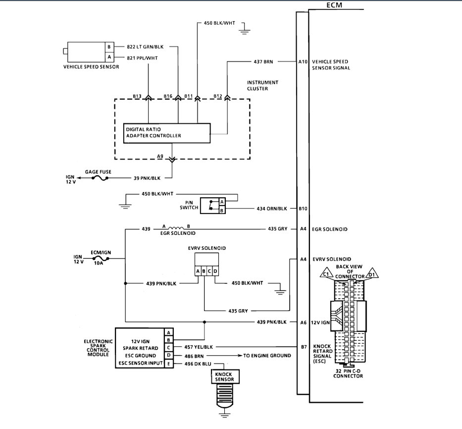
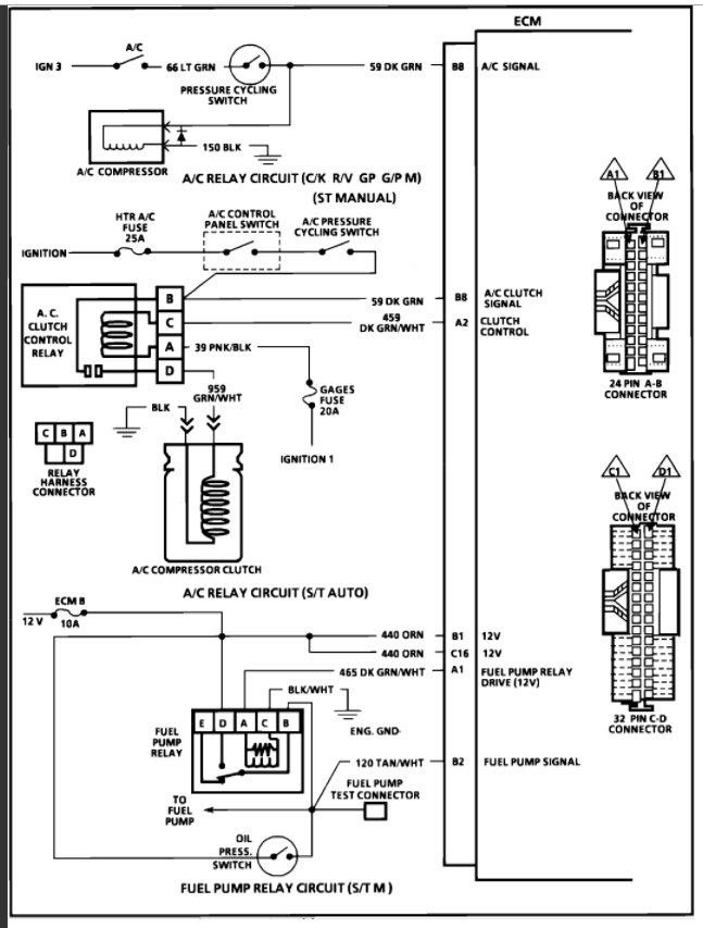
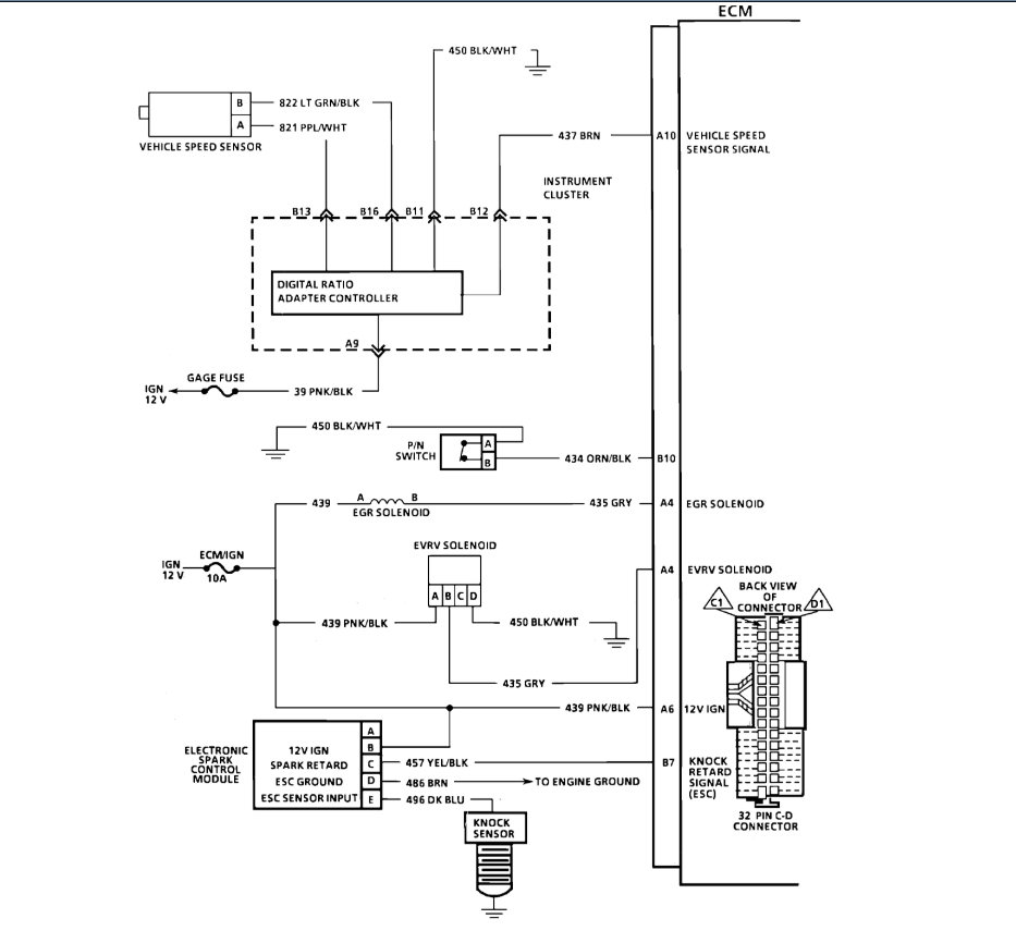
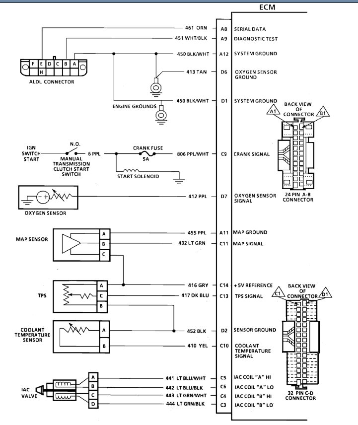
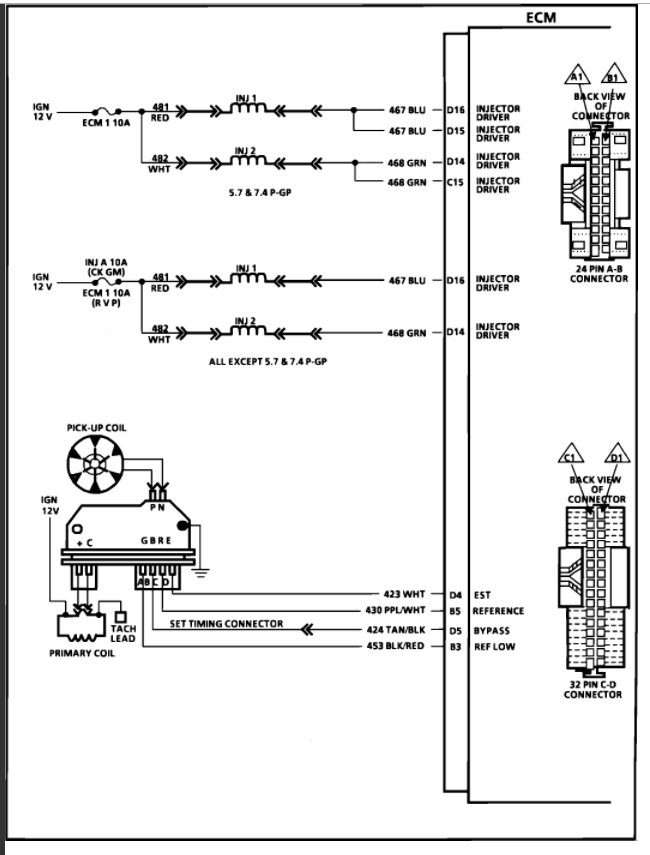
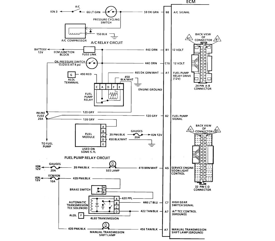
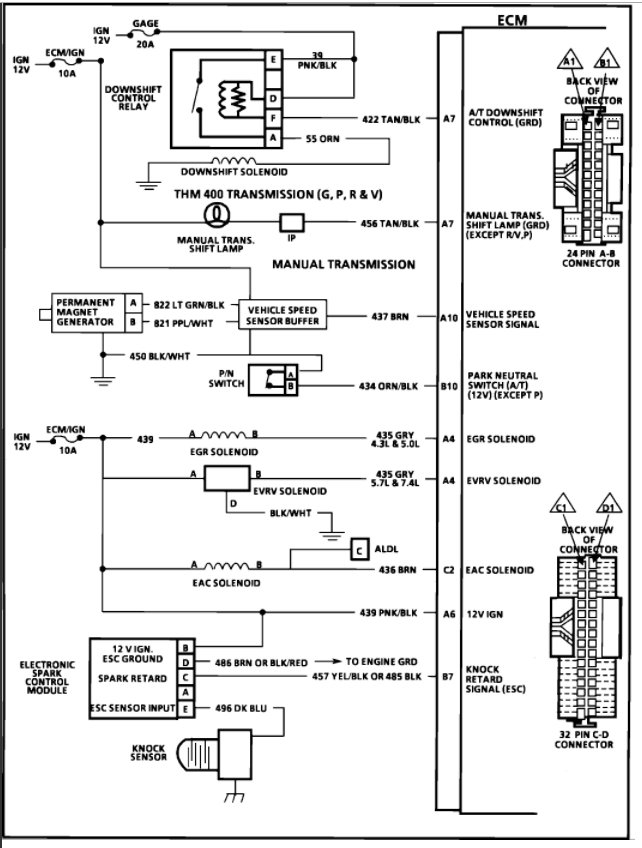
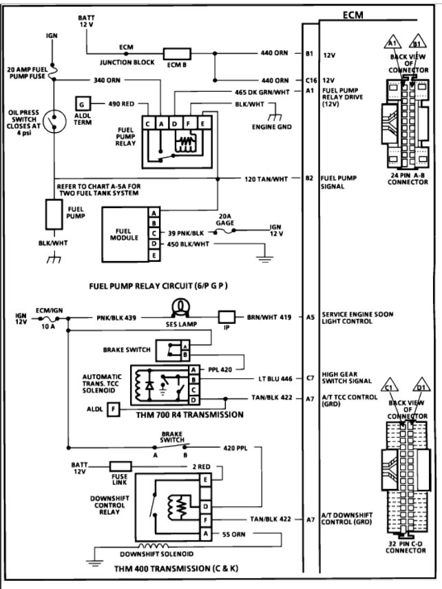
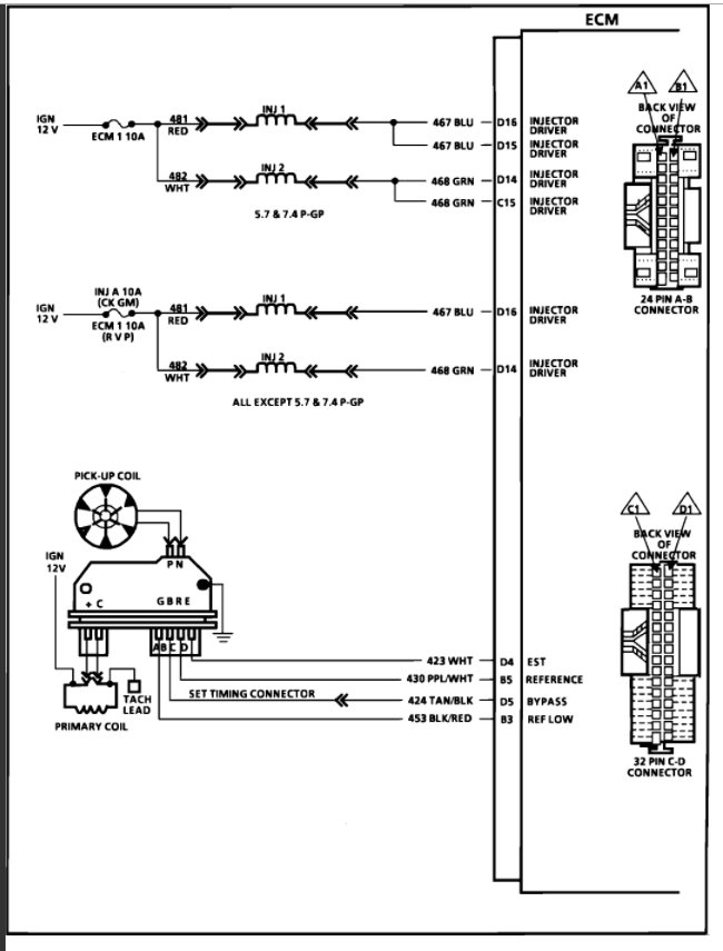
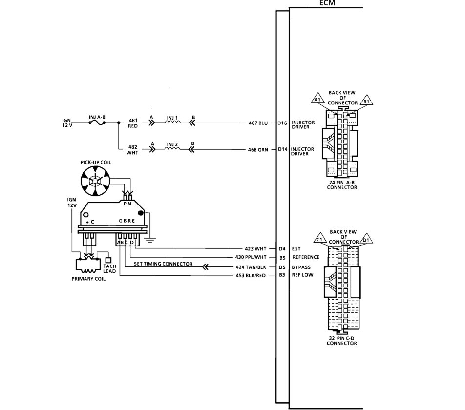
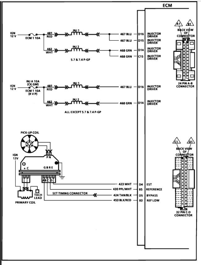
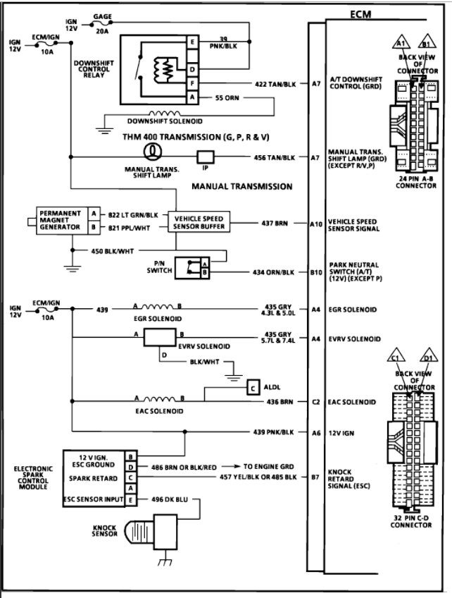
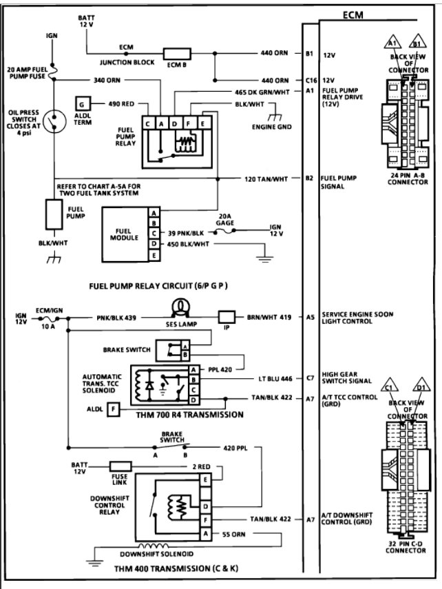
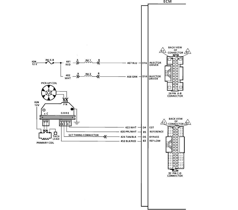
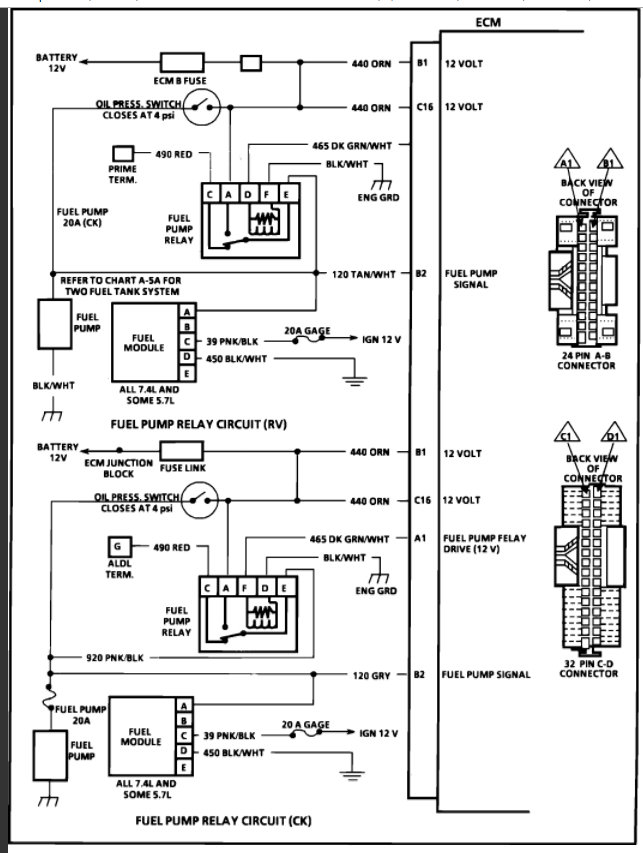
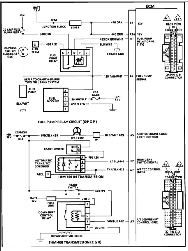
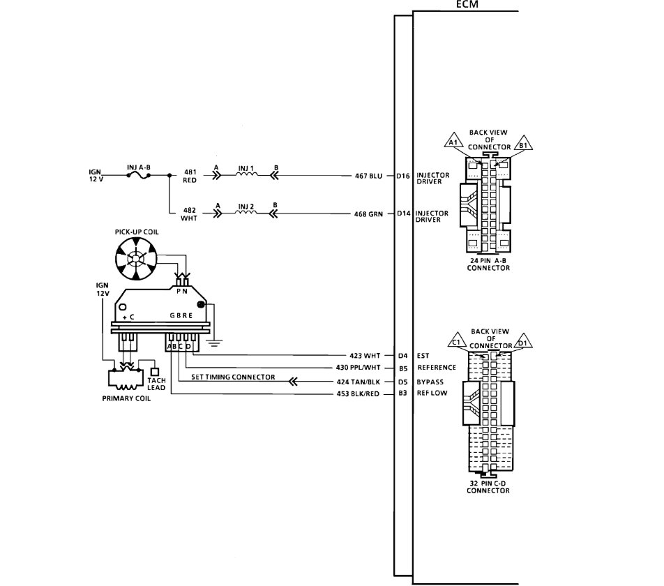
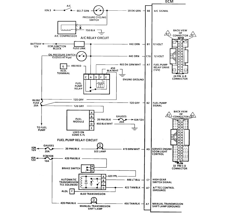
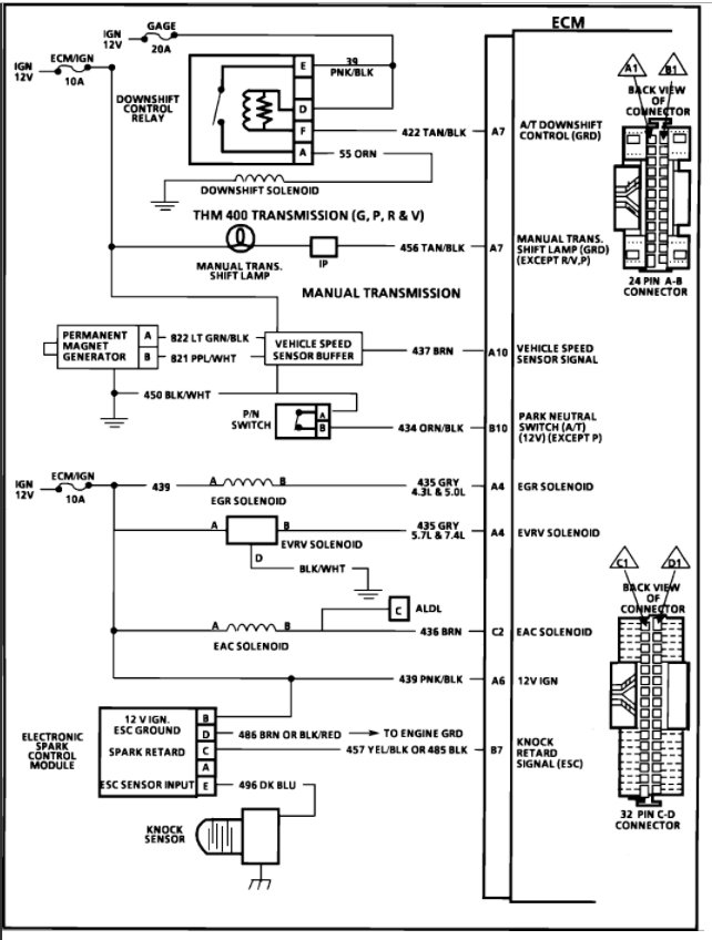
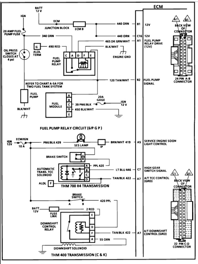
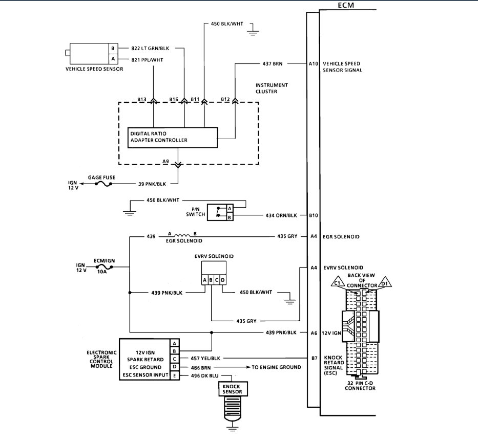
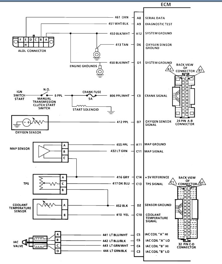
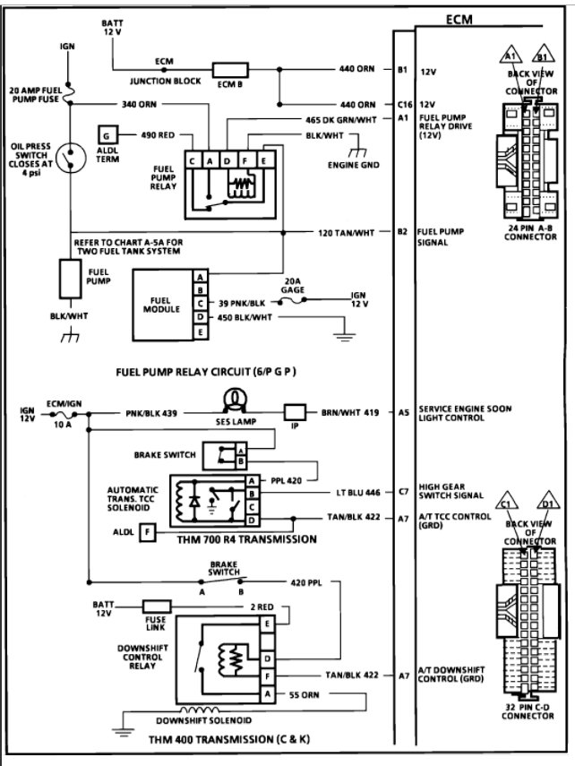
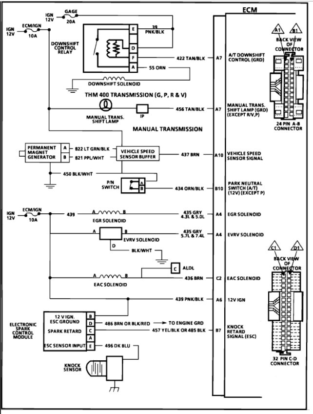
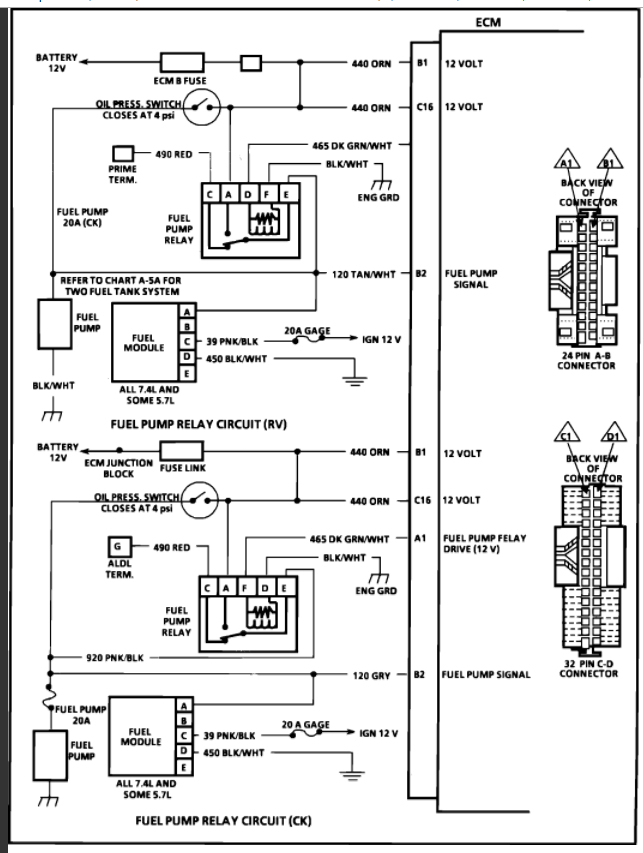
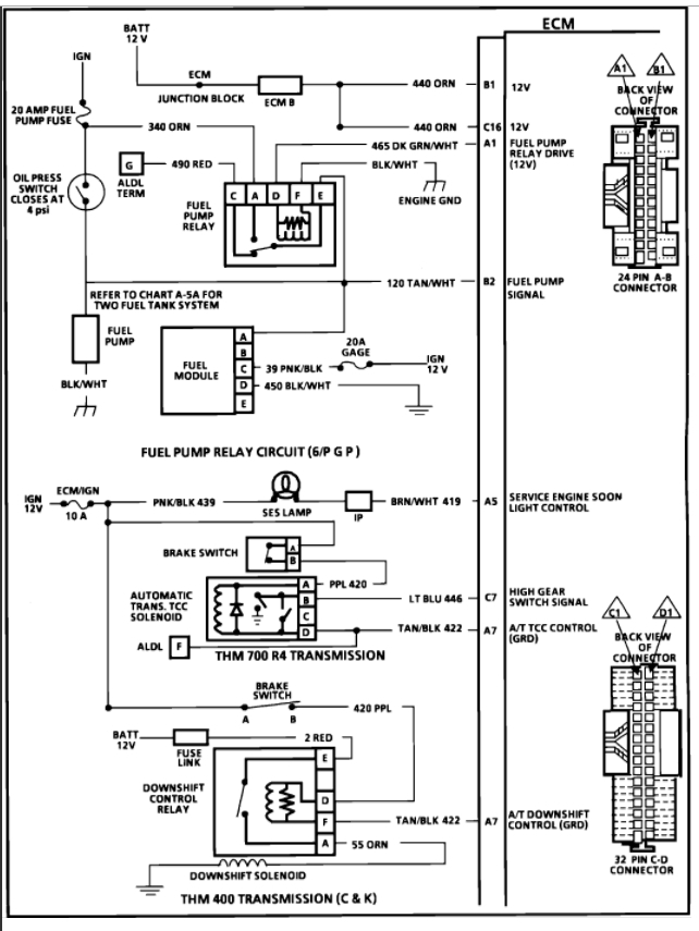
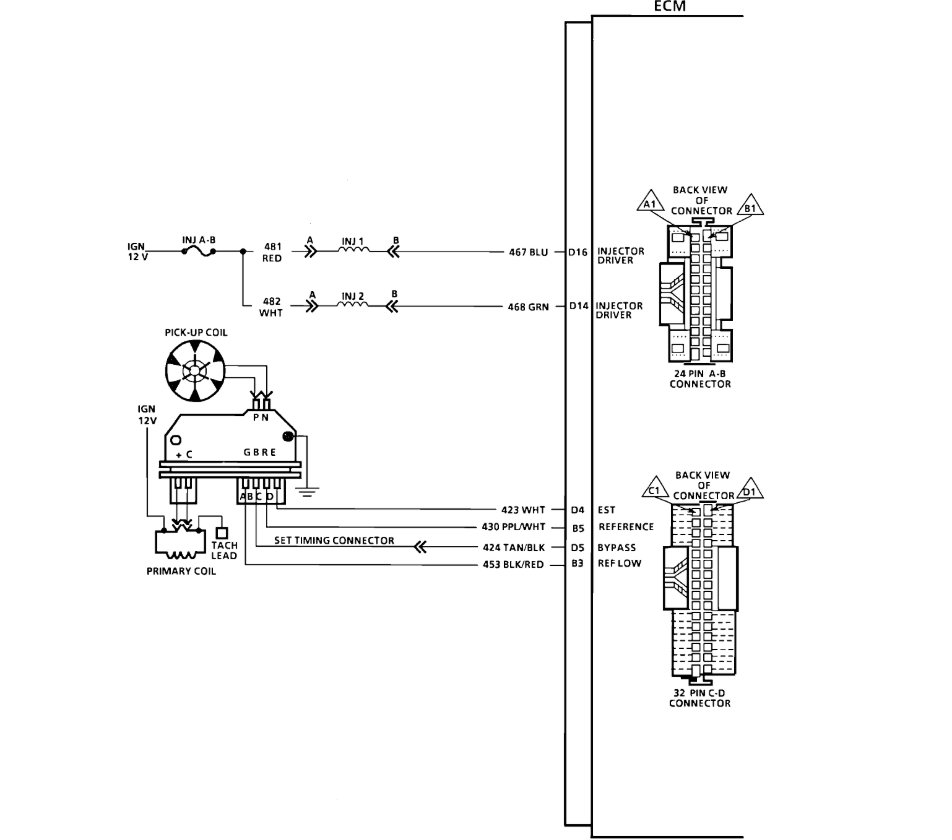
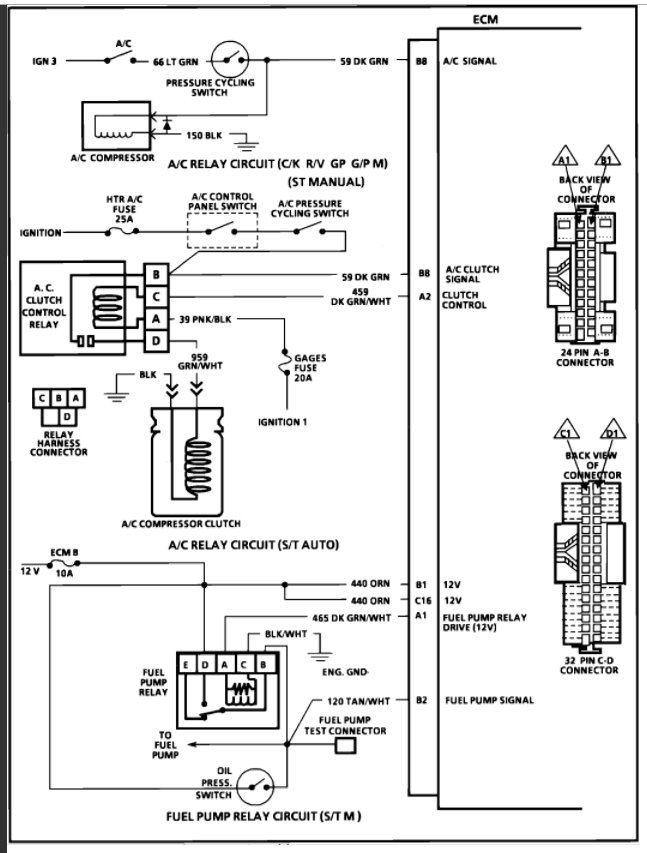
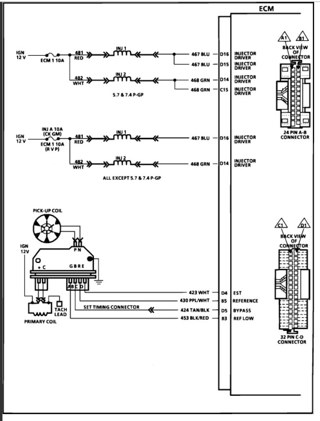
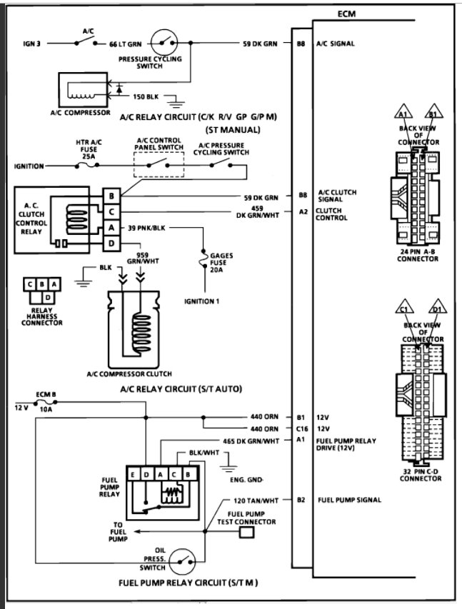
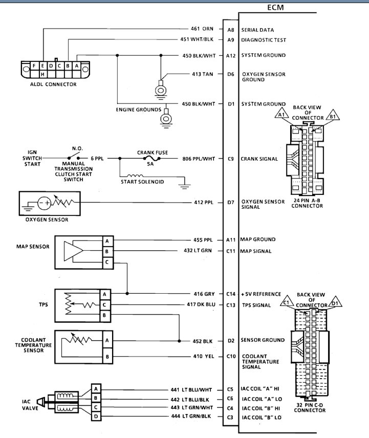
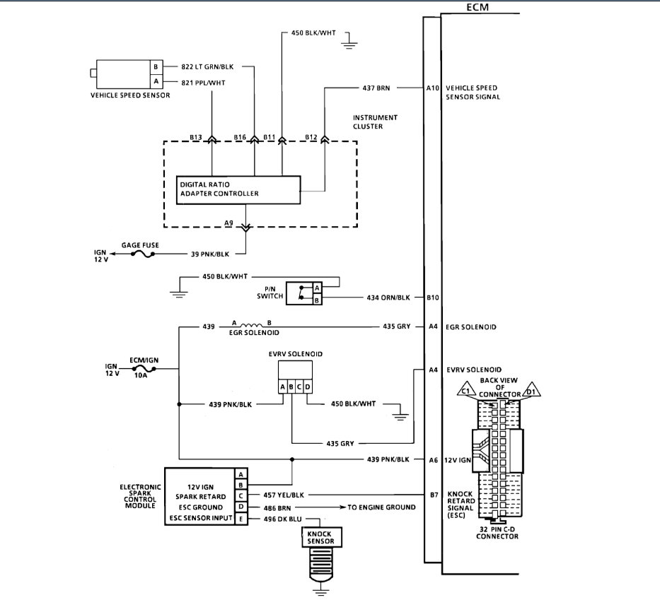
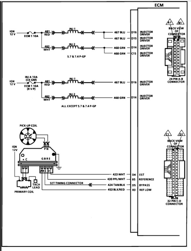
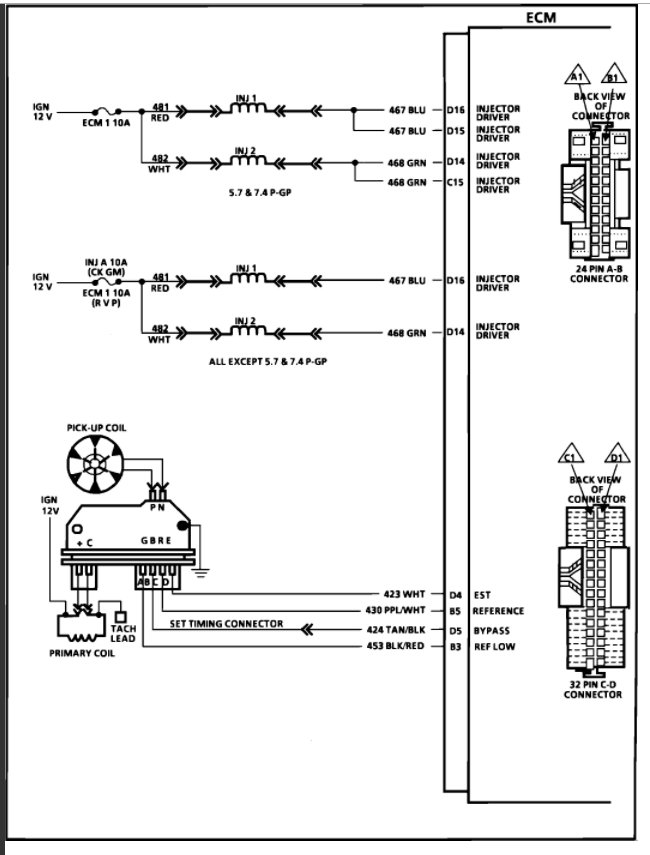
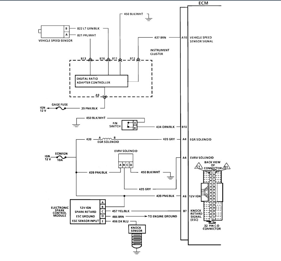
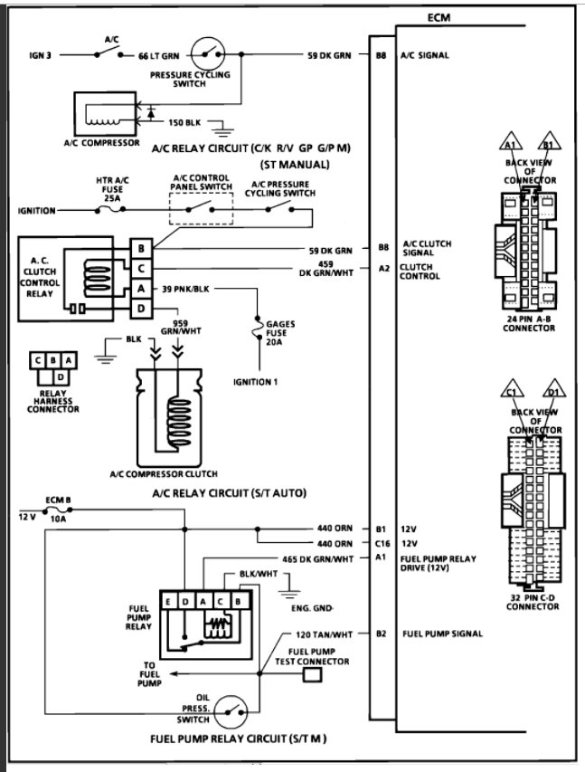
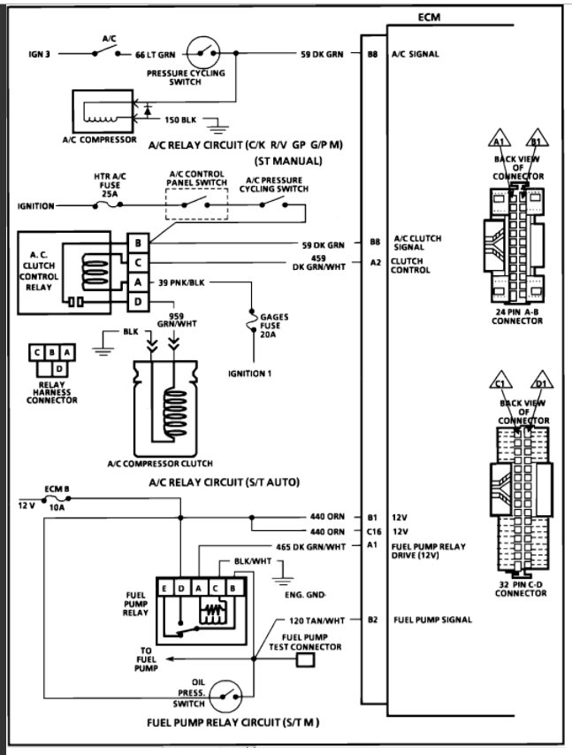
This sounds like you have an ignition module or ECM that has gone partially out. Here is the engine and ECM wiring diagrams so you can see how the system works. Use this guide to check the connections/signals and then replace the ECM if everything checks out:

https://www.2carpros.com/articles/how-to-check-wiring

Check out the diagrams (below). Please let us know what you find.
Was this
answer
helpful?
Yes
No
+12
Friday, August 21st, 2020 AT 9:44 AM
Tiny
BBOYETT86
  • MEMBER
  • 2 POSTS
Checked the fuel relays all good. So I replaced the ignition module and pick up coil and the truck fired right up. Good call! I love this site. Thanks again.
Was this
answer
helpful?
Yes
No
+16
Friday, August 21st, 2020 AT 9:44 AM
Tiny
RIVERMIKERAT
  • MECHANIC
  • 6,110 POSTS
Good to hear, please use 2CarPros anytime we are here to help.

Cheers
Was this
answer
helpful?
Yes
No
+5
Friday, August 21st, 2020 AT 9:44 AM
Tiny
KITSUNE
  • MEMBER
  • 1 POST
Injectors won't pulse until running.

Hey guys! I'm kinda I. The same pickle and is my only driver right now. 95 S10 4wd 4.3 vortec tbi z vin 5 speed. Truck ran great but had a bad head gasket. Was about to redo the top end so pressure washed the engine bay good and drove it into the shop and started tear down but only small things disconnected then put back together to make a quick trip but wouldn't start without starting fluid. Figured I didn't connect something to gave in and rebuilt the top end thinking I would connect it back up. Still the same issue. Runs fine once I spray fuel in the TB or even jump power to the injector to spray a quick squirt and will run all day but once shut off, nothing. I'm lost.
Was this
answer
helpful?
Yes
No
+3
Friday, August 21st, 2020 AT 9:44 AM
Tiny
KEN L
  • MASTER CERTIFIED MECHANIC
  • 55,112 POSTS
Hello,

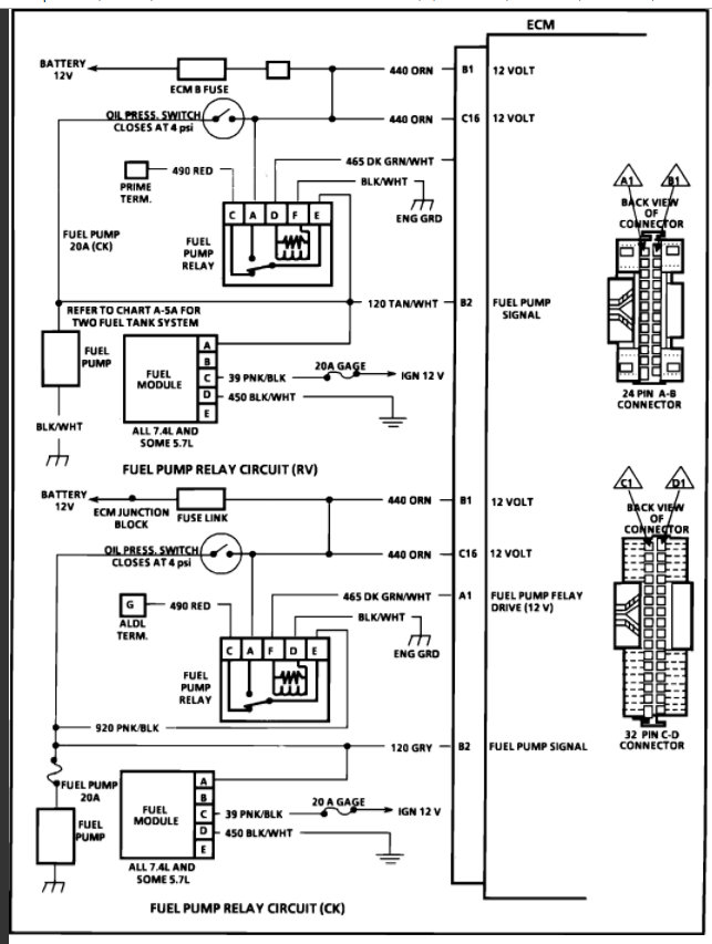
It sounds like you may have water inside the distributor which when hot makes steam and causes the engine not to start, here are the engine wiring diagrams so you can see how the system works. Check the fuses as well in the diagrams. Check out the diagrams (below). Please let us know what you find. We are interested to see what it is.
Was this
answer
helpful?
Yes
No
-2
Friday, August 21st, 2020 AT 9:44 AM
Tiny
LARRAN EPPARD
  • MEMBER
  • 2 POSTS
  • 1990 CHEVROLET SILVERADO
  • V8
  • 2WD
  • AUTOMATIC
  • 65,000 MILES
I am working on a 1990 Chevy C 1500 pickup with a 5.7 engine. With a noid tester on the TBI lead I get no pulse. I have tried disconnecting all sensors and have even replaced ecm. I have voltage on one side of injectors but the ecm will not provide ground, I have tested the ecm for power and ground as best I can and all seems good. Engine will start if you pour gas in throttle body but will only run until gas in intake is gone. New ecm did not come with prom chips not sure if this may be my problem. Also not sure about leads from distrbutor is this where the ecm sees that the engine is turning, This model does not have a crank sensor and I can not find a parts listing for a cam sensor. Any help would be greatly appreciated.
Was this
answer
helpful?
Yes
No
+5
Friday, August 21st, 2020 AT 9:48 AM (Merged)
Tiny
LARRAN EPPARD
  • MEMBER
  • 2 POSTS
Rasmataz,
Thanks for the reply. This was where I was going next but I was not sure if the ECM got a signal from the distributor. Pulled cap and found several problems in distributor. Replaced distributor and problem is solved. I can see now that the older engines got their reference from the ignition module. Is this still the way the ECM gets reference or is that the job of the crank sensor now?
Was this
answer
helpful?
Yes
No
+7
Friday, August 21st, 2020 AT 9:48 AM (Merged)
Tiny
RIVERMIKERAT
  • MECHANIC
  • 6,110 POSTS
That depends on the car maker. Thanks for letting us know your issue is resolved.
Was this
answer
helpful?
Yes
No
Friday, August 21st, 2020 AT 9:48 AM (Merged)
Tiny
AYMAN DYAK
  • MEMBER
  • 2 POSTS
  • 1990 CHEVROLET SILVERADO
  • 5.3L
  • V8
  • 2WD
  • AUTOMATIC
  • 96,739 MILES
Hi, one of injectors have spray more fuel at second or third run engine. I changed injectors and ECM no result. When hot engine more fuel spray the right one.
Was this
answer
helpful?
Yes
No
+1
Friday, August 21st, 2020 AT 9:48 AM (Merged)
Tiny
KEN L
  • MASTER CERTIFIED MECHANIC
  • 55,112 POSTS
Hello,

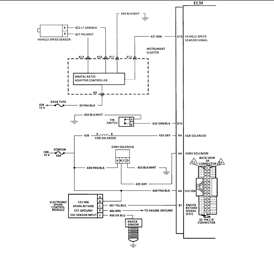
It sounds like you have high resistance in one of the injector wires. Here is a guide so you can do some simple tests and check:

https://www.2carpros.com/articles/how-to-check-wiring

Here are the wiring diagrams so you can get started (below):

Please run this test and get back to us we are interested to see what it is.

Cheers, Ken
Was this
answer
helpful?
Yes
No
+1
Friday, August 21st, 2020 AT 9:48 AM (Merged)
Tiny
CHIEFS FOREVER
  • MEMBER
  • 8 POSTS
  • 1989 CHEVROLET SILVERADO
  • 5.7L
  • V8
  • 2WD
  • AUTOMATIC
  • 388,000 MILES
I noticed that the fuel injector on the driver has a drip in the center while running. These are new injectors I bought from Amazon. I swapped the injectors and it still drips on the driver side. That tells me that it is not the injectors? Could it be electrical, or a something with the throttle body?
Was this
answer
helpful?
Yes
No
Friday, August 21st, 2020 AT 9:49 AM (Merged)
Tiny
ASEMASTER6371
  • MECHANIC
  • 52,796 POSTS
Good morning.

Were the old ones leaking prior to the replacement?

I would check the throttle body where the injectors mount and be sure there are no remnants of the old o-ring from the old injector.

Are you using lubricant on the o-ring prior to installation?

Roy

INSTALLATION:

1. Lubricate new lower (small) o-rings with automatic transmission fluid and push on nozzle end of injector until it presses against injector fuel filter.
2. Install steel injector back up washer in counterbore of fuel meter body.
3. Lubricate new upper (large) o-rings with automatic transmission fluid and install directly over the back up washer. Be sure the o-ring is seated properly and is flush with top of fuel meter body surface.
Note: Backup washers and o-rings must be installed before injectors, or improper seating of large o-rings could cause fuel to leak.
4. Install injector, aligning raised lug on each injector base with notch in fuel meter body cavity. Push down on injector until it is fully seated in the fuel meter body. (Electrical terminals of the injector should be parallel with throttle shaft).
5. Install fuel meter cover gasket.
6. Install fuel meter cover.
7. Reconnect electrical connectors to fuel injectors.
8. With engine "off" and ignition "on", check for fuel leaks.
Was this
answer
helpful?
Yes
No
+1
Friday, August 21st, 2020 AT 9:49 AM (Merged)
Tiny
CHIEFS FOREVER
  • MEMBER
  • 8 POSTS
Yes, it was leaking before replacing. I actually did a rebuild of throttle body. Cleaned inside and out and it still leaked. I did not put oil on o-rings. So maybe I will redo that.
Was this
answer
helpful?
Yes
No
Friday, August 21st, 2020 AT 9:49 AM (Merged)
Tiny
ASEMASTER6371
  • MECHANIC
  • 52,796 POSTS
Give that a try before replacing the throttle body unit.

Roy
Was this
answer
helpful?
Yes
No
Friday, August 21st, 2020 AT 9:49 AM (Merged)
Tiny
CHIEFS FOREVER
  • MEMBER
  • 8 POSTS
Could it be electrical?
Was this
answer
helpful?
Yes
No
Friday, August 21st, 2020 AT 9:49 AM (Merged)
Tiny
ASEMASTER6371
  • MECHANIC
  • 52,796 POSTS
Not causing an external fuel leak.

Disconnect the electrical connectors and turn the key on and see if it leaks. I am assuming it is where it mounts but if it is dripping from where the injector fires, then yes.

Roy
Was this
answer
helpful?
Yes
No
Friday, August 21st, 2020 AT 9:49 AM (Merged)
Tiny
ALS STUFF
  • MEMBER
  • 1 POST
  • 1988 CHEVROLET SILVERADO
  • V8
  • 4WD
  • AUTOMATIC
  • 277,000 MILES
Just changed the motor it starts when u pour gas in it I dont get a spray traced the wires to ecm no power is there a fuse or you think it ecm or can I bypass to get those injectors to spay got any ideas to help
Was this
answer
helpful?
Yes
No
+1
Friday, August 21st, 2020 AT 9:49 AM (Merged)
Tiny
JACOBANDNICKOLAS
  • MECHANIC
  • 110,192 POSTS
If you traced the wiring to the ECM and there is power there and not at the injector, there has to be a break in the wiring. Have you checked for continunity?
Was this
answer
helpful?
Yes
No
+1
Friday, August 21st, 2020 AT 9:49 AM (Merged)
Tiny
JEFF KATO
  • MEMBER
  • 1 POST
  • 1988 CHEVROLET SILVERADO
  • 5.7L
  • V8
  • RWD
  • AUTOMATIC
  • 40,000 MILES
Truck wouldn't crank changed the fuel pump still no go replaced the e cm now on cold start it sprays for a couple seconds and fires then nothing rebuilt the throttle body in the past six months ran perfect then its down any help would be greatly appreciated
Was this
answer
helpful?
Yes
No
Friday, August 21st, 2020 AT 9:49 AM (Merged)
Tiny
WRENCHTECH
  • MECHANIC
  • 20,761 POSTS
All "crank, no start" conditions are approached in the same way. Every engine requires certain functions to be able to run. Some of these functions rely on specific components to work and some components are part of more than one function so it is important to see the whole picture to be able to conclude anything about what may have failed. Also, these functions can ONLY be tested during the failure. Any other time and they will simply test good because the problem isn't present at the moment.
If you approach this in any other way, you are merely guessing and that only serves to replace unnecessary parts and wastes money.

Every engine requires spark, fuel and compression to run. That's what we have to look for.

These are the basics that need to be tested and will give us the info required to isolate a cause.

1) Test for spark at the plug end of the wire using a spark tester. If none found, check for power supply on the + terminal of the coil with the key on.

2) Test for injector pulse using a small bulb called a noid light. If none found, check for power supply at one side of the injector with the key on.

3) Use a fuel pressure gauge to test for correct fuel pressure, also noticing if the pressure holds when key is shut off.

Once you have determined which of these functions has dropped out,
you will know which system is having the problem.
Was this
answer
helpful?
Yes
No
+1
Friday, August 21st, 2020 AT 9:49 AM (Merged)

Please login or register to post a reply.